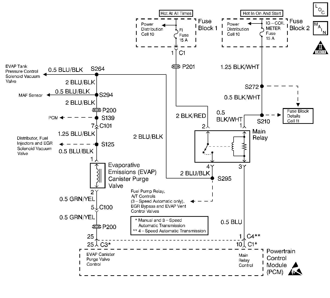
An evaporative emission control system is used to prevent the emission of fuel vapor. The fuel vapor generated in the fuel tank while driving or idling the engine, pass through the fuel tank pressure control valve and enter the EVAP canister. The fuel vapors in the canister are absorbed by the charcoal element and stored until the powertrain control module operates the EVAP canister purge valve allowing the fuel vapors to enter the intake manifold.
| • | Engine coolant temperature between 70°C (158°F) and 110°C (230°F). |
| • | Intake air temperature between -7°C (19°F) and 70°C (158°F). |
| • | Barometric pressure greater than 75 kPa. |
| • | At idle in closed loop. |
| • | Engine speed change between purge Off and On (duty greater than 50%) during Idle mode: |
| • | Above conditions present for 10 seconds. |
| • | The malfunction indicator lamp (MIL) will illuminate after two consecutive ignition cycles in which the diagnostic runs with the fault active. |
| • | The PCM will record operating conditions at the time the diagnostic fails. This information will be stored in the Freeze Frame buffer. |
| • | The MIL will turn off after three consecutive drive cycles without a fault present. |
| • | A DTC will clear after 40 consecutive warm-up cycles without a fault. |
| • | The DTCs can be cleared by using a scan tool or by disconnecting the PCM battery feed. |
If a DTC P0440 and P0443 are both set, the most likely cause is an inoperable EVAP canister purge valve. Inspect the EVAP canister purge valve carefully for faulty connections and erratic operation.
A DTC P0443 is more likely to set during city driving. Avoid operating the vehicle on the highway when validating a DTC P0443.
Check for any of the following conditions:
| • | A cracked or punctured EVAP canister. |
| • | A damaged or disconnected source vacuum line, EVAP purge line, vent hose or fuel tank vapor line. |
| • | A plugged, restricted, leaking or damaged EVAP Canister. |
| • | A damaged wiring harness. Inspect the wiring harness to the EVAP canister purge valve for an intermittent open or short circuitry. |
An intermittent malfunction may be caused by a fault in the EVAP canister purge valve electrical circuit. Inspect the wiring harness and components for any of the following conditions:
| • | Backed out terminals. |
| • | Improper mating of terminals. |
| • | Broken electrical connector locks. |
| • | Improperly formed or damaged terminals. |
| • | Faulty terminal to wire connections. |
| • | Physical damage to the wiring harness. |
| • | A broken wire inside the insulation. |
| • | Corrosion of electrical connections, splices, or terminals. |
If a DTC P0443 cannot be duplicated, the information included in the Freeze Frame data can be useful in determining vehicle operating conditions when the DTC was first set.
The numbers below refer to the step numbers in the Diagnostic Table.
The Powertrain OBD System Check prompts the technician to complete some basic checks and store the freeze frame data on the scan tool if applicable. This creates an electronic copy of the data taken when the fault occurred. The information is then stored in the scan tool for later reference.
The DTC P0443 diagnostic can be monitored on the scan tool under the MIL/System Status selection of System Information. When the EVAP Purge test displays a YES status (indicating that the purge system diagnostic is completed) check for a DTC P0443 in the Last Test Failed screen of the scan tool. If there is no DTC P0443 displayed the EVAP purge system diagnostic has run and passed, indicating that no malfunction was present this time. DTCs MUST BE CLEARED in order to view the CURRENT STATUS of the system diagnostics being performed. Do not forget that the MIL/System Status tests only indicate that the test has run, not whether the test passed or failed. The Last Test Failed screen must be checked for related DTCs in order to determine the outcome of the diagnostic test involved.
Indicates whether the malfunction is in the control circuitry or in the EVAP canister.
This step checks the components that supply manifold vacuum to the EVAP canister purge valve. A plugged or leaking EVAP canister surge tank could prevent vacuum from reaching the EVAP canister purge valve.
An EVAP canister purge valve test. The EVAP canister purge valve duty cycle control is disabled by the PCM until the engine has reached a normal operating temperature of at least 80°C (176°F) and there is no RPM input. Output controls can be found on the scan tool under Special Functions.
An EVAP canister purge valve control circuit test. The EVAP canister purge valve duty cycle control is disabled by the PCM until the engine has reached a normal operating temperature of at least 80°C (176°F) and there is no RPM input. Output controls can be found on the scan tool under Special Functions.
This step checks the EVAP canister.
The DTC P0443 diagnostic can be monitored on the scan tool under the MIL/System Status selection of System Information. When the EVAP Purge test displays a YES status (indicating that the purge system diagnostic is completed) check for a DTC P0443 in the Last Test Failed screen of the scan tool. If there is no DTC P0443 displayed the EVAP purge system diagnostic has run and passed, indicating that no malfunction was present this time. DTCs MUST BE CLEARED in order to view the CURRENT STATUS of the system diagnostics being performed. Do not forget that the MIL/System Status tests only indicate that the test has run, not whether the test passed or failed. The Last Test Failed screen must be checked for related DTCs in order to determine the outcome of the diagnostic test involved.
Step | Action | Value(s) | Yes | No | ||||||
|---|---|---|---|---|---|---|---|---|---|---|
Did you perform the Powertrain On-Board Diagnostic (OBD) System Check? | -- | |||||||||
Is a DTC P0443 set? | -- | Fault not Present-Go to Diagnostic Aids | ||||||||
|
Important: The EVAP canister purge system does not perform purging (vacuum will not be detected at the purge hose) unless the engine is sufficiently warmed up and the H02S 1 is fully active. When the purge hose is disconnected in step 5, air can be drawn into the purge line. As a result, the PCM may detect a change in the purge gas concentration and sometimes will stop purging. This is a normal action and may be the cause of a failure to detect vacuum in Step 6. If no vacuum is felt in Step 6, continued testing of the EVAP system may be necessary to avoid replacement of good parts.
Were both checks satisfactory? | -- | |||||||||
With the engine running at normal operating temperature, check for any of the following conditions at the EVAP canister purge valve:
Were any problems found in the checks above? | -- | |||||||||
5 | Replace or repair any vacuum hoses or parts that are faulty. Is the action complete? | -- | -- | |||||||
6 |
Is the resistance within the specified value? | 28 to 36 ohms at 20°C (68°F) | ||||||||
Did the EVAP canister purge valve pass both inspections? | -- | |||||||||
8 |
Is the test light ON? | -- | ||||||||
Does the test light flash and then come on steadily when you reach 100% duty cycle? | -- | |||||||||
Did the EVAP canister pass the inspection? | -- | Go to Diagnostic Aids | ||||||||
11 |
Was a repair necessary? | -- | ||||||||
12 | Replace the EVAP canister. Refer to Evaporative Emission Canister Replacement . Is the action complete? | -- | -- | |||||||
13 | Check for an open in the BLU/BLK wire. Repair as necessary. Refer to Wiring Repairs in Wiring Systems. Is the action complete? | -- | -- | |||||||
14 | Replace the EVAP canister purge valve. Refer to Evaporative Emission Canister Purge Solenoid Valve Replacement . Is the action complete? | -- | -- | |||||||
15 | Replace the PCM. Refer to Powertrain Control Module Replacement . Is the action complete? | -- | -- | |||||||
Are any DTCs displayed on the scan tool? | -- | Go to the Applicable DTC Table | System OK |