GM Service Manual Online
For 1990-2009 cars only
Makes
🢒
Chevrolet
🢒
2000
🢒
Tracker - 4WD
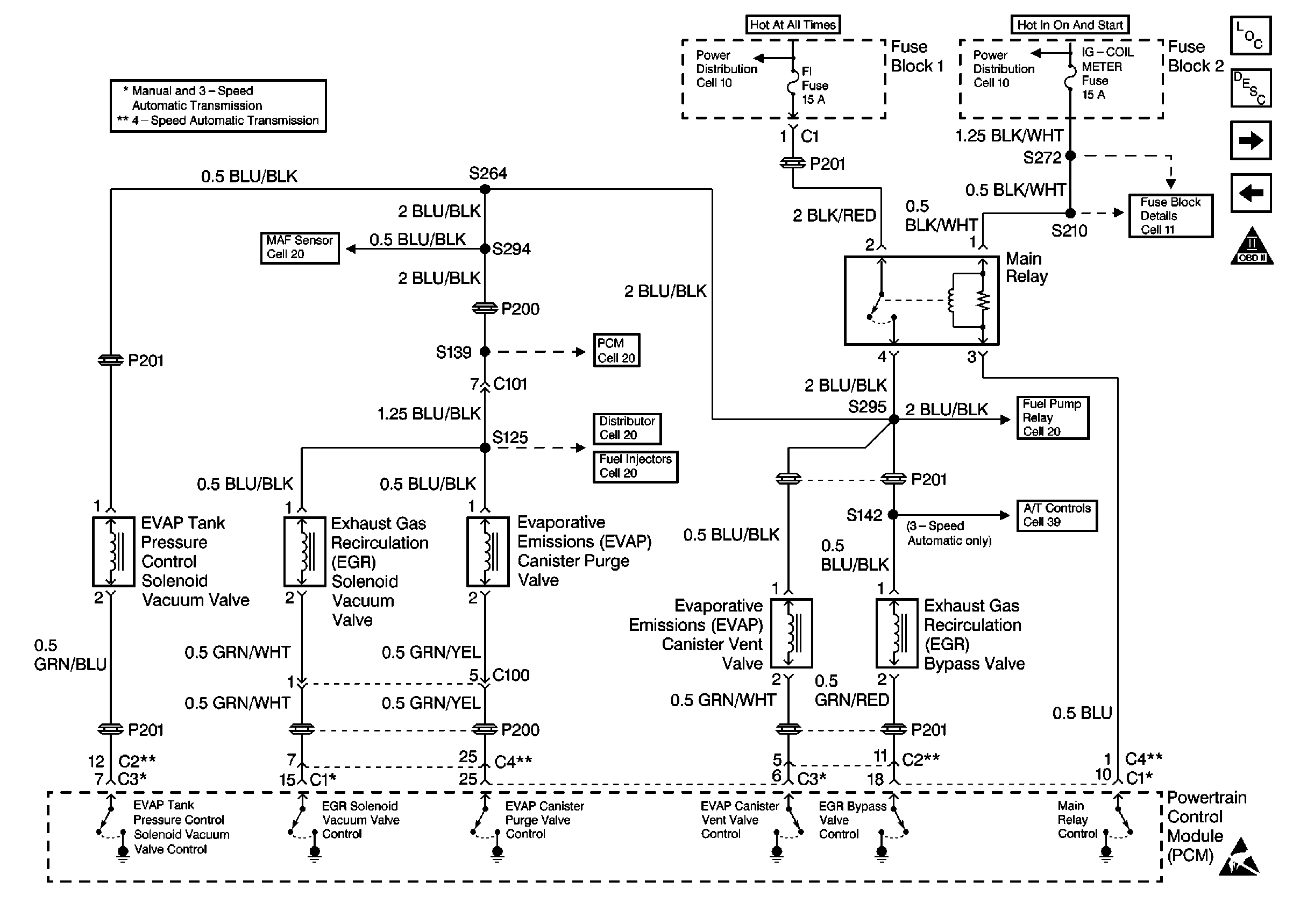
🢒 Cell 20: EVAP and EGR System
Cell 20: EVAP and EGR System
Cell 20: EVAP and EGR System