GM Service Manual Online
For 1990-2009 cars only
Makes
🢒
Chevrolet
🢒
2000
🢒
Tracker - 4WD
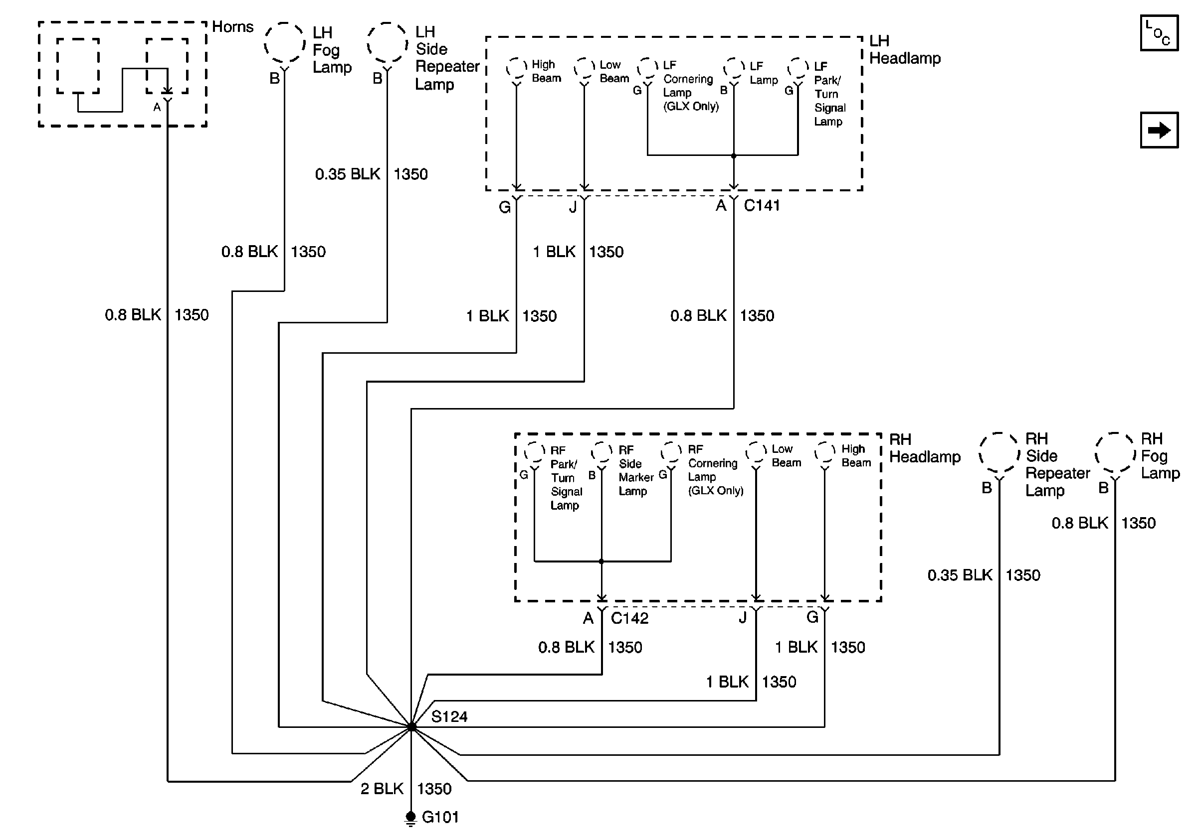
🢒 G101, Headlamps, Rear Fog Lamps, Side Repeater Lamps and Horn
G101, Headlamps, Rear Fog Lamps, Side Repeater Lamps and Horn
G101, Headlamps, Rear Fog Lamps, Side Repeater Lamps and Horn
Power and Grounding Components
G100, G113, G117 and G119, 1 of 2