GM Service Manual Online
For 1990-2009 cars only

Object Number: 316458  Size: MF
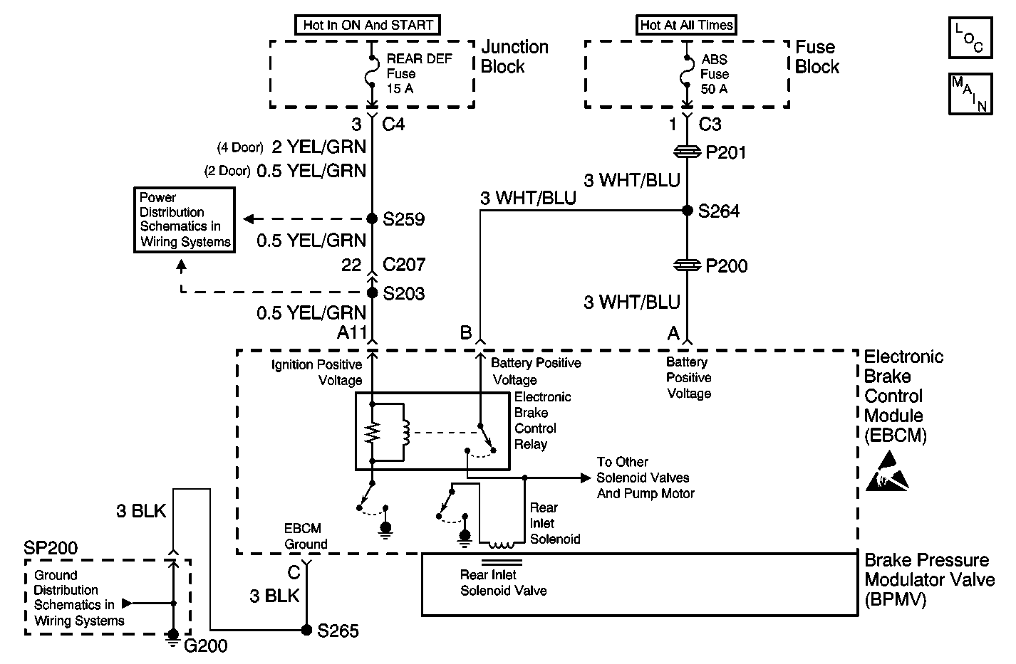
ABS Components
Brake Pressure Modulator Valve (BPMV)

Circuit Description

The Inlet valve solenoid circuits are supplied with battery power when the ignition is in the ON position. The EBCM controls the valve functions by grounding the circuit when necessary.

Conditions for Running the DTC

    • The switched battery voltage is greater than 8.0 volts.
    • The ignition positive voltage is greater than 9.0 volts.

Conditions for Setting the DTC

The EBCM detects one of the following conditions for 0.03 seconds.

    • An open
    • A short to ground
    • A short to voltage

Action Taken When the DTC Sets

    • A malfunction DTC stores.
    • ABS is disabled.
    • The ABS warning indicator is turned ON.

Conditions for Clearing the DTC

    • The condition responsible for setting the DTC no longer exists and the Scan Tool Clear DTCs function is used.
    • 100 drive cycles pass with no DTCs detected. A drive cycle consists of starting the vehicle, driving the vehicle over 16 km/h (10 mph), stopping and then turning the ignition OFF.

Diagnostic Aids

Make sure the integrity of the connection between the EBCM and the BPMV is secure, tight, and free of corrosion.

The solenoids and the solenoid circuits are integral to the EBCM and are not serviced separately.

Test Description

The numbers below refer to step numbers on the Diagnostic Table.

  1. This step forces the EBCM to re-run the test that set the DTC in order to see if it re-sets.

Step

Action

Value(s)

Yes

No

1

Did you perform the ABS Diagnostic System Check?

--

Go to Step 2

Go to Diagnostic System Check - ABS

2

  1. Turn the ignition switch to the OFF position.
  2. Install a scan tool.
  3. Turn the ignition switch to the ON position, engine OFF.
  4. Using the scan tool, run the Automated Test.

Does the DTC reset as a current DTC?

--

Go to Step 3

Go to Diagnostic System Check - ABS

3

Replace the EBCM. Refer to Electronic Brake Control Module Replacement .

Is the repair complete?

--

Go to Step 4

--

4

  1. Use the scan tool in order to clear DTCs.
  2. Operate the vehicle within the Conditions for Running the DTC as specified in the supporting text.

Does the DTC reset?

--

Go to Step 2

System OK