GM Service Manual Online
For 1990-2009 cars only

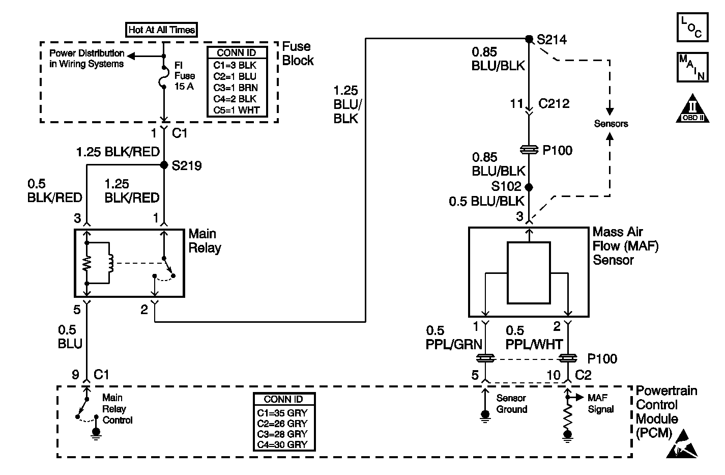
Object Number: 490456  Size: MF
Engine Data Sensors
OBD II Symbol Description Notice
Handling ESD Sensitive Parts Notice

Circuit Description

The mass air flow (MAF) sensor measures the amount of air which passes through the sensor in a given amount of time. The powertrain control module (PCM) uses this information to determine the operating requirements of the engine in order to control the fuel delivery. The PCM calculates the engine's fuel requirements by monitoring the current flow on the signal wire from the MAF sensor. When the volume of air entering the MAF sensor increases, the current flow sensed by the PCM from the MAF sensor also increases. When the air flow decreases, the current sensed by the PCM also decreases. The MAF sensor is located between the air intake tube and the air cleaner in the right front area of the engine compartment.

Conditions for Running the DTC

    • The engine speed is more than 2,000 RPM.
    • The throttle angle is less than 20 degrees.

Conditions for Setting the DTC

    • Maximum flow rate - Minimum flow rate less than 0.1 g/sec.
    • The condition is present for at least 20 seconds.

Action Taken When the DTC Sets

    • The PCM illuminates the malfunction indicator lamp (MIL) after 2 consecutive ignition cycles in which the diagnostic runs with the fault active.
    • The PCM records the operating conditions at the time the diagnostic fails. This information will be stored in the Freeze Frame buffer.

Conditions for Clearing the MIL/DTC

    • The MIL turns off after 3 consecutively passing cycles without a fault present.
    • A history DTC will clear after 40 consecutive warm-up cycles without a fault.
    • Perform the scan tool clear DTC information function in order to clear the DTC.

Diagnostic Aids

Check for any of the following conditions:

    • A skewed or stuck throttle position (TP) sensor. A faulty TP sensor or TP sensor circuit can cause the PCM to incorrectly calculate the predicted mass air flow value. On a scan tool, observe the throttle angle with the throttle closed. If the throttle angle reading is not 0 percent, check for the following conditions and repair as necessary:
    • A faulty connection or high resistance in the MAF sensor ground circuit. High resistance in the MAF sensor ground circuit causes the MAF signal to indicate a larger air volume than actual. The higher air flow reading will cause a rich fueling condition.
    • A misrouted wiring harness. Inspect the MAF sensor harness to ensure that the harness is not routed too close to high voltage wires such as spark plug leads.
    • A damaged wiring harness. Inspect the wiring harness for damage. If the harness appears to be OK, observe the scan tool while moving the connectors and the wiring harnesses related to the MAF sensor. A change in the display will indicate the location of the fault.
    • A plugged intake air duct or a dirty air filter element. A wide-open throttle acceleration from stop should cause the mass air flow parameter displayed on a scan tool to increase from about 2 to 3.5 g/s at idle to about 100 g/s or more at the time of the 1-2 shift. If not, check for a restriction.

If DTC P0101 is intermittent, driving the vehicle under the following conditions can verify whether the fault is present. Perform the scan tool clear DTC information function. Road test the vehicle while monitoring the DTC P0101 diagnostic on the scan tool under the Not Ran Since Code Cleared selection in the DTC Information menu. If a DTC P0101 appears in the Not Ran Since Code Cleared list, the P0101 diagnostic has not yet run. When the DTC P0101 does not appear in the Not Ran Since Code Cleared list, the P0101 diagnostic has run. If the MIL is NOT illuminated, and there is no Pending DTC Status in DTC Information, the P0101 diagnostic has passed. DTCs MUST be cleared in order to view the Current Status of the Not Ran Since Code Cleared list. DO NOT forget that the Not Ran Since Code Cleared list only indicates that the test has run, not whether the test passed or failed. The DTC Information screen must be checked for Current or Pending status, in order to determine the outcome of the diagnostic test involved.

An intermittent malfunction may be caused by a fault in the MAF sensor circuit. Inspect the wiring harness and components for any of the following conditions:

    • Any backed-out terminals
    • Any improper mating of terminals
    • Any broken electrical connector locks
    • Any improperly formed or damaged terminals
    • Any faulty terminal-to-wire connections
    • Any physical damage to the wiring harness
    • A broken wire inside the insulation
    • Any corrosion of the electrical connections, the splices, or the terminals

If DTC P0101 cannot be duplicated, the information included in the Freeze Frame data can be useful in determining the vehicle operating conditions when the DTC was first set.

If any wiring repairs need to be made, refer to Wiring Repairs in Wiring Systems.

Test Description

The numbers below refer to the step numbers in the diagnostic table.

  1. The Powertrain OBD System Check prompts the technician to complete some basic checks and store the freeze frame data on the scan tool if applicable. This creates an electronic copy of the data taken when the fault occurred. The information is then stored in the scan tool for later reference.

  2. This step verifies that the malfunction is present.

  3. This step checks that the ignition feed voltage is reaching the MAF sensor.

  4. This step checks that the mass aqir flow (MAF) sensor has a good ground.

  5. This step verifies that the MAF signal circuit is within range.

  6. Before replacing the MAF sensor check Diagnostic Aids above for any conditions that might apply.

  7. Before replacing the PCM check Diagnostic Aids above for any conditions that might apply.

Step

Action

Value(s)

Yes

No

1

Did you perform the Powertrain On-Board Diagnostic (OBD) System Check?

--

Go to Step 2

Go to Powertrain On Board Diagnostic (OBD) System Check

2

  1. Check for any of the following conditions:
  2. • Any objects blocking the MAF sensor inlet screen
    • The intake manifold vacuum leaks
    • The throttle body vacuum leaks
    • Any EGR valve leaks
    • A faulty, missing, or incorrectly installed PCV valve
  3. Repair as necessary.

Was a repair necessary?

--

Go to Step 13

Go to Step 3

3

  1. Turn ON the ignition, leaving the engine off.
  2. Use the scan tool Clear Information function.
  3. Operate the vehicle within the Freeze Frame conditions as noted.

Is DTC P0101 set?

--

Go to Step 4

Go to Diagnostic Aids

4

  1. Turn OFF the ignition.
  2. Disconnect the MAF sensor electrical connector.
  3. Turn ON the ignition, leaving the engine off.
  4. Probe the MAF sensor ignition feed circuit at the MAF sensor harness connector using a test lamp connected to ground.

Is the test lamp illuminated?

--

Go to Step 5

Go to Step 9

5

Connect the test lamp between the MAF sensor ignition feed circuit and the ground circuit at the MAF sensor harness connector.

Is the test lamp illuminated?

--

Go to Step 6

Go to Step 10

6

  1. Turn OFF the ignition.
  2. Reconnect the MAF sensor connector.
  3. Turn ON the ignition, leaving the engine off.
  4. Backprobe the MAF sensor signal circuit at the PCM using a DMM.
  5. Measure the voltage.

Is the voltage within the specified range?

1.0-1.6 V

Go to Step 7

Go to Step 8

7

  1. Check for a poor connection at the MAF sensor and at the PCM connectors. Refer to Testing for Intermittent Conditions and Poor Connections in Wiring Systems.
  2. Repair as necessary. Refer to Wiring Repairs in Wiring Systems.

Was a repair necessary?

--

Go to Step 13

Go to Step 12

8

  1. Check the MAF sensor signal circuit for the following conditions:
  2. • An open between the PCM and the MAF sensor.
    • A short between the PCM and the MAF sensor.
    • A poor connection at the MAF sensor. Refer to Testing for Intermittent Conditions and Poor Connections in Wiring Systems.
  3. Repair as necessary. Refer to Wiring Repairs in Wiring Systems.

Was a repair necessary?

--

Go to Step 13

Go to Step 11

9

Locate and repair the open circuit in the ignition feed circuit to the MAF sensor. Refer to Wiring Repairs in Wiring Systems.

Is the action complete?

--

Go to Step 13

--

10

Locate and repair the open circuit in the ground circuit to the MAF sensor. Refer to Wiring Repairs in Wiring Systems.

Is the action complete?

--

Go to Step 13

--

11

Replace the MAF sensor. Refer to Mass Airflow Sensor Replacement .

Is the action complete?

--

Go to Step 13

--

12

Important: The replacement PCM must be programmed.

Replace the PCM. Refer to Powertrain Control Module Replacement/Programming

Is the action complete?

--

Go to Step 13

--

13

  1. Perform the scan tool Clear DTC Information function and road test the vehicle within the Freeze Frame conditions that set the DTC.
  2. Review the scan tool data and check for DTCs. The repair is complete if no DTCs are stored.

Are any DTCs displayed on the scan tool?

--

Go to Diagnostic Trouble Code (DTC) List

System OK