GM Service Manual Online
For 1990-2009 cars only
Makes
🢒
Chevrolet
🢒
2008
🢒
TrailBlazer - 2WD
🢒
Body Systems
🢒
Vehicle Access
🢒 Release Systems Schematics
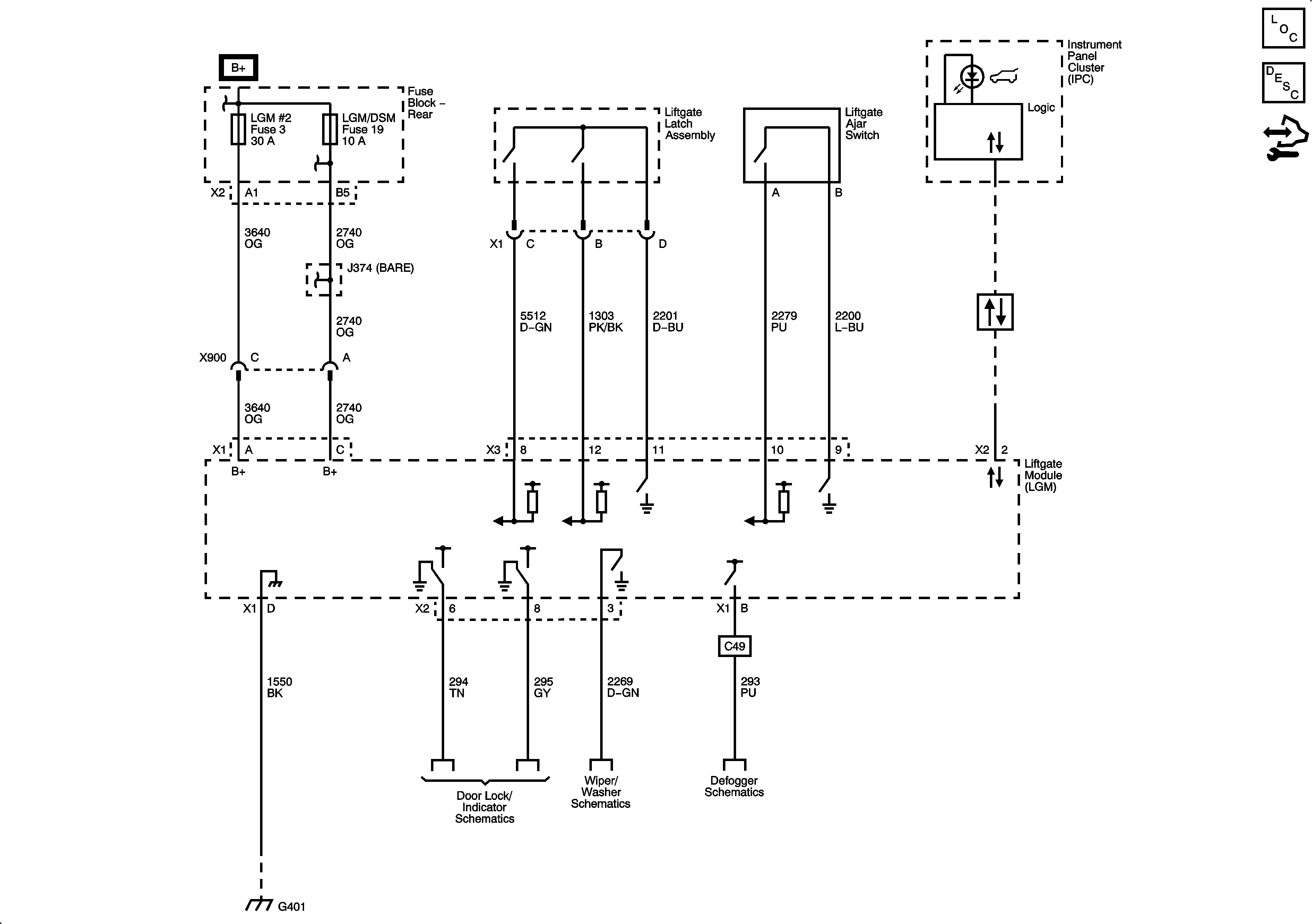
Liftgate Module
Master Electrical Component List
Power Door Locks Description and Operation
Control Module References