GM Service Manual Online
For 1990-2009 cars only
Figure 1:

Front Doors and Liftgate


Object Number: 2081469  Size: FS
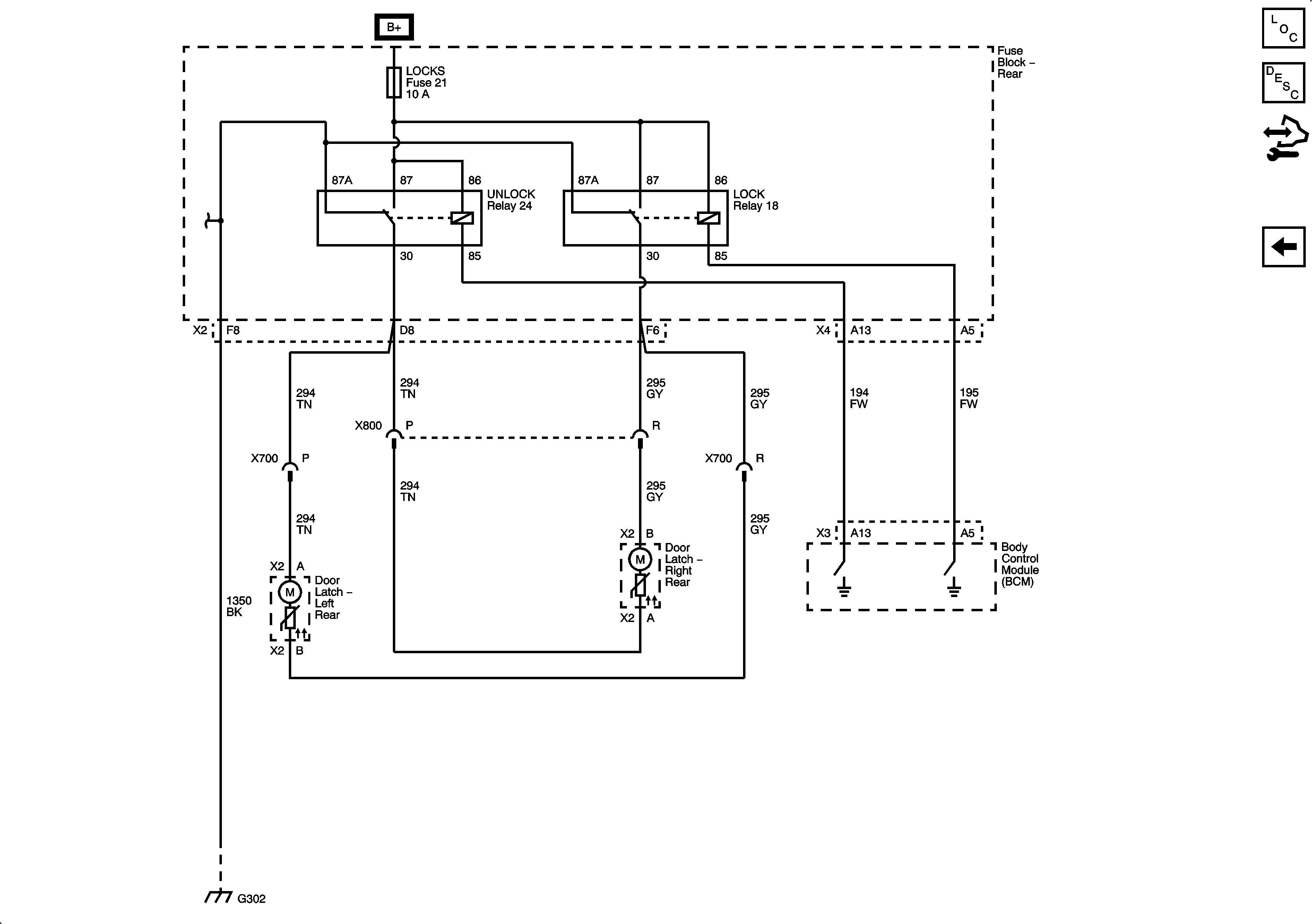
Figure 2:

Rear Doors


Object Number: 2081471  Size: FS