GM Service Manual Online
For 1990-2009 cars only
Makes
🢒
Chevrolet
🢒
2002
🢒
TrailBlazer - 4WD
🢒
Body and Accessories
🢒
Seats
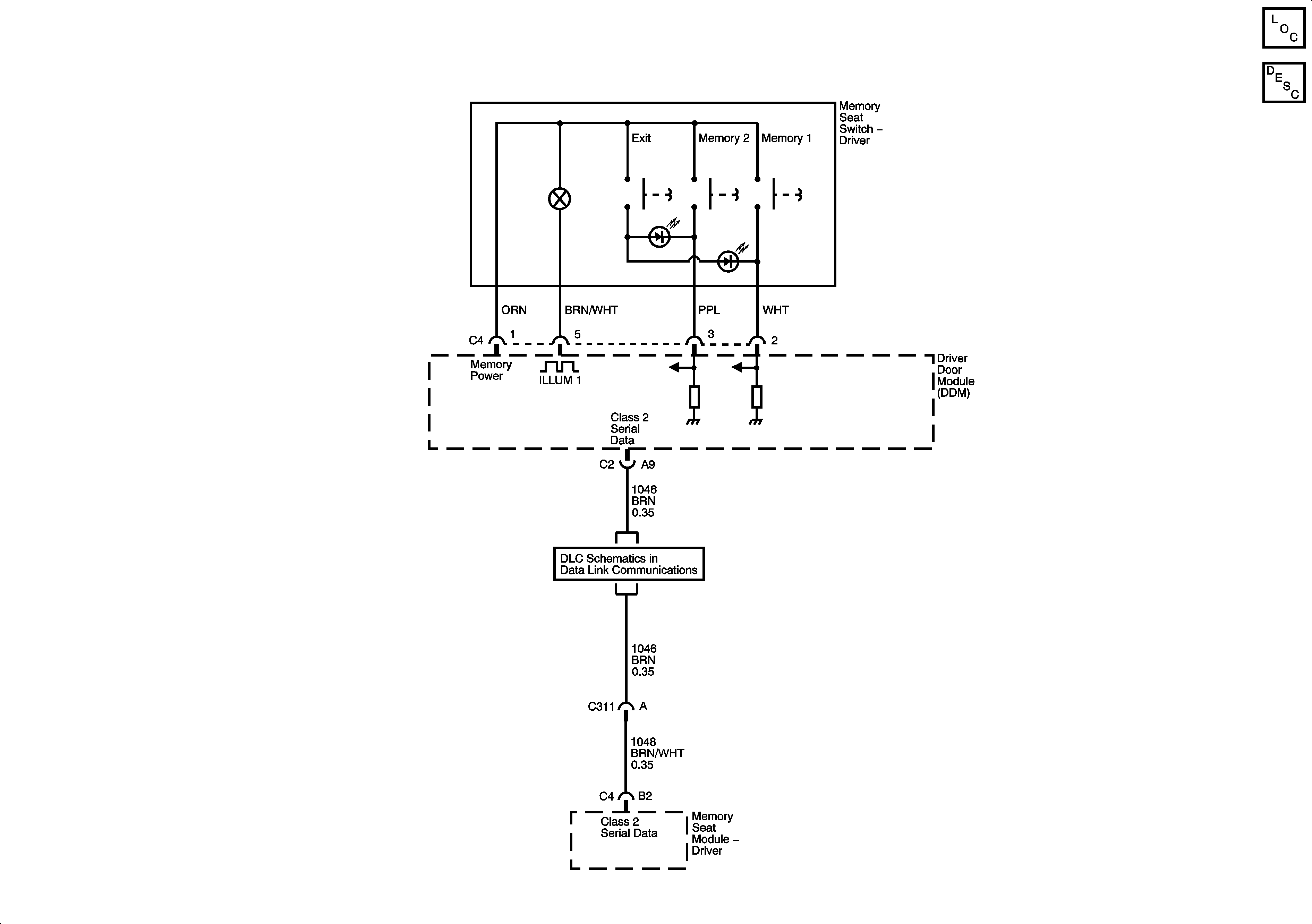
🢒 Memory Seats Schematics
Master Electrical Component List
Memory Seats Description and Operation
SP206