GM Service Manual Online
For 1990-2009 cars only
Makes
🢒
Chevrolet
🢒
2005
🢒
Uplander Ext.
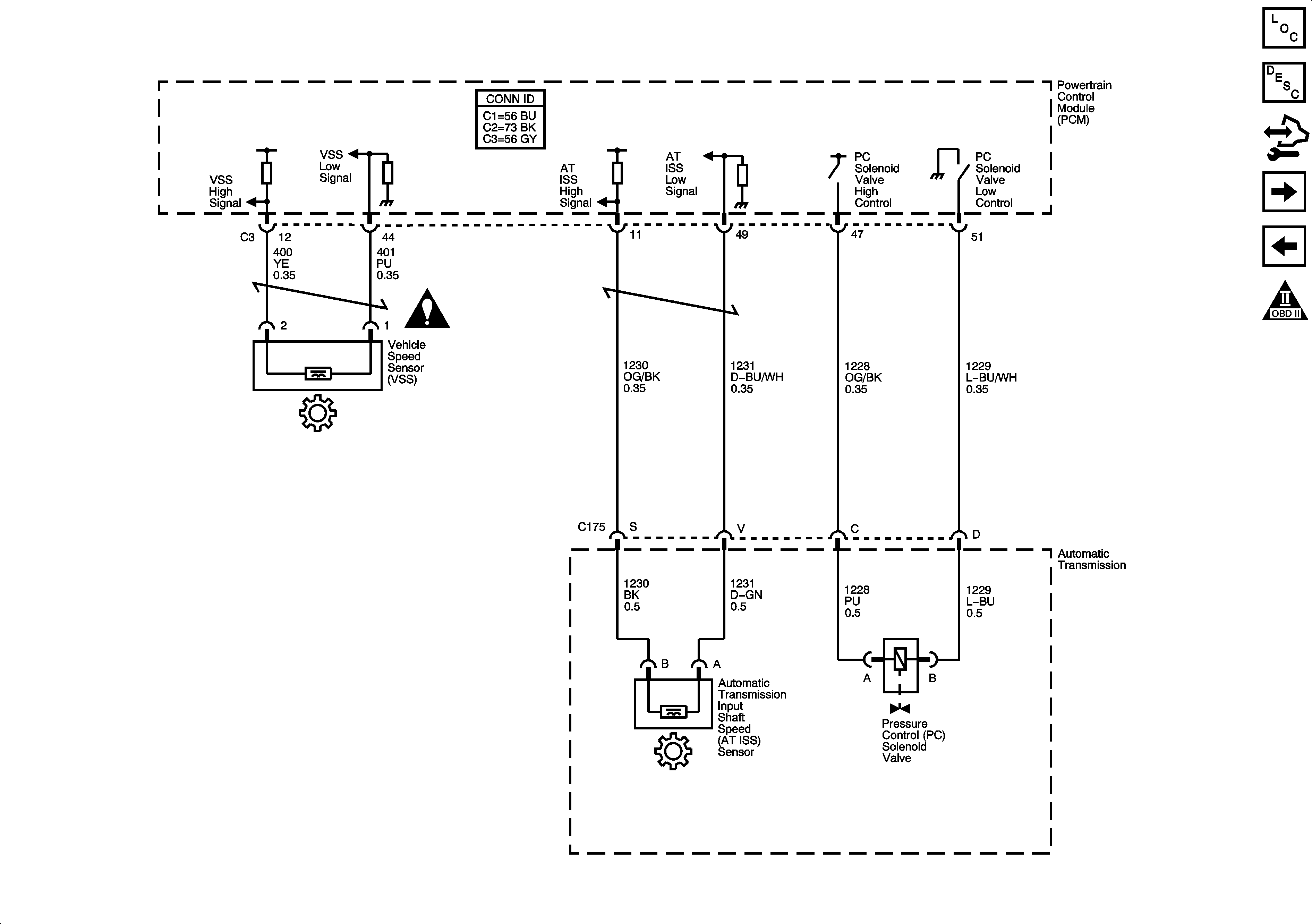
🢒 ISS, Pressure Control, and VSS
ISS, Pressure Control, and VSS
ISS, Pressure Control, and VSS
Master Electrical Component List
Electronic Component Description
Control Module References
Internal Mode Switch
Shift Solenoids, TCC, and TFT
Automatic Transmission Schematic Icons
Automatic Transmission Schematic Icons