GM Service Manual Online
For 1990-2009 cars only
Figure 1:

Front Blower Control, Ground, and Power


Object Number: 2060264  Size: FS
Figure 2:

Air Delivery and Temperature Control


Object Number: 2060267  Size: FS
Figure 3:

A/C Compressor Controls


Object Number: 2060269  Size: FS
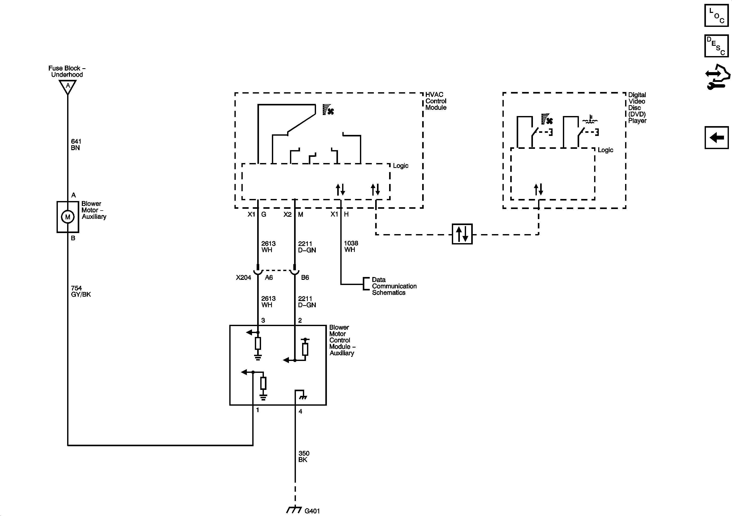
Figure 4:

Auxiliary Blower Controls (C69)


Object Number: 2060271  Size: FS