GM Service Manual Online
For 1990-2009 cars only
Makes
🢒
Chevrolet
🢒
2000
🢒
Venture
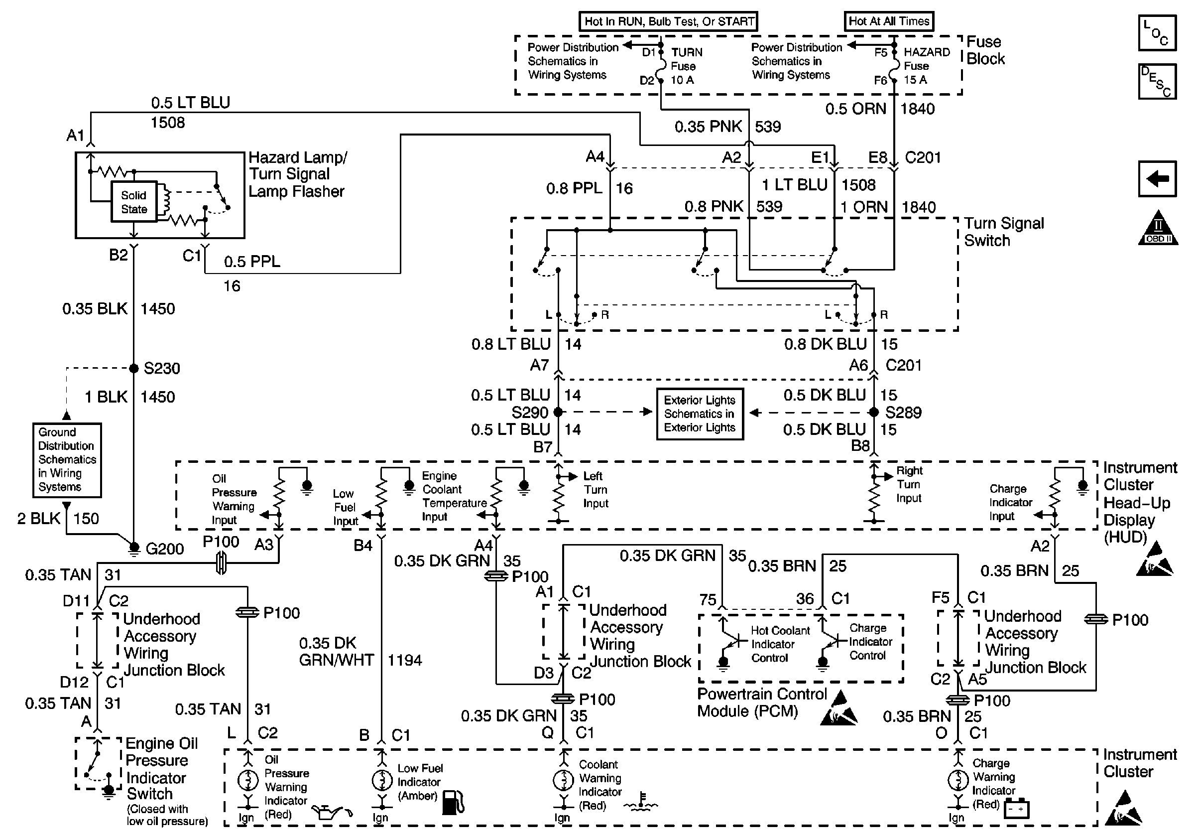
🢒 Turn Signal Switch, PCM, IPC and Engine Oil Pressure Switch
Turn Signal Switch, PCM, IPC and Engine Oil Pressure Switch
Turn Signal Switch, PCM, IPC and Engine Oil Pressure Switch