GM Service Manual Online
For 1990-2009 cars only

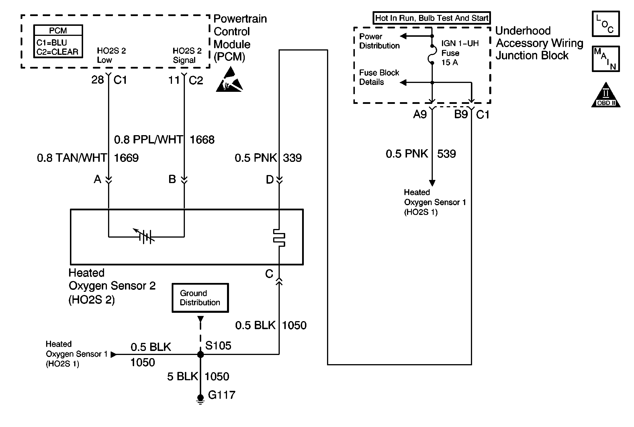
Object Number: 592458  Size: MF
Engine Controls Components
Engine Controls Schematics
OBD II Symbol Description Notice
Handling ESD Sensitive Parts Notice

Circuit Description

To control emissions of Hydrocarbons (HC), Carbon Monoxide (CO), and Oxides of Nitrogen (NOx), a three way catalytic converter is used. The catalyst within the converter promotes a chemical reaction which oxidizes the HC and CO present in the exhaust gas, converting them into harmless water vapor and carbon dioxide. The catalyst also reduces NOx, converting NOx to nitrogen. The PCM has the ability to monitor this process using the HO2S 1 and the HO2S 2 heated oxygen sensors. The HO2S 1 sensor produces an output signal which indicates the amount of oxygen present in the exhaust gas entering the three way catalytic converter. The HO2S 2 sensor produces an output signal which indicates the oxygen storage capacity of the catalyst this in turn indicates the catalysts ability to convert exhaust gases efficiently. If the catalyst is operating efficiently, the HO2S 1 signal will be far more active than that produced by the HO2S 2 sensor. If the HO2S 2 signal voltage remains excessively high for an extended period of time, DTC P0138 will be set.

Conditions for Running the DTC

    • Active TP, MAP, MAF, ECT, IAT sensor, fuel injector circuit, or EVAP DTCs are not present.
    • AIR pump is commanded OFF.
    • ECT is above 65°C (149°F).
    • Throttle angle is between 3 percent and 40 percent.
    • Closed loop commanded air/fuel ratio is between 13 and 16.5.
    • System voltage is between 9 and 18 volts.

Conditions for Setting the DTC

    • HO2S 2 signal voltage remains above 999mV during normal closed loop operation for more than 5 minutes.
    • HO2S 2 signal voltage remains above 200 mV during deceleration fuel mode operation for more than 100 seconds.

Action Taken When the DTC Sets

    • The PCM will illuminate the malfunction indicator lamp (MIL) during the second consecutive trip in which the diagnostic test has been run and failed.
    • The PCM will store conditions which were present when the DTC set as Freeze Frame/Failure Records data.

Conditions for Clearing the MIL/DTC

    • The PCM will turn OFF the malfunction indicator lamp (MIL) during the third consecutive trip in which the diagnostic has run and passed.
    • The history DTC will clear after 40 consecutive warm-up cycles have occurred without a malfunction.
    • The DTC can be cleared by using a scan tool.

Diagnostic Aids

Inspect for the following conditions:

    •  Fuel pressure--An excessively rich fuel mixture can cause a DTC P0138 to be set. Refer to Fuel System Diagnosis .
    •  Rich injectors--Refer to Fuel Injector Balance Test .
    •  Leaking injector--Refer to Fuel System Diagnosis .
    •  Evaporative emissions (EVAP) canister purge--Inspect for fuel saturation. If full of fuel, inspect the canister control and hoses.
    •  MAF sensor--Disconnect the MAF sensor and see if rich condition is corrected. If so, replace MAF sensor. Refer to Mass Airflow Sensor Replacement .
    •  Inspect for a leaking fuel pressure regulator diaphragm by checking vacuum line to regulator for the presence of fuel.
    •  TP sensor--An intermittent TP sensor output will cause the system to go rich, due to a false indication of the engine accelerating.
    •  Shorted heated oxygen sensor (HO2S)--If the HO2S is internally shorted the HO2S voltage displayed on the scan tool will be over 1 volt. Try disconnecting the affected HO2S and jumper the HO2S low circuit to ground with the key ON, engine OFF. If the displayed HO2S voltage changes from over 1000 mV to around 450 mV, replace the HO2S. Silicon contamination of the HO2S can also cause a high HO2S voltage to be indicated. This condition is indicated by a powdery white deposit on the portion of the HO2S exposed to the exhaust stream. If contamination is evident, replace the affected HO2S. Refer to Heated Oxygen Sensor Replacement .
    •  Open HO2S signal or low circuit, or faulty HO2S.--A poor connection or open in the HO2S signal or low circuit can cause the DTC to set during deceleration fuel mode. An HO2S which is faulty and not allowing a full voltage swing between the rich and lean thresholds can also cause this condition. Operate the vehicle while monitoring the HO2S voltage with a scan tool. If the HO2S voltage is limited within a range between 300 mV to 600 mV, check the HO2S signal and low circuit wiring and associated terminal connections. If the wiring and connections are OK, replace the HO2S. Refer to Heated Oxygen Sensor Replacement .

Many situations may lead to an intermittent condition. Perform each inspection or test as directed.

Important: :  Remove any debris from the connector surfaces before servicing a component. Inspect the connector gaskets when diagnosing or replacing a component. Ensure that the gaskets are installed correctly. The gaskets prevent contaminate intrusion.

    • Loose terminal connection
       -  Use a corresponding mating terminal to test for proper tension. Refer to Testing for Intermittent Conditions and Poor Connections , and to Connector Repairs in Wiring Systems for diagnosis and repair.
       -  Inspect the harness connectors for backed out terminals, improper mating, broken locks, improperly formed or damaged terminals, and faulty terminal to wire connection. Refer to Testing for Intermittent Conditions and Poor Connections , and to Connector Repairs in Wiring Systems for diagnosis and repair.
    • Damaged harness--Inspect the wiring harness for damage. If the harness inspection does not reveal a problem, observe the display on the scan tool while moving connectors and wiring harnesses related to the sensor. A change in the scan tool display may indicate the location of the fault. Refer to Wiring Repairs in Wiring Systems for diagnosis and repair.
    •  Inspect the powertrain control module (PCM) and the engine grounds for clean and secure connections. Refer to Wiring Repairs in Wiring Systems for diagnosis and repair.

If the condition is determined to be intermittent, reviewing the Snapshot or Freeze Frame/Failure Records may be useful in determining when the DTC or condition was identified.

Test Description

The number below refers to the step number on the diagnostic table:

  1. DTC P0138 being set during deceleration fuel mode operation may indicate a condition described in the Diagnostic Aids above. If the DTC P0138 test passes while the Failure Records conditions are being duplicated, an intermittent condition is indicated. Reviewing the Failure Records vehicle mileage since the diagnostic test last failed may help determine how often the condition that caused the DTC to be set occurs. This may assist in diagnosing the condition.

  1. This vehicle is equipped with a PCM which utilizes an electrically erasable programmable read only memory (EEPROM). When the PCM is being replaced, the new PCM must be programmed.

Step

Action

Values

Yes

No

1

Did you perform the Powertrain On-Board Diagnostic (OBD) System Check?

--

Go to Step 2

Go to Powertrain On Board Diagnostic (OBD) System Check

2

Important: : During this step, observe the pre-catalyst HO2S voltage parameters. If the pre-catalyst parameters remain above 600mV refer to Diagnostic Aids.

  1. Engine at operating temperature.
  2. Operate vehicle within parameters specified under Conditions for Setting the DTC criteria included in Diagnostic Support.
  3. Monitor HO2S 2 voltage displayed on the scan tool HO2S data list.

Does the HO2S 2 voltage measure above the specified value?

999 mV or 200 mV during deceleration fuel mode

Go to Step 4

Go to Step 3

3

  1. Turn ON the ignition, with the engine OFF.
  2. Review and record scan tool Failure Records data.
  3. Operate vehicle within Failure Records conditions as noted.
  4. Using a scan tool, monitor Specific DTC info for DTC P0138 until the DTC P0138 test runs.
  5. Note test result.

Does scan tool indicate DTC P0138 failed this ignition?

--

Go to Step 4

Go to Diagnostic Aids

4

Disconnect HO2S 2 and jumper HO2S low circuit to ground.

Does the scan tool indicate HO2S 2 voltage measure near the specified value?

450 mV

Go to Diagnostic Aids

Go to Step 5

5

  1. Turn OFF the ignition.
  2. Disconnect PCM connector.
  3. Turn ON the ignition, with the engine OFF.
  4. Using a DMM, measure voltage between the HO2S 2 sensor signal at PCM harness connector and ground.

Does the DMM indicate a voltage more than the specified value?

999 mV

Go to Step 6

Go to Step 7

6

Repair short to voltage in the HO2S 2 signal circuit. Refer to Wiring Repairs in Wiring Systems.

Did you complete the repair?

--

Go to Step 8

--

7

Important: :  Replacement PCM must be programmed.

Replace the PCM. Refer to Powertrain Control Module Replacement/Programming .

Did you complete the replacement?

--

Go to Step 8

--

8

  1. Use a scan tool in order to record the Failure Records.
  2. Clear the DTCs.
  3. Operate the vehicle within the Failure Records conditions as noted.

Does the DTC reset?

--

Go to Step 2

System OK