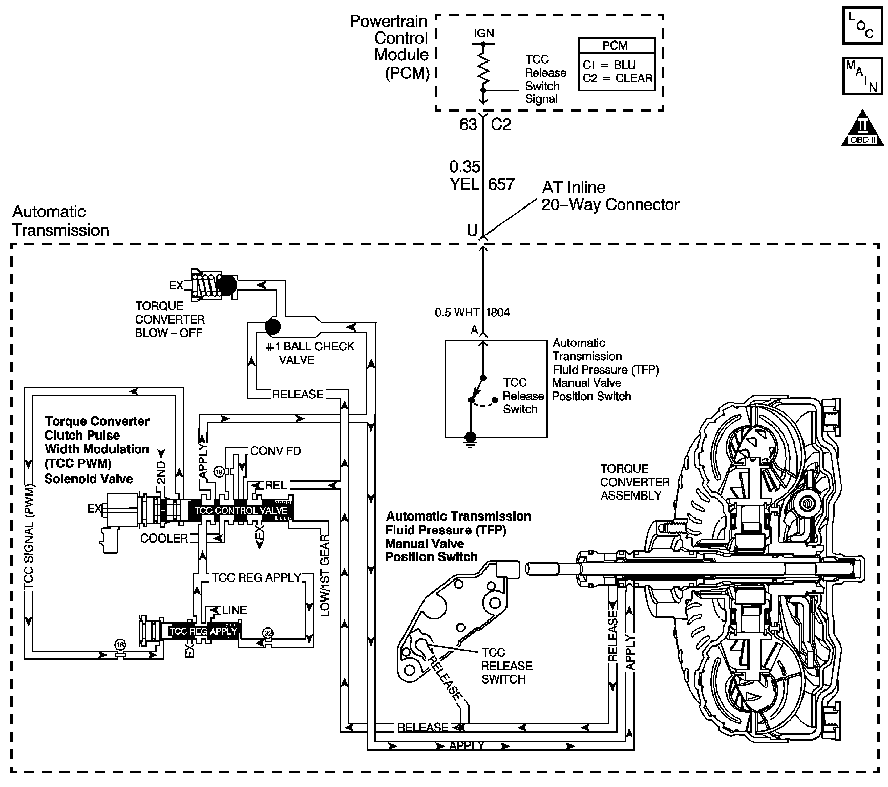
The TCC release switch is part of the automatic transmission fluid pressure (TFP) manual valve position switch. The TFP manual valve position switch is mounted to the transmission valve body.
The TCC release switch is a normally-closed switch. When the TCC is released, TCC release fluid pressure opens the TCC release switch which opens the TCC release pressure circuit. When the voltage on the circuit is high, switch open, the PCM recognizes that the TCC is no longer engaged.
If the PCM detects that the TCC release switch is closed when the TCC is commanded OFF, then DTC P0742 sets. DTC P0742 is a type B DTC.
| • | No TP sensor DTC P0121, P0122 or P0123. |
| • | No TCC PWM solenoid valve DTC P1860. |
| • | No TCC release switch DTC P1887. |
| • | The engine torque is 95-270 N·m (70-200 lb ft). |
| • | The TP angle is 5-45 percent. |
| • | The transmission fluid temperature is 10-130°C (50-266°F). |
| • | The TCC is commanded OFF. |
The TCC release switch is closed 6 times for 4 seconds each, during one trip.
| • | The PCM illuminates the malfunction indicator lamp (MIL) during the second consecutive trip in which the conditions for setting the DTC are met. |
| • | The PCM commands maximum line pressure. |
| • | The PCM commands the TCC ON at maximum capacity. |
| • | The PCM freezes transmission adaptive functions. |
| • | The PCM records the operating conditions when the Conditions for Setting the DTC are met. The PCM stores this information as Freeze Frame and Failure Records. |
| • | The PCM stores DTC P0742 in PCM history. |
| • | The PCM turns OFF the MIL during the third consecutive trip in which the diagnostic test runs and passes. |
| • | A scan tool can clear the MIL/DTC. |
| • | The PCM clears the DTC from PCM history if the vehicle completes 40 warm-up cycles without an emission-related diagnostic fault occurring. |
| • | The PCM cancels the DTC default actions when the ignition switch is OFF long enough in order to power down the PCM. |
| • | The customer may notice an engine stalling condition. |
| • | If the scan tool indicated TCC release pressure was present in Step 2 and a mechanical or hydraulic condition was not found in Step 8, an intermittent short to ground condition may exist in the TCC release switch signal circuit. Refer to Intermittent Conditions in Engine Controls - 3.4L. |
| • | Do not replace the torque converter for this condition, refer to Torque Converter Replacement Guide for other concerns. |
| • | Residue or contamination may cause valves to stick intermittently. |
The numbers below refer to the step numbers on the diagnostic table.
A Yes answer indicates that the TCC release switch is functioning properly.
With the 20-way connector disconnected, the PCM should interpret the open circuit as TCC release pressure present.
The TCC release switch is a normally closed switch and must be disconnected to properly test for a short to ground condition. An open condition in the TCC release circuit or switch would set DTC P1887. Open circuits are not diagnosed in DTC P0742.
This step tests for a mechanical or hydraulic condition that would cause the TCC to be stuck ON.
Step | Action | Value(s) | Yes | No | ||||||||||||||||||||||||||||||
|---|---|---|---|---|---|---|---|---|---|---|---|---|---|---|---|---|---|---|---|---|---|---|---|---|---|---|---|---|---|---|---|---|---|---|
1 | Did you perform the Diagnostic System Check-Engine Controls? | -- | Go to Step 2 | Go to Diagnostic System Check - Engine Controls in Engine Controls - 3.4L | ||||||||||||||||||||||||||||||
Important: Before clearing the DTCs, use the scan tool in order to record the Freeze Frame and Failure Records for reference. The Clear DTC Information function will erase the data. Does the scan tool indicate Yes for TCC Release Pressure? | -- | Go to Step 3 | Go to Step 4 | |||||||||||||||||||||||||||||||
3 |
While the TCC was commanded OFF did the TCC release pressure indicate NO at any time? | -- | Go to Step 8 | Go to Diagnostic Aids | ||||||||||||||||||||||||||||||
Does the scan tool indicate Yes for TCC release pressure? | -- | Go to Step 5 | Go to Step 6 | |||||||||||||||||||||||||||||||
Disconnect the transmission internal wiring harness from the TFP manual valve position switch. Test the signal circuit of the TCC release switch for a short to ground between the AT inline 20-way connector and the TFP manual valve position switch. Refer to Testing for Short to Ground and Wiring Repairs in Wiring Systems. Did you find the condition? | -- | Go to Step 10 | Go to Step 7 | |||||||||||||||||||||||||||||||
6 | Test the signal circuit of the TCC release switch a short to ground between the PCM and the AT inline 20-way connector. Refer to Testing for Short to Ground and Wiring Repairs in Wiring Systems. Did you find and correct the condition? | -- | Go to Step 12 | Go to Step 11 | ||||||||||||||||||||||||||||||
7 |
Did you find a condition? | -- | Go to Step 9 | Go to Step 8 | ||||||||||||||||||||||||||||||
Did you find and correct a condition? | -- | Go to Step 12 | Go to Diagnostic Aids | |||||||||||||||||||||||||||||||
9 | Replace the TFP manual valve position switch. Refer to Transmission Fluid Pressure Manual Valve Position Switch Replacement . Did you complete the replacement? | -- | Go to Step 12 | -- | ||||||||||||||||||||||||||||||
10 | Replace the transmission wiring harness assembly. Refer to Wiring Harness Replacement . Did you complete the replacement? | -- | Go to Step 12 | -- | ||||||||||||||||||||||||||||||
11 | Replace the PCM. Refer to Powertrain Control Module Replacement in Engine Controls - 3.4L Did you complete the replacement? | -- | Go to Step 12 | -- | ||||||||||||||||||||||||||||||
12 | In order to verify your repair, perform the following procedure:
Has the test run and passed? | -- | Go to Step 13 | Go to Step 2 | ||||||||||||||||||||||||||||||
13 | With a scan tool, observe the stored information, capture info and DTC info. Does the scan tool display any DTCs that you have not diagnosed? | -- | Go to Diagnostic Trouble Code (DTC) List in Engine Controls - 3.4L | System OK |