GM Service Manual Online
For 1990-2009 cars only
Makes
🢒
Chevrolet
🢒
1998
🢒
Venture Ext.
🢒
Restraints
🢒
SIR
🢒 SIR Schematics
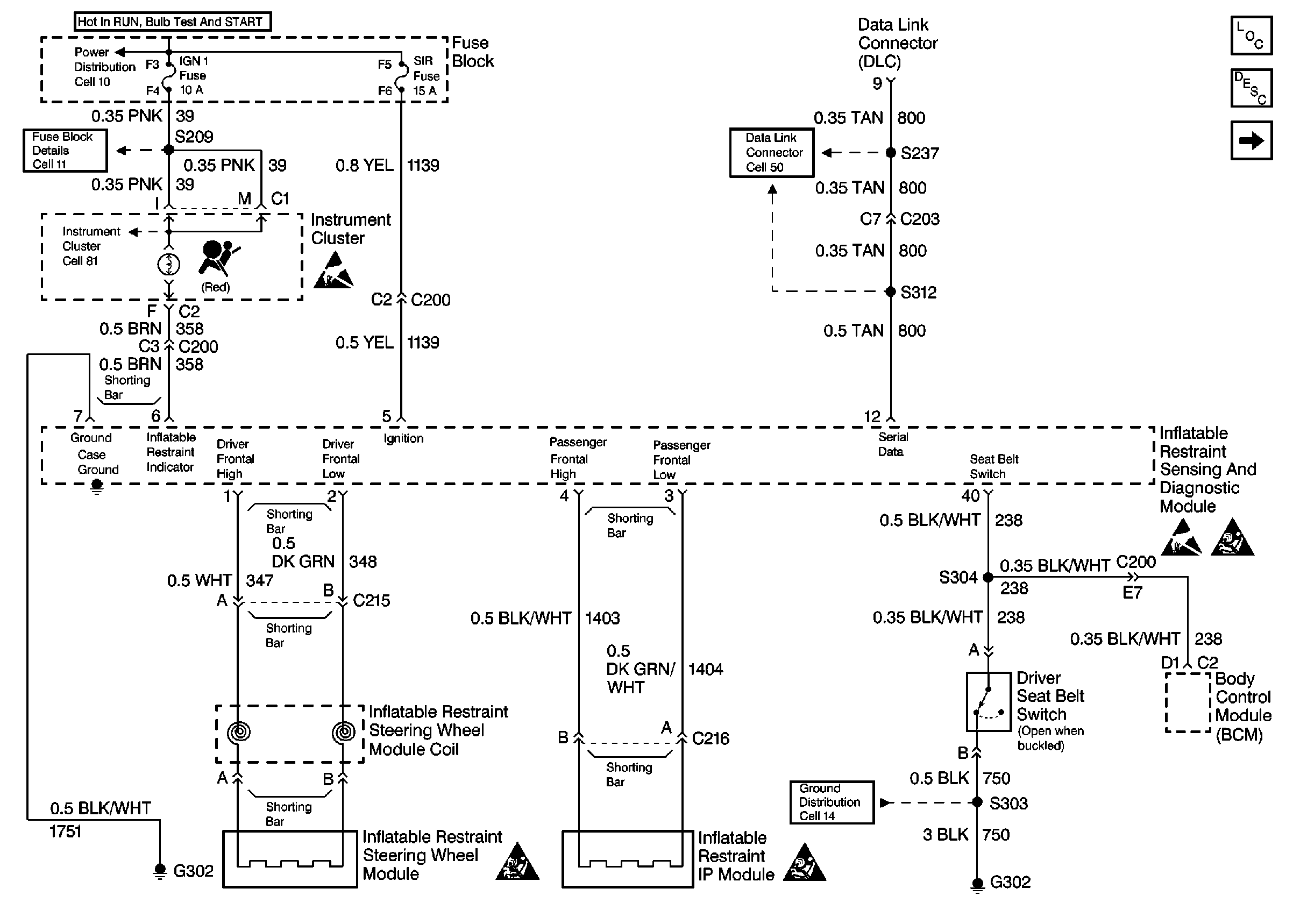
Figure
1:
SIR Schematics
SIR Components
SIR System Operation
SIR Schematics (SIR System)
Handling ESD Sensitive Parts Notice
Handling ESD Sensitive Parts Notice
SIR Handling Caution
SIR Handling Caution
SIR Handling Caution
Figure
2:
SIR Schematics (SIR System)
SIR Components
SIR System Operation
SIR Schematics
SIR Handling Caution
SIR Handling Caution
SIR Handling Caution
SIR Handling Caution
SIR Handling Caution
Handling ESD Sensitive Parts Notice