GM Service Manual Online
For 1990-2009 cars only
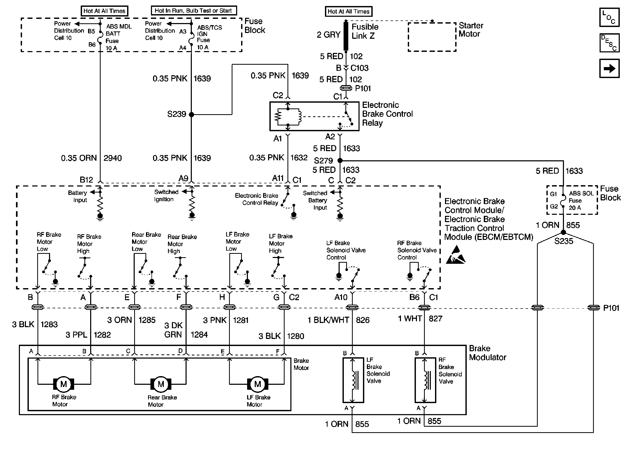
Figure 1:

ABS/TCS Schematics ( ABS Module, Relay, Modulator, Power)


Object Number: 380461  Size: FS
Cell 11: ABS MOD BATT, Hazard, PWR LOCK, RR PWR SCT and Stop Lamp Fuses
Cell 11: PCM, ABS/TCS IGN, CAN VENT SOL, and DRL Fuses
ABS Components
ABS Description
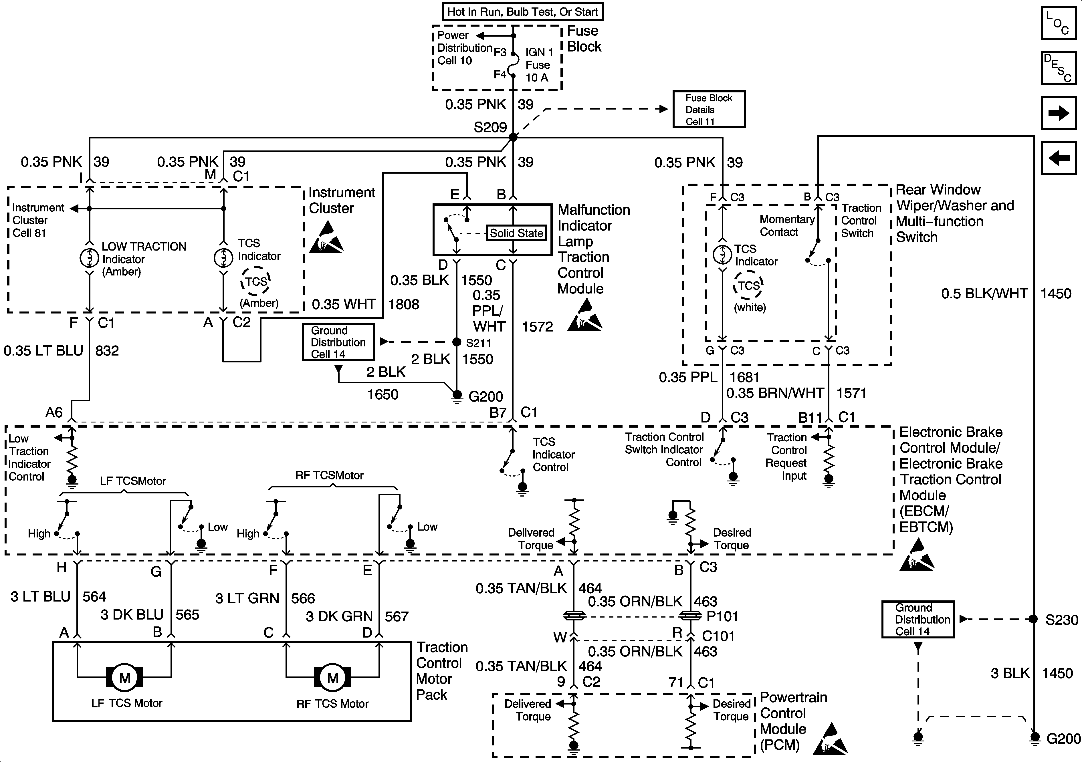
ABS/TCS Schematics ( ABS Module, Ground, Instrument Cluster, PCM, Power, TCS)
ESD Notice
Figure 2:

ABS/TCS Schematics ( ABS Module, Ground, Instrument Cluster, PCM, Power, TCS)


Object Number: 380464  Size: FS
Cell 10: Ignition Switch, Transaxle Range Switch
Cell 11: IGN 1 Fuse
ESD Notice
ESD Notice
ESD Notice
ESD Notice
Cell 14: G200
Cell 81: Malfunction Indicator Lamp TC Module
Cell 14: G200
Figure 3:

ABS/TCS Schematics ( ABS Module,DLC, Ground, Instrument Cluster, PCM, Power, Stop Lamp Switch)


Object Number: 380469  Size: FS
Cell 10: Ignition Switch, Transaxle Range Switch
Cell 10: Fuse Block, Underhood Accessory Wiring Junction Block
Cell 50
Cell 110: Stoplamp Switch, Center High Mounted Stop Lamp
Cell 81: Inflatable Restraint Sensing and SDM
Cell 14: G200 and G201
ESD Notice
ESD Notice
ESD Notice
Cell 11: IGN 1 Fuse
Cell 81: Inflatable Restraint Sensing and SDM
Figure 4:

ABS/TCS Schematics ( ABS Module, Wheel Speed Sensors)


Object Number: 380480  Size: FS
ABS Components
ABS Description
ABS/TCS Schematics ( ABS Module, DLC, Ground, Instrument Cluster, PCM, Power, Stop Lamp Switch)
ESD Notice