GM Service Manual Online
For 1990-2009 cars only

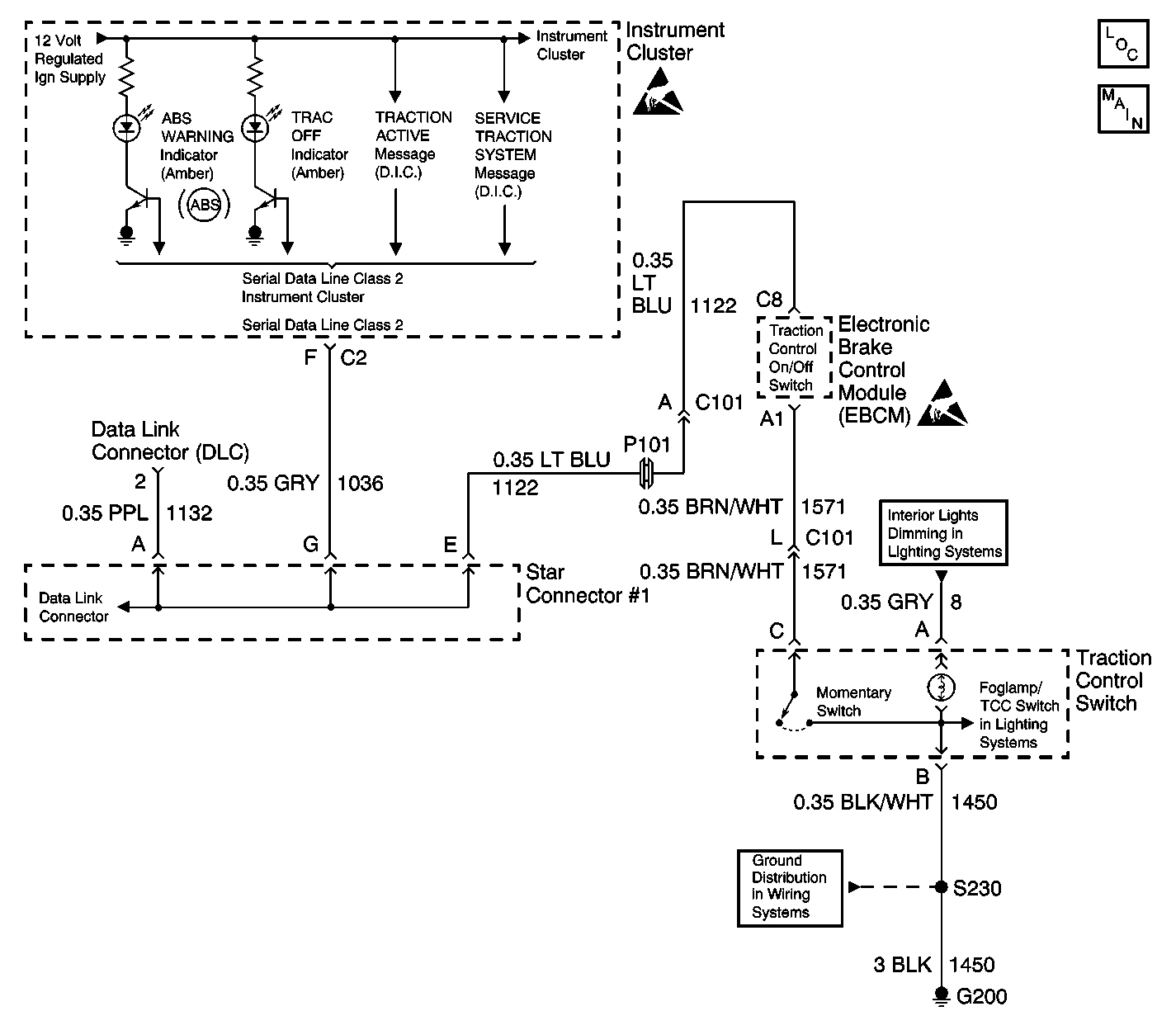
Object Number: 543607  Size: MF
ABS Components
Antilock Brake System Schematics
Instrument Cluster: Analog Schematics
Data Link Connector Schematics
Interior Lights Schematics
Interior Lights Schematics
Ground Distribution Schematics
Handling Electrostatic Discharge Sensitive Parts Notice
Handling Electrostatic Discharge Sensitive Parts Notice

Circuit Description

The Instrument Panel Cluster (IPC) turns the TRAC OFF Indicator on during the IPC bulb check for approximately 3 seconds when the ignition switch is turned to the RUN position. The TRAC OFF indicator is controlled by the EBCM. The TRAC OFF indicator is activated (turned On) when the traction control has been turned off by the driver. When the EBCM detects the traction control switch has been depressed, the TRAC OFF indicator will be turned on/off by sending a Class 2 message to the IPC.

Diagnostic Aids

    • It is very important that a thorough inspection of the wiring and connectors be performed. Failure to carefully and fully inspect wiring and connectors may result in misdiagnosis, causing part replacement with reappearance of the malfunction.
    • Thoroughly inspect any circuitry that may be causing the complaint for the following conditions:
       - Backed out terminals
       - Improper mating
       - Broken locks
       - Improperly formed or damaged terminals
       - Poor terminal-to-wiring connections
       - Physical damage to the wiring harness
    • The following conditions may cause an intermittent malfunction:
       - A poor connection
       - Rubbed-through wire insulation
       - A broken wire inside the insulation
    • If an intermittent malfunction exists refer to Testing for Intermittent Conditions and Poor Connections in Wiring Systems.

TRAC OFF indicator always ON

Step

Action

Value(s)

Yes

No

DEFINITION: The TRAC OFF indicator remains on at all times even after the Traction Control Switch is pressed to turn the Traction Control on or off.

1

Did you perform the ABS Diagnostic System Check?

--

Go to Step 2

Go to Diagnostic System Check - ABS

2

  1. Install a scan tool.
  2. Turn ON the ignition, with the engine OFF.
  3. Select ABS Data List in the scan tool listing.
  4. Using the scan tool, read the TCS Switch state as you press and release the TCS Switch.

Does the TCS Switch state change properly as the switch is pressed and released?

--

Go to Step 3

Go to Step 4

3

Replace the Instrument Panel Cluster. Refer to Instrument Panel Assembly Replacement

Did you complete the repair?

--

Go to Step 11

--

4

  1. Disconnect the Traction Control Switch connector.
  2. Using a scan tool in the ABS Data List read the TCS switch status.
  3. Connect a jumper wire between the traction control input circuit and the traction control ground circuit terminal of the Traction Control Switch harness connector.

Does the TCS Switch status change with the jumper wire connected?

--

Go to Step 5

Go to Step 6

5

Replace the Traction Control Switch.

Did you complete the repair?

--

Go to Step 11

--

6

  1. Turn OFF the ignition.
  2. Measure the resistance of the traction control ground circuit between the Traction Control Switch harness connector and a known good ground.

Is the resistance within the range specified in the value(s) column?

0-2 ohms

Go to Step 8

Go to Step 7

7

Repair the traction control ground circuit for an open or high resistance. Refer to Wiring Repairs

Did you complete the repair?

--

Go to Step 11

--

8

  1. Disconnect the EBCM connector.
  2. Measure the resistance of the traction control input circuit between the Traction Control Switch harness connector and the EBCM Connector.

Is the resistance within the range specified in the value(s) column?

0-2 ohms

Go to Step 10

Go to Step 9

9

Repair the traction control ground circuit for an open or high resistance. Refer to Wiring Repairs

Did you complete the repair?

--

Go to Step 11

--

10

Replace the EBCM. Refer to Electronic Brake Control Module Replacement

Did you complete the repair?

--

Go to Step 11

--

11

  1. Use the scan tool in order to clear the DTCs.
  2. Operate the vehicle within the Conditions for Running the DTC as specified in the supporting text.

Does the DTC reset?

--

Go to Step 2

System OK