GM Service Manual Online
For 1990-2009 cars only

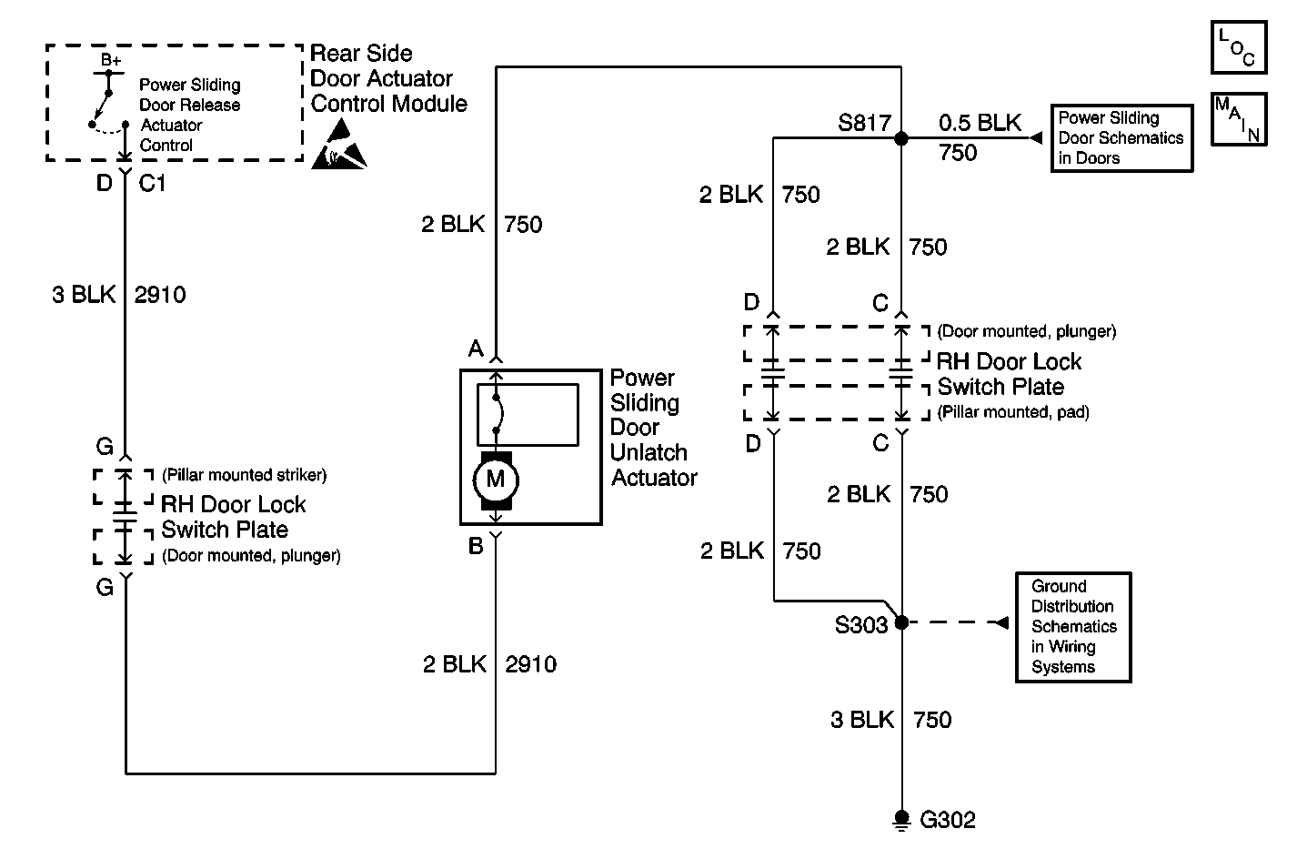
Object Number: 603137  Size: MF
Handling ESD Sensitive Parts Notice
Power Door Systems Components
PSD Switches, Transaxle Range Switch, RKE
PSD Switches, Transaxle Range Switch, RKE
Cell 14: G302

Circuit Description

The power sliding door (PSD) uses a power sliding door unlatch actuator to unlatch (open) the sliding door. The rear side door actuator control module operates the power sliding door unlatch actuator.

When the PSD opens the sliding door, the rear side door actuator control module energizes the power sliding door unlatch actuator by sending B+ through circuit 2910. The power sliding door unlatch actuator receives ground through circuit 750. The sliding door unlatches when the power sliding door unlatch is energized. Circuit 750 and circuit 2910 pass through the switch plate plungers and the pads located on the B-pillar; therefore, the rear side door actuator control module is only able to energize the power sliding door lock unlatch actuator when the switch plate plungers and pads are in contact. The power sliding door unlatch actuator is located inside the upper center of the sliding door.

Diagnostic Aids

    • The unlatch actuator may not activate due to the following conditions:
       - An open circuit (circuit 750 and/or circuit 2910)
       - A defective unlatch actuator
    • The unlatch actuator and the rod may not unlatch or open the door due to the following conditions:
       - The sliding door is locked; therefore, unlock the door
       - The front rod adjustment is too long; therefore adjust the front rod. Refer to Sliding Door Lock Rod Adjustment
       - A defective unlatch actuator
    • Inspect the unlatch actuator for the power sliding door for the following conditions:
       - Poor connector terminal contact at the control module of the rear side door actuator
       - The switch plate plungers and the pads for good interface
       - An open in circuit 2910
       - An open in circuit 750
       - A poor G302
       - A short to the ground in circuit 2910
       - A faulty unlatch actuator for the power sliding door
    • The Diagnostic Mode 3 tests the unlatch actuator for the power sliding door. Refer to Diagnostic Modes in Power Sliding Door (PSD) Diagnostic Information earlier in this section for procedures.
    • An intermittent failure may be difficult to detect and to diagnose accurately. Faulty electrical connections or wiring cause the most intermittent conditions.
        Inspect the suspected circuits for the following conditions when an intermittent condition is suspected:
       - Poor mating of the connector halves or the backed out terminals
       - Improperly formed or improperly damaged terminals
       - Wire chafing
       - Poor wire to terminal connections
       - Dirty or corroded terminals
       - Damage to the connector bodies
       - Wire broken inside of the insulation
    • Use a J 35616 whenever a diagnostic procedure requests probing or inspecting of a terminal. Using this tool will ensure that no damage to the terminal will occur and will give an idea of the amount of terminal tension contact that is sufficient.

Test Description

The number(s) below refer to the step number(s) on the diagnostic table.

  1. This step performs the Diagnostic Mode 3.

  2. This step inspects whether the malfunction is in the sliding door or in the vehicle.

  3. This step inspects for open in circuit 750 located on the door side.

  4. This step inspects for an open in circuit 750 located on the vehicle side.

  5. This step inspects for an open in circuit 2910 located on the door side.

  6. This step determines whether the following conditions exist:

  7. • circuit 2910 is shorted to ground located on the door side
    • The power sliding door unlatch actuator is faulty
  8. This step inspects for a short to the ground in circuit 2910 located on the vehicle side.

  9. This step inspects for an open in circuit 2910 located on the vehicle side.

  10. This step determines whether the following conditions exist:

  11. • The malfunction is intermittent
    • The rear side door actuator control module is faulty

Step

Action

Value(s)

Yes

No

1

Has the PSD Diagnostic System Check been performed?

--

Go to Step 2

Go to Power Sliding Door (PSD) Diagnostic System Check

2

Check to B/U LAMP fuse.

Is the fuse open?

--

Go to Step 3

Go to Step 4

3

Check circuit 275/840 for a short to ground.

Is a short to ground present?

--

Go to Step 5

Go to Step 6

4

Check circuit 275/840 for an open.

Is an open present?

--

Go to Step 7

Go to Step 8

5

Repair a short to ground and then replace the B/U LAMP fuse.

Is the repair complete?

--

Go to Step 26

--

6

Replace the B/U LAMP fuse.

Is the repair complete?

--

Go to Step 26

--

7

Repair the open.

Is the repair complete?

--

Go to Step 26

--

8

  1. Enter the Diagnostic Mode 3. Refer to Diagnostic Modes in Power Sliding Door (PSD) Diagnostic Information .
  2. Perform Diagnostic Mode 3 steps.

Did the sliding door open from the latched (closed) to the open position (past ajar position, not fully open)?

--

Go to Step 26

Go to Step 9

9

  1. Stay in Diagnostic Mode 3.
  2. Open the sliding door.
  3. Disconnect the pillar mounted pad plate from the pillar mounted RH door lock switch plate connector.
  4. Using a test lamp, connect between the pillar mounted RH door lock switch plate connector terminal C and terminal G. Refer to Circuit Testing in Wiring Systems.
  5. While observing the test lamp, repeat the Diagnostic Mode 3.

Upon repeating the Diagnostic Mode 3, did the test lamp flash?

--

Go to Step 10

Go to Step 11

10

  1. Reconnect the pillar mounted pad plate onto the pillar mounted RH door lock switch plate connector.
  2. Disconnect the power sliding door unlatch actuator electrical connector and install in place.
  3. Disconnect the door mounted plunger plate from the door mounted RH door lock switch plate connector.
  4. Using a DMM, measure the resistance between the power sliding door unlatch actuator harness connector terminal A and the door mounted RH door lock switch plate terminal C. Refer to Circuit Testing in Wiring Systems.

Does the resistance measure in the specified range?

Less than 2 ohms

Go to Step 12

Go to Step 13

11

Connect a test lamp between B+ and the pillar mounted RH door lock switch plate connector terminal C. Refer to Circuit Testing in Wiring Systems.

Did the test lamp illuminate?

--

Go to Step 18

Go to Step 19

12

Using a DMM, measure the resistance between the PSD unlatch actuator harness connector terminal B and the door mounted RH door lock switch plate terminal G. Refer to Circuit Testing in Wiring Systems.

Does the resistance measure in the specified range?

Less than 2 ohms

Go to Step 14

Go to Step 15

13

Repair the poor connection or open in circuit 750 between the power sliding door unlatch actuator and the door mounted RH door lock switch plate. Refer to Wiring Repairs or Connector Repairs in Wiring Systems.

Is the repair complete?

--

Go to Step 26

--

14

  1. Leave the PSD unlatch actuator electrical connector disconnected.
  2. Connect the door mounted plunger plate on the door mounted RH door lock switch plate connector and install in place.
  3. Close the sliding door.
  4. Disconnect the rear side door actuator control module electrical connector C1.
  5. Using a DMM, measure the resistance between the rear side door actuator control module harness connector C1, terminal D, and ground. Refer to Circuit Testing in Wiring Systems.

Does the resistance measure at the specified range?

Infinite

Go to Step 16

Go to Step 17

15

Repair the poor connection or the open in circuit 2910 between the power sliding door unlatch actuator and the door mounted RH door lock switch plate. Refer to Wiring Repairs or Connector Repairs in Wiring Systems.

Is the repair complete?

--

Go to Step 26

--

16

Contact the Technical Assistance Center for the latest technical information and troubleshooting hints.

Is the action complete?

--

Go to Step 26

--

17

Repair the short to ground in circuit 2910 between the power sliding door unlatch actuator and the door mounted RH door lock switch plate. Refer to Wiring Repairs in Wiring Systems.

Is the repair complete?

--

Go to Step 26

--

18

  1. Disconnect the rear side door actuator control module electrical connector C1.
  2. Using a DMM, measure the resistance between the rear side door actuator control module harness connector C1, terminal D, and ground. Refer to Circuit Testing in Wiring Systems.

Does the resistance measure in the specified range?

Infinite

Go to Step 20

Go to Step 21

19

Repair the poor connection or open in circuit 750 between the power sliding door unlatch actuator and the rear side door actuator control module. Refer to Wiring Repairs or Connector Repairs in Wiring.

Is the repair complete?

--

Go to Step 26

--

20

Using a DMM, measure the resistance between the rear side door actuator control module harness connector C1 terminal D and the pillar mounted RH door lock switch plate connector terminal G. Refer to Circuit Testing in Wiring Systems.

Does the resistance measure in the specified range?

Less than 10 ohms

Go to Step 22

Go to Step 23

21

Repair the short to ground in circuit 2910 between the power sliding door unlatch actuator and the rear side door actuator control module. Refer to Wiring Repairs in Wiring Systems.

Is the repair complete?

--

Go to Step 26

--

22

  1. Place the ignition switch in the LOCK position.
  2. Reconnect any connectors/components removed.
  3. Perform the Power Sliding Door (PSD) Re-Initialization .
  4. Enter the Diagnostic Mode 3. Refer to Power Sliding Door (PSD) Diagnostic Information .

Upon entering the Diagnostic Mode 3, did the sliding door open from the latched (closed) to the open position (past ajar position, but not fully open)?

--

Go to Step 24

Go to Step 25

23

Repair the poor connection or open in circuit 2910 between the power sliding door unlatch actuator and the rear side door actuator control module. Refer to Wiring Repairs or Connector Repairs in Wiring Systems.

Is the repair complete?

--

Go to Step 26

--

24

A malfunction is not present at this time. Refer to Diagnostic Aids for information on intermittent failures.

Is the action complete?

--

Go to Step 26

--

25

Replace the rear side door actuator control module. Refer to Rear Side Door Actuator Control Module Replacement .

Is the repair complete?

--

Go to Step 26

--

26

  1. Turn the ignition switch to the LOCK position.
  2. Reconnect any connectors/components removed.
  3. Perform the Power Sliding Door (PSD) Re-Initialization .

Does the PSD operate normally?

--

System OK

Go to Power Sliding Door (PSD) Diagnostic System Check