GM Service Manual Online
For 1990-2009 cars only
Makes
🢒
Chevrolet
🢒
2000
🢒
Venture Ext.
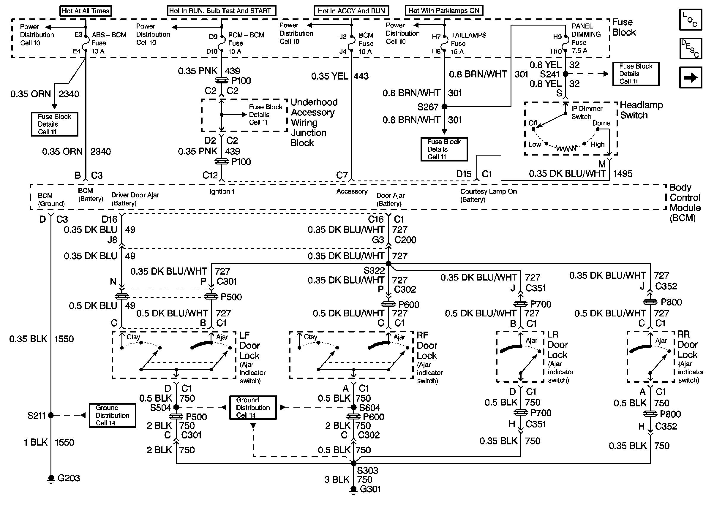
🢒 Cell 114 Interior Lamps: Headlamp and Door Ajar Switches
Cell 114 Interior Lamps: Headlamp and Door Ajar Switches
Cell 114 Interior Lights: Headlamp and Door Ajar Switches
Cell 114 Interior Lights: IP Courtesy, Door Courtesy, Underhood
Fuse Block Schematics
Fuse Block Schematics
Power Distribution Schematics
Fuse Block Schematics
Power Distribution Schematics
Fuse Block Schematics
Power Distribution Schematics
Power Distribution Schematics
Ground Distribution Schematics
Ground Distribution Schematics