GM Service Manual Online
For 1990-2009 cars only
Makes
🢒
Chevrolet
🢒
2000
🢒
Venture Ext.
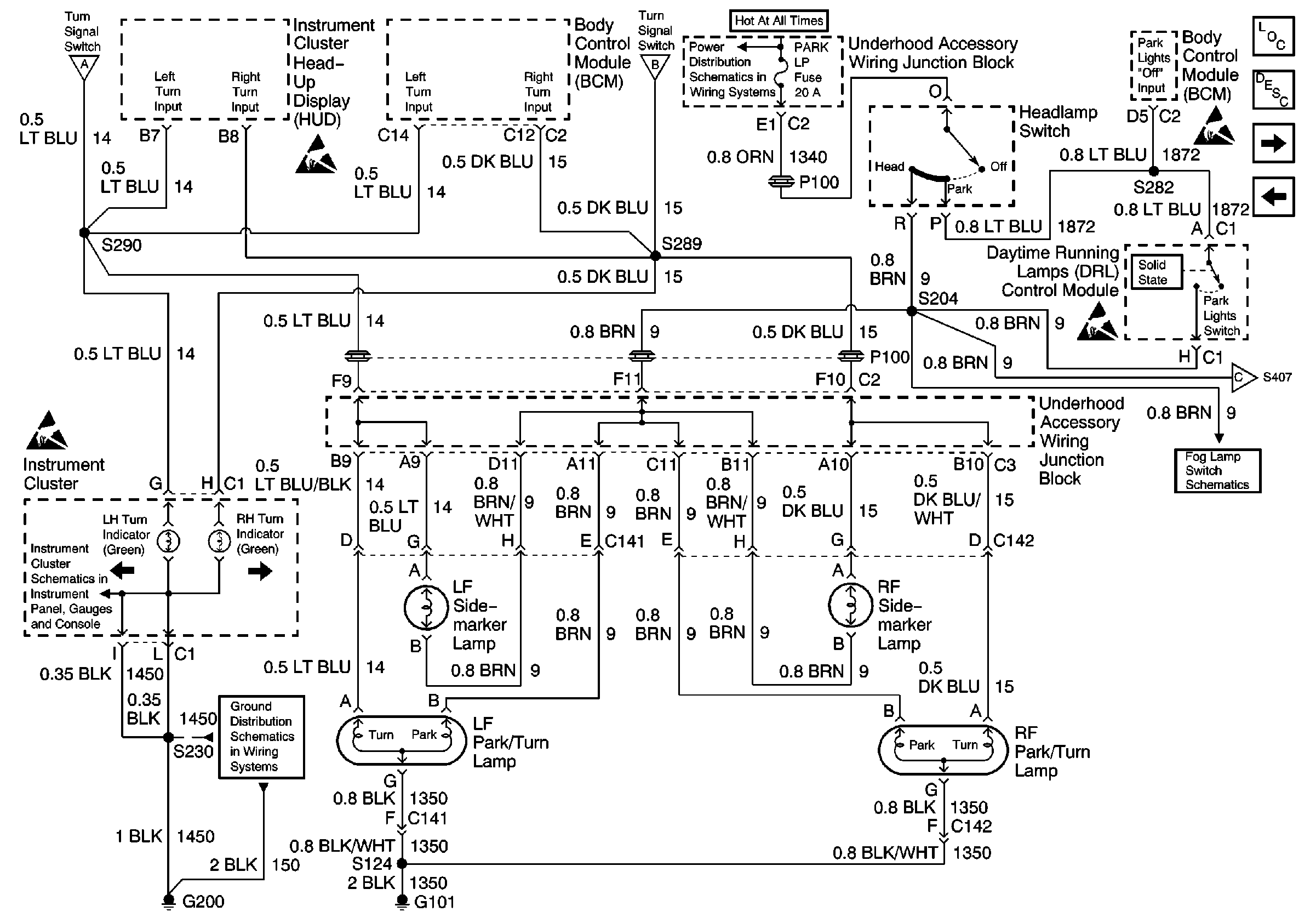
🢒 Instrument Cluster, Side Marker Lamps, Park Turn Lamps, Headlamp Switch and BCM
Instrument Cluster, Side Marker Lamps, Park Turn Lamps, Headlamp Switch and BCM
Instrument Cluster, Side Marker Lamps, Park Turn Lamps, Headlamp Switch and BCM
Hazard Lamp/Turn Signal Lamp Flasher, Turn Signal Switch CHMSL And Stop/ Turn Lamps
Handling ESD Sensitive Parts Notice
Hazard Lamp/Turn Signal Lamp Flasher, Turn Signal Switch CHMSL And Stop/ Turn Lamps
Underhood Accessory Wiring Junction Block, Headlamp Switch, Heater A/C Control, RCDLR, Theft Deterrent Indicator Lamp, Theft Deterrent Shock Sensor and Trip Calculator
Lighting Systems Components
Exterior Lights Circuit Description
Side Marker, Tail/Stop/Turn and License Lamps
Hazard Lamp/Turn Signal Lamp Flasher, Turn Signal Switch CHMSL And Stop/ Turn Lamps
Handling ESD Sensitive Parts Notice
Handling ESD Sensitive Parts Notice
Side Marker, Tail/Stop/Turn and License Lamps
Fog Lamps, DRL Control Module, Fog Lamp Switch and Headlamp Switch
Handling ESD Sensitive Parts Notice
Instrument Cluster: Analog Schematics
G200 (1 of 4)