GM Service Manual Online
For 1990-2009 cars only
Makes
🢒
Chevrolet
🢒
2000
🢒
Venture Ext.
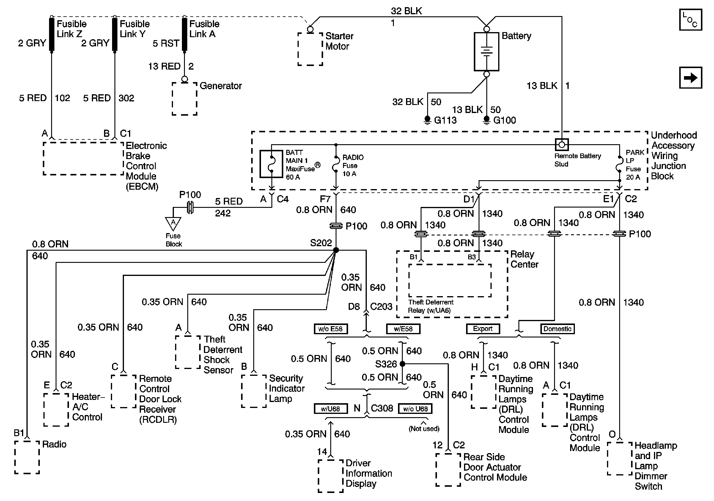
🢒 EBCM, BATT Main 1 and Radio Fuses
EBCM, BATT Main 1 and Radio Fuses
EBCM, BATT Main 1 and Radio Fuses