GM Service Manual Online
For 1990-2009 cars only
Makes
🢒
Chevrolet
🢒
2001
🢒
Venture Ext.
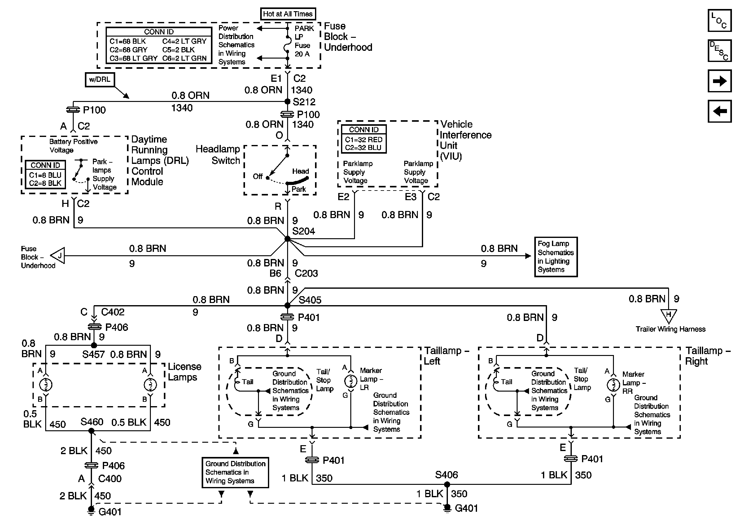
🢒 License Lamps and Relay Center
License Lamps and Relay Center
License Lamps and Relay Center
EBCM, BATT MAIN 1, RADIO and PARK LP Fuses
Fog Lights
G401
Master Electrical Component List
Exterior Lighting Systems Description and Operation
Taillamps, Side Markers and Park/Turnlamps
Stoplamp Switch and Center High Mounted Stop Lamp