GM Service Manual Online
For 1990-2009 cars only
Makes
🢒
Chevrolet
🢒
2001
🢒
Venture Ext.
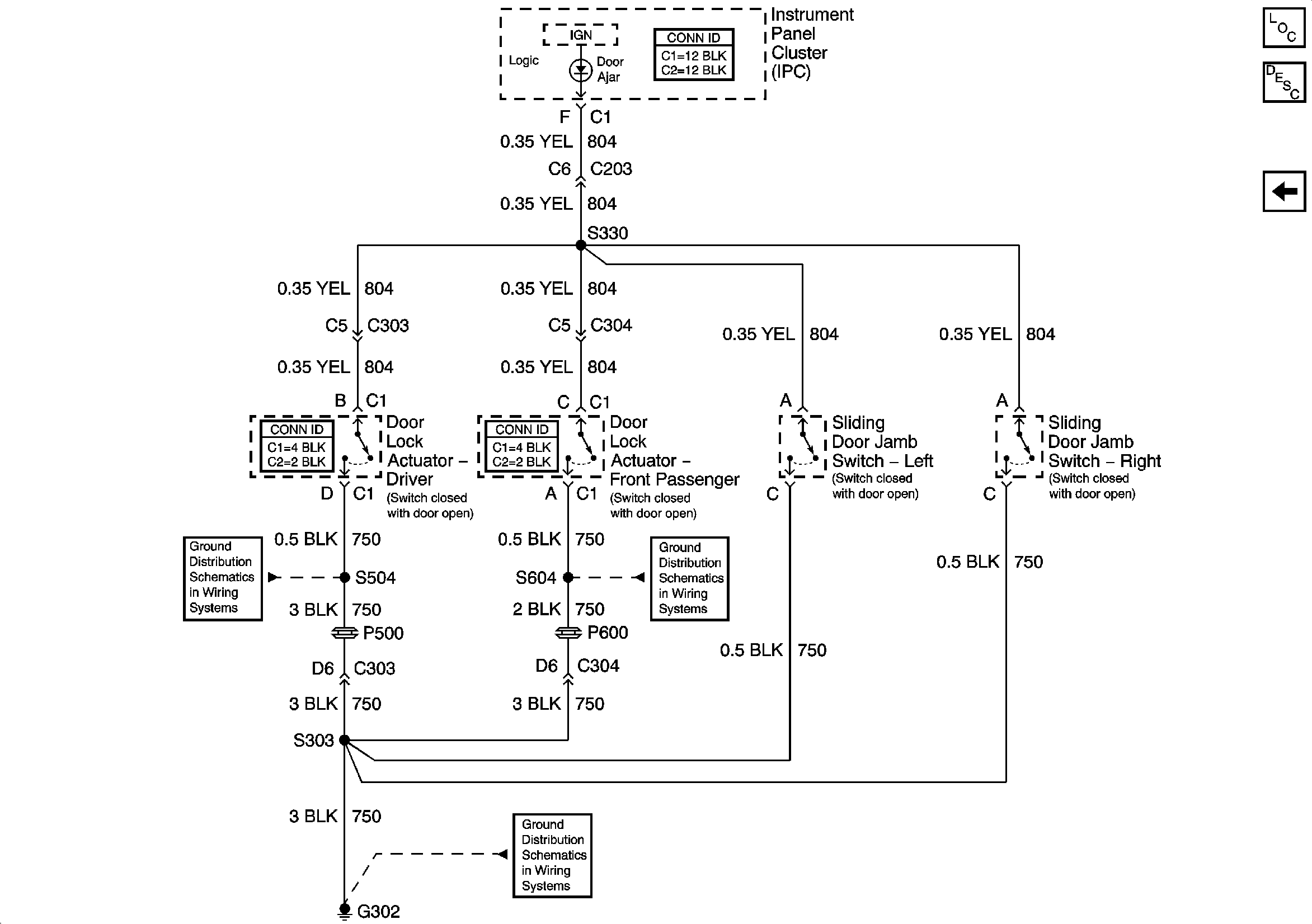
🢒 IP DOOR AJAR Telltale
IP DOOR AJAR Telltale
IP DOOR AJAR Telltale
G302 (2 of 2)
G302 (2 of 2)
G302 (2 of 2)
Master Electrical Component List
Power Door Locks Description and Operation
Door Lock Actuators