GM Service Manual Online
For 1990-2009 cars only
Makes
🢒
Chevrolet
🢒
2001
🢒
Venture Ext.
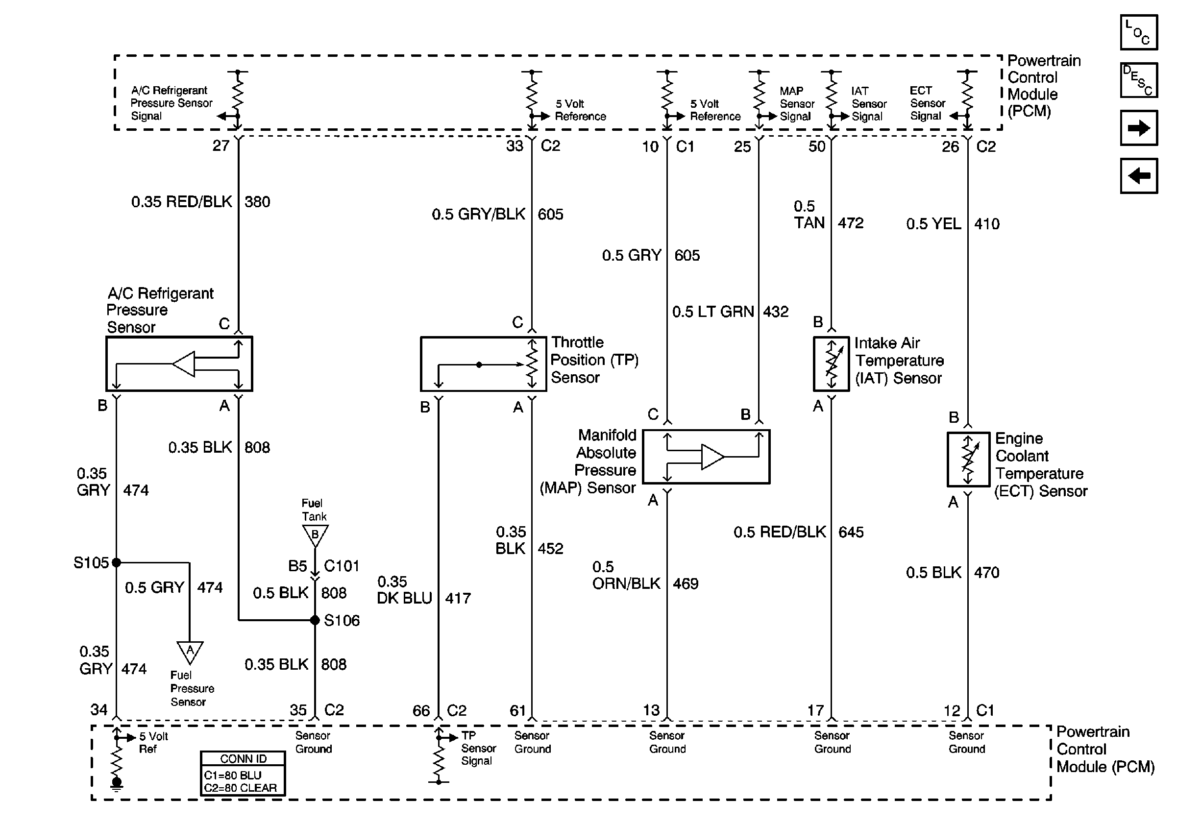
🢒 Sensor Signals
Sensor Signals
Sensor Signals
Master Electrical Component List
Fuel Sensor and EVAP Solenoid Controls
Fuel Injectors
Fuel Sensor and EVAP Solenoid Controls
Fuel Sensor and EVAP Solenoid Controls