GM Service Manual Online
For 1990-2009 cars only
Makes
🢒
Chevrolet
🢒
2002
🢒
Venture Ext.
🢒 Batt 3
Batt 3
Batt 3
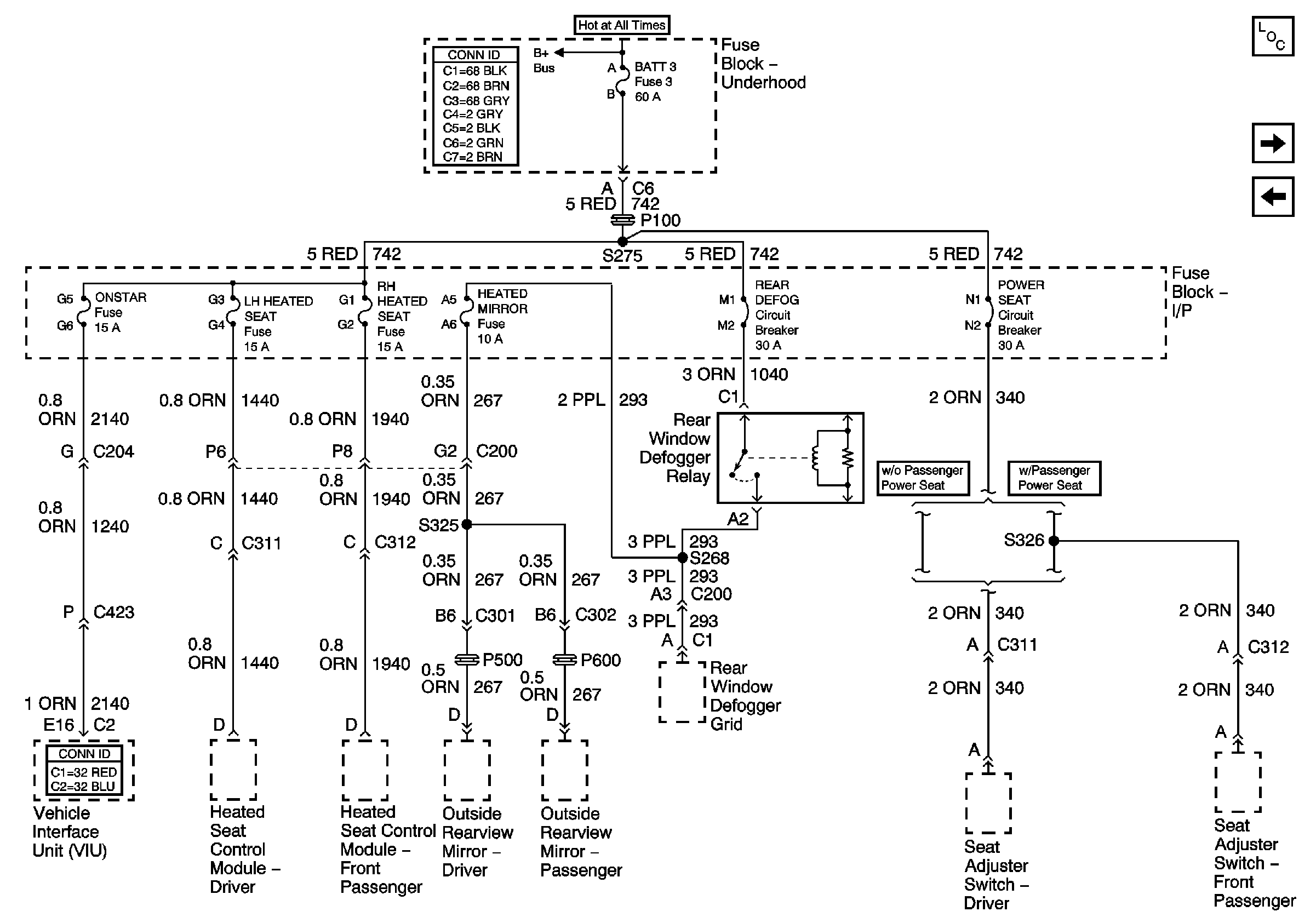
Master Electrical Component List
IGN 1
Batt 2
Power Bussing for Fuse Block Underhood Page 1 of 2