GM Service Manual Online
For 1990-2009 cars only
Makes
🢒
Chevrolet
🢒
2002
🢒
Venture Ext.
🢒 Power and Ground
Power and Ground
Power and Ground
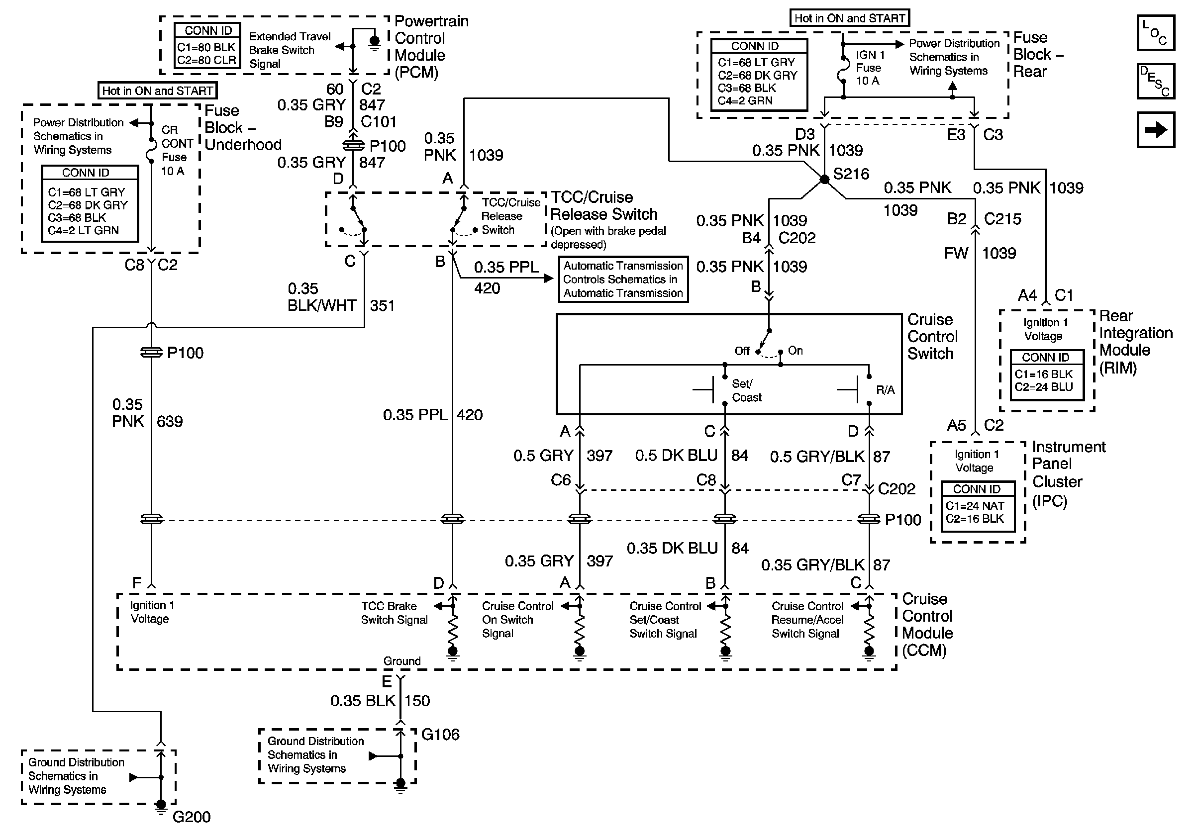
Master Electrical Component List
INJR 2, PCM IGN, CR CONT, INJR 1 Fuses and the START 1 Relay( Fuse Block - Underhood)
G101, G106, and G107
Power Feed to the Transaxle and the Solenoid Controls