GM Service Manual Online
For 1990-2009 cars only
Makes
🢒
Chevrolet
🢒
2002
🢒
Venture Ext.
🢒 Starting
Starting
Starting
Master Electrical Component List
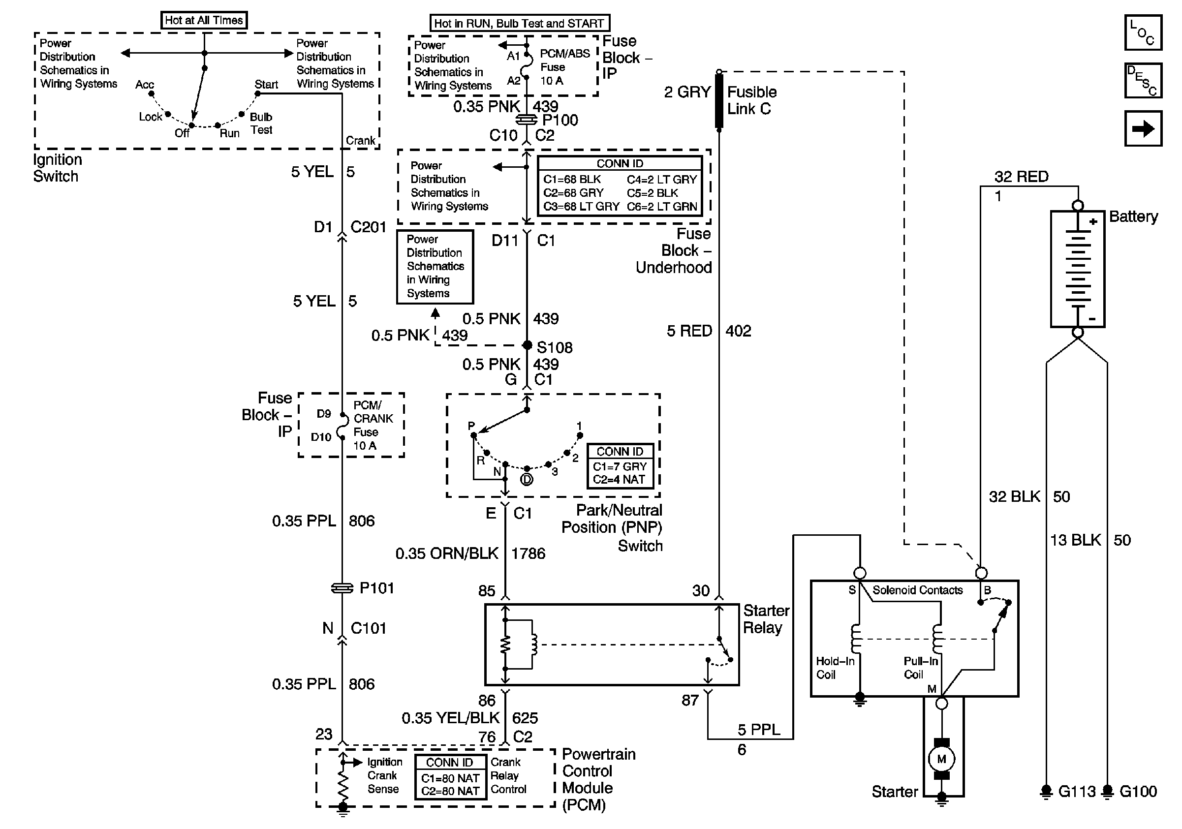
Starting System Description and Operation
Charging
IGN, Main1, PCM/ABS, CAN VENT SOL, DRL, PCM/CRANK fuses
IGN, Main1, PCM/ABS, CAN VENT SOL, DRL, PCM/CRANK fuses
IGN, Main1, PCM/ABS, CAN VENT SOL, DRL, PCM/CRANK fuses
IGN, Main1, PCM/ABS, CAN VENT SOL, DRL, PCM/CRANK fuses
IGN, Main1, PCM/ABS, CAN VENT SOL, DRL, PCM/CRANK fuses