GM Service Manual Online
For 1990-2009 cars only
Makes
🢒
Chevrolet
🢒
2005
🢒
Venture Ext.
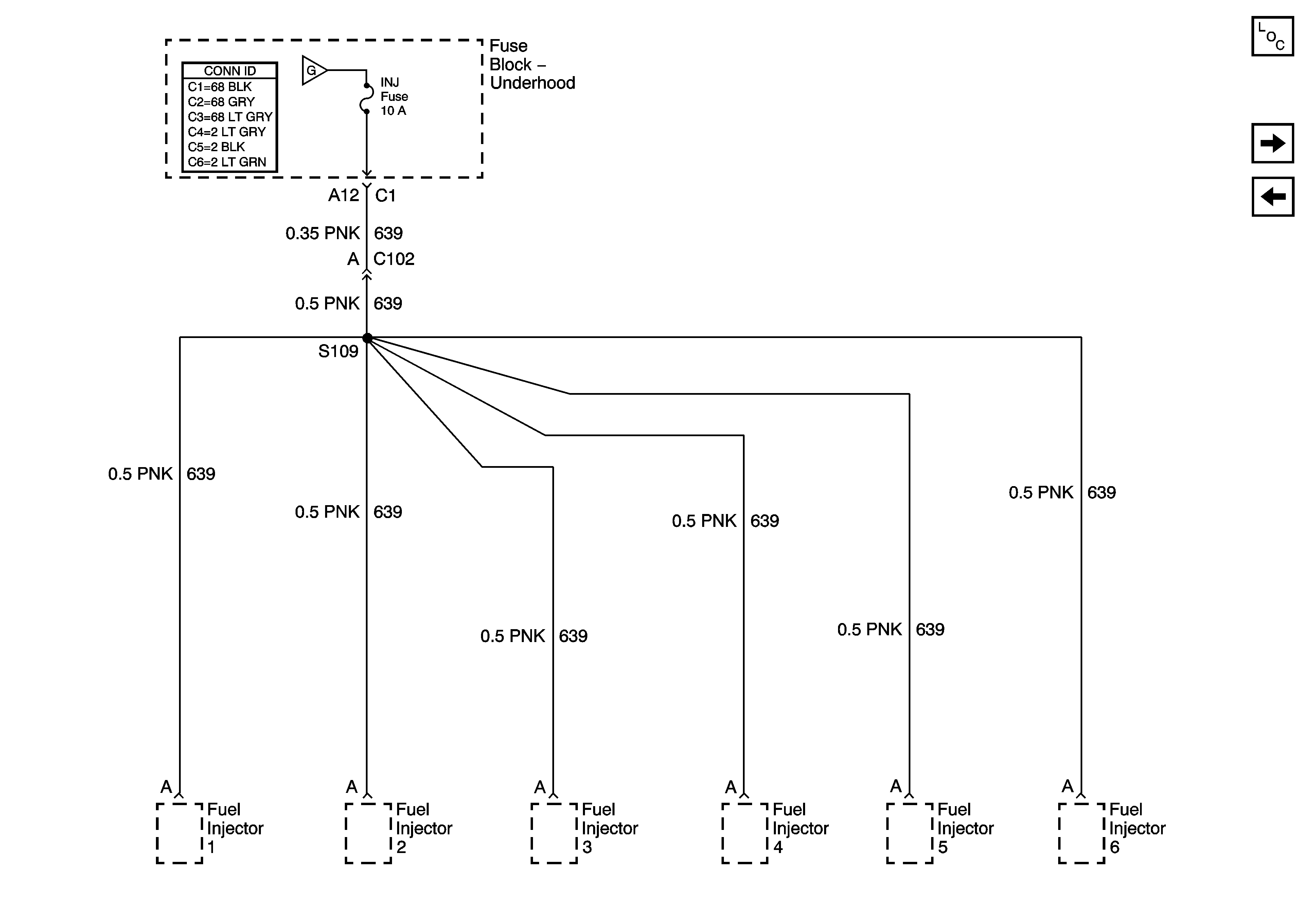
🢒 Fuse Block - Underhood, INJ Fuse
Fuse Block - Underhood, INJ Fuse
Fuse Block - Underhood INJ Fuse
Master Electrical Component List
Fuse Block - I/P and Fuse Block - Underhood Fuses
Fuse Block - Underhood, TCC and ELEK IGN Fuses