GM Service Manual Online
For 1990-2009 cars only
Makes
🢒
Chevrolet
🢒
2007
🢒
Vivant
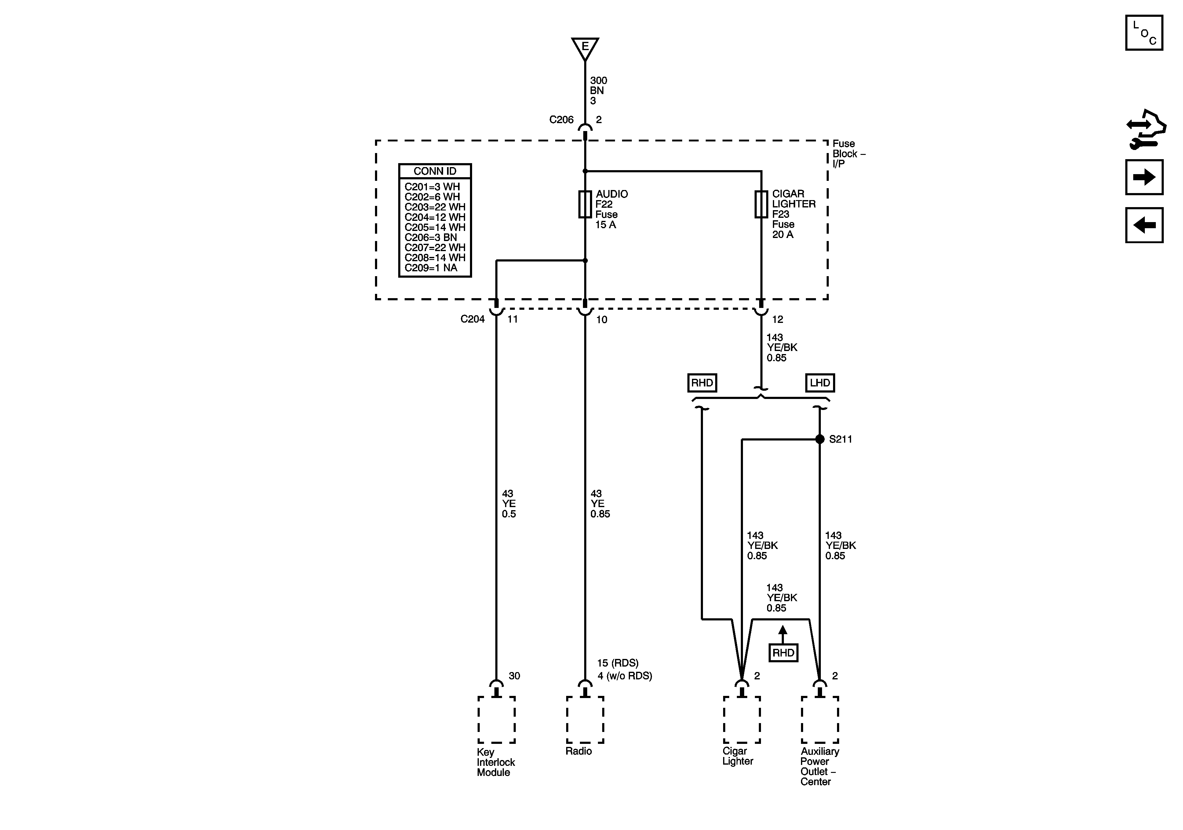
🢒 AUDIO and CIGAR LIGHTER Fuses (LHD)
AUDIO and CIGAR LIGHTER Fuses (LHD)
Fuse Block - I/P AUDIO, CIGAR LIGHTER Fuses