GM Service Manual Online
For 1990-2009 cars only
Makes
🢒
Generic
🢒
2005
🢒
Unit Repair
🢒
Body
🢒
Wiring Systems
🢒 Engine Cooling Schematics
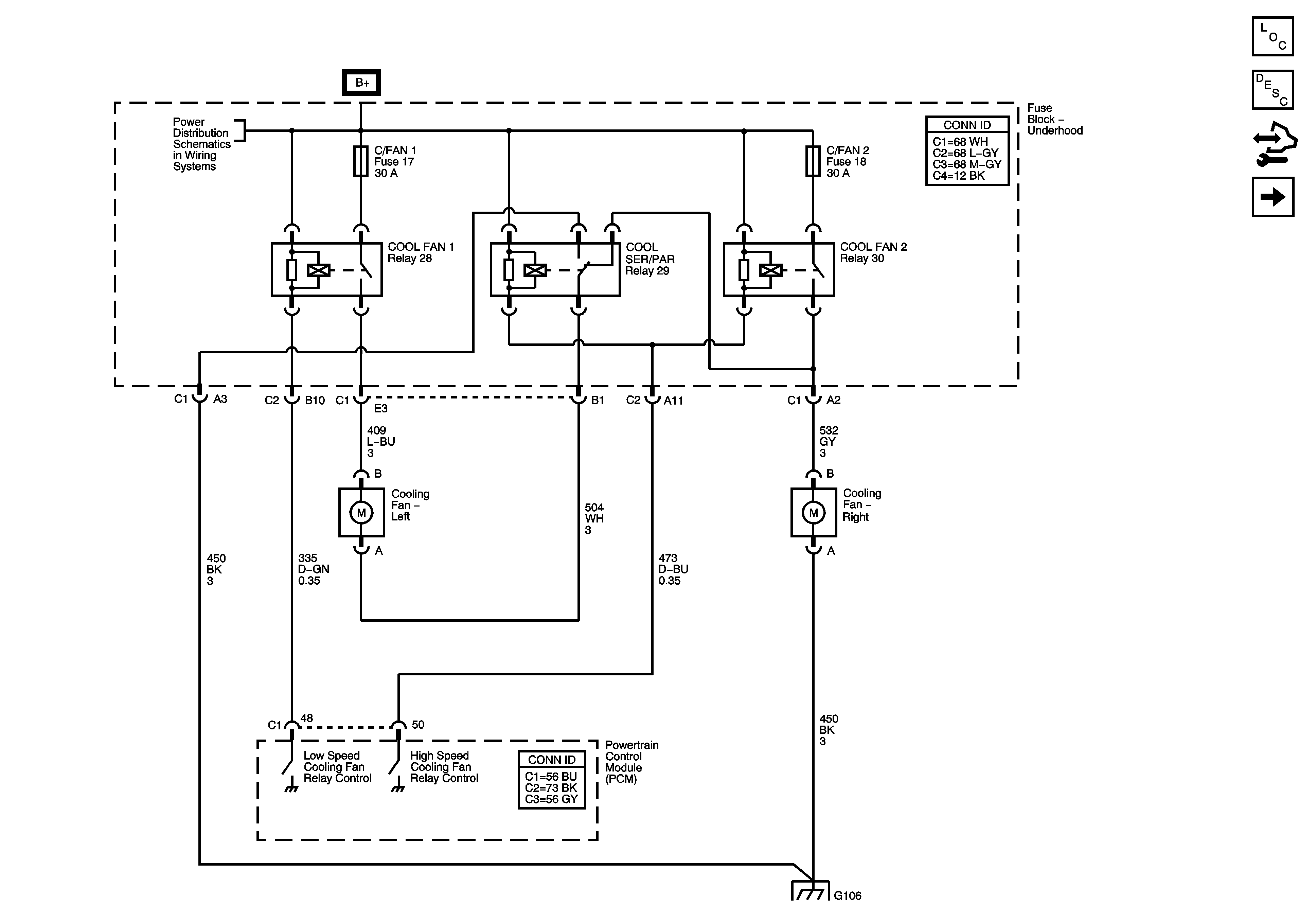
Figure
1:
Cooling Fans
Master Electrical Component List
Cooling System Description and Operation
Control Module References
Coolant Indicator
Underhood Fuse Block B+ Bus
G106
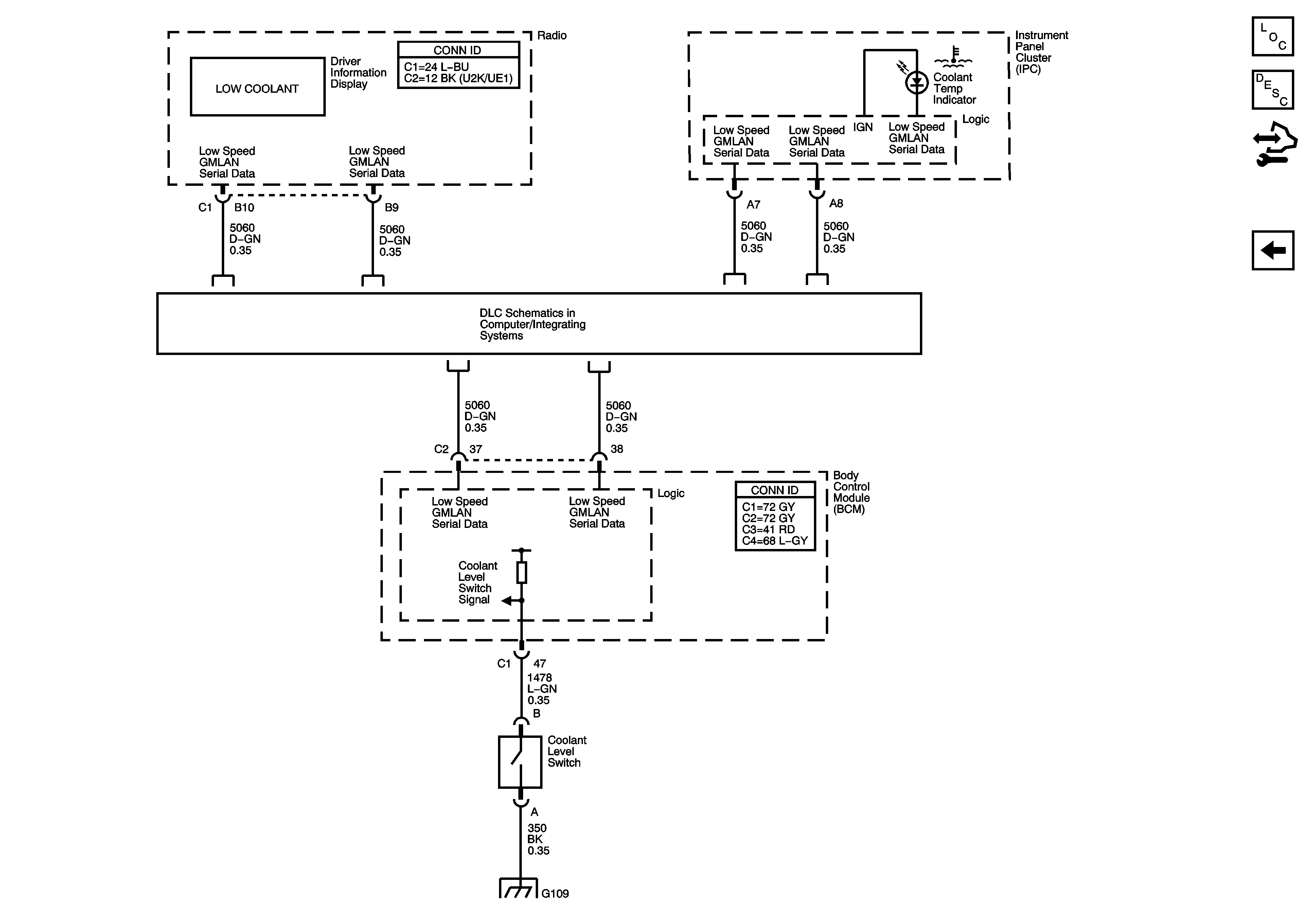
Figure
2:
Coolant Indicator
Master Electrical Component List
Cooling System Description and Operation
Control Module References
Cooling Fans
Low Speed Serial Data
G109