GM Service Manual Online
For 1990-2009 cars only
Makes
🢒
Generic
🢒
2006
🢒
Unit Repair
🢒
Body
🢒
Seats
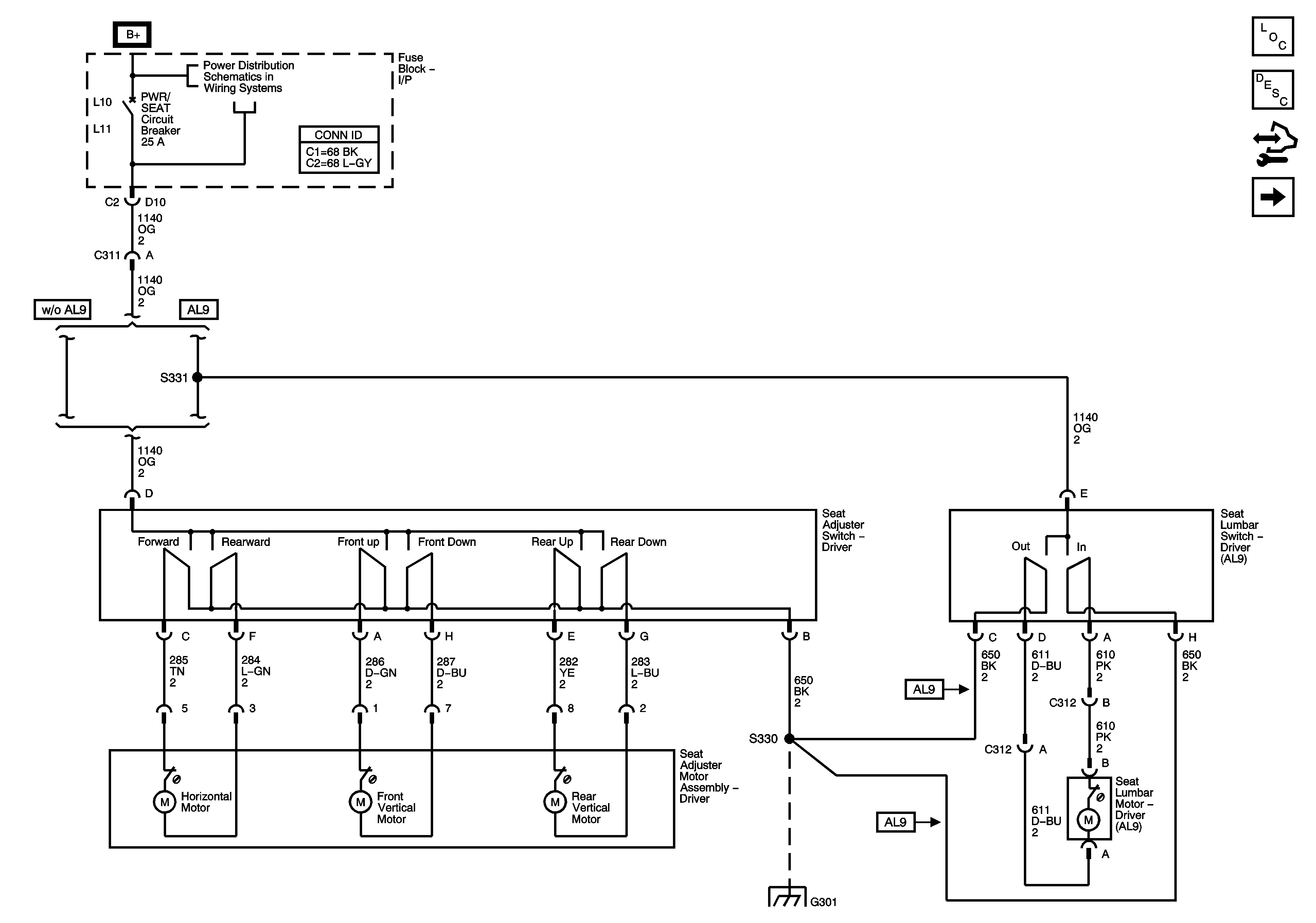
🢒 Driver Seat Schematics
Figure
1:
6-Way Power and Lumbar Controls
Master Electrical Component List
Power Seats System Description and Operation
Control Module References
Heat Controls
Fuse Block - Underhood BATT MAIN 2 Fuse, Fuse Block - I/P HTD SEAT, PWR MIRS, TURN/HAZ, DR LK/TRUNK, PRKSW, and SUN ROOF Fuses, PWR SEAT and PWR WDO Circuit Breakers, and RAP Relay
G301
Figure
2:
Heat Controls
Master Electrical Component List
Heated Seats Description and Operation
Control Module References
6-Way Power and Lumbar Controls
Fuse Block - Underhood BATT MAIN 2 Fuse, Fuse Block - I/P HTD SEAT, PWR MIRS, TURN/HAZ, DR LK/TRUNK, PRKSW, and SUN ROOF Fuses, PWR SEAT and PWR WDO Circuit Breakers, and RAP Relay
Data Link Connector (DLC) Schematics L26
Data Link Connector (DLC) Schematics LY7
G301