GM Service Manual Online
For 1990-2009 cars only
Makes
🢒
Generic
🢒
2006
🢒
Unit Repair
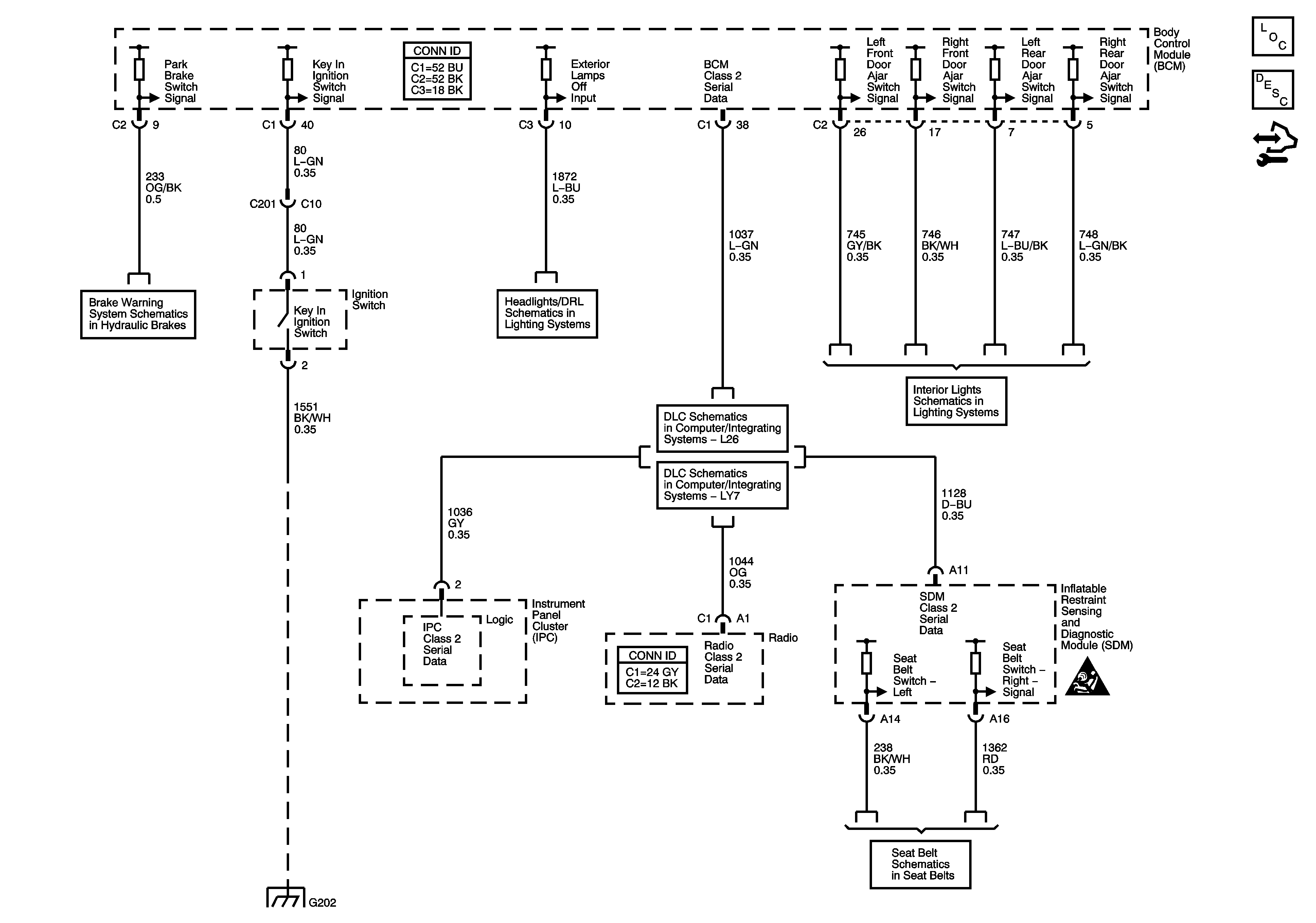
🢒 Audible Warnings Schematics
Audible Warnings Schematics
Master Electrical Component List
Audible Warnings Description and Operation
Control Module References
Brake Warning System Schematics
Headlights/Daytime Runing Lights (DRL) Schematics
Data Link Connector (DLC) Schematics L26
Data Link Connector (DLC) Schematics LY7
Lamp Controls
G202
Seat Belt Schematics
Instrument Panel, Gages, and Console Schematic Icons