GM Service Manual Online
For 1990-2009 cars only

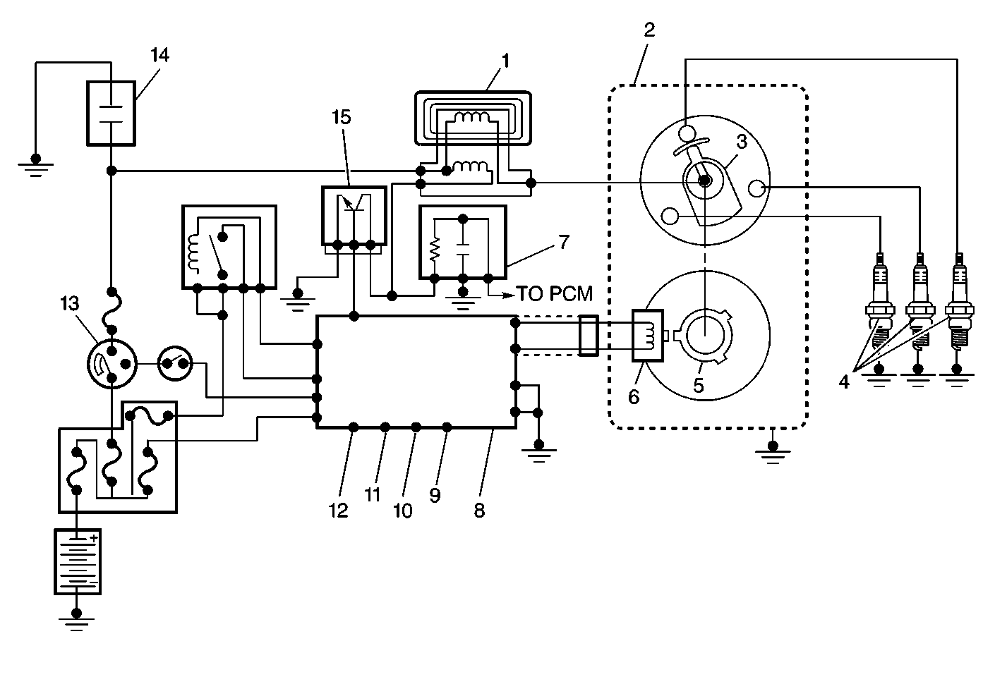
1.0 Liter


Object Number: 56535  Size: MF
(1)Ignition Coil
(2)Distributor
(3)Distributor Rotor
(4)Spark Plugs
(5)Signal Rotor
(6)Camshaft Position Sensor
(7)Noise Suppressor Filter
(8)Powertrain Control Module
(9)Test Switch Signal
(10)Engine Coolant Temperature Signal
(11)Closed Throttle Position Signal
(12)Manifold Absolute Pressure Signal
(13)Ignition Switch
(14)Noise Suppressor Condenser
(15)Ignition Control Module

The powertrain control module (PCM) controls the ignition timing in the 1.0L engine ignition system. The PCM receives information on engine status from the engine sensors. The PCM then selects the most appropriate ignition timing settings from within the PCMs programming.

The PCM sends a signal to the ignition control module. The ignition control module is connected to the negative side of the ignition coil's primary circuit. When the signal from the PCM is interrupted, the field around the primary coil collapses and a high voltage is induced in the secondary coil. The high voltage induced in the secondary coil is then forced to find a ground through the secondary (coil) wire, the rotor, the distributor cap, the secondary (spark plug) wires and across the spark plug gap to the engine block. The following are the most important inputs for determining ignition timing requirements:

    • The throttle position
    • The manifold pressure
    • The engine coolant temperature
    • Engine speed