GM Service Manual Online
For 1990-2009 cars only

Purpose

The EVAP control system limits the fuel vapor emissions to the atmosphere. The EVAP control system transfers the fuel vapor from a sealed fuel tank to an activated carbon (charcoal) storage device (EVAP canister). The EVAP canister will store the fuel vapors until the engine is able to use them.

The EVAP control system is required to detect evaporative fuel system leaks as small as 0.040 inch. between the fuel filler cap and the purge valve. The system can test the evaporative emission system integrity by applying a vacuum signal (ported or manifold) to the fuel tank. This will create a small vacuum that can be monitored for leaks.

EVAP Control System Operation


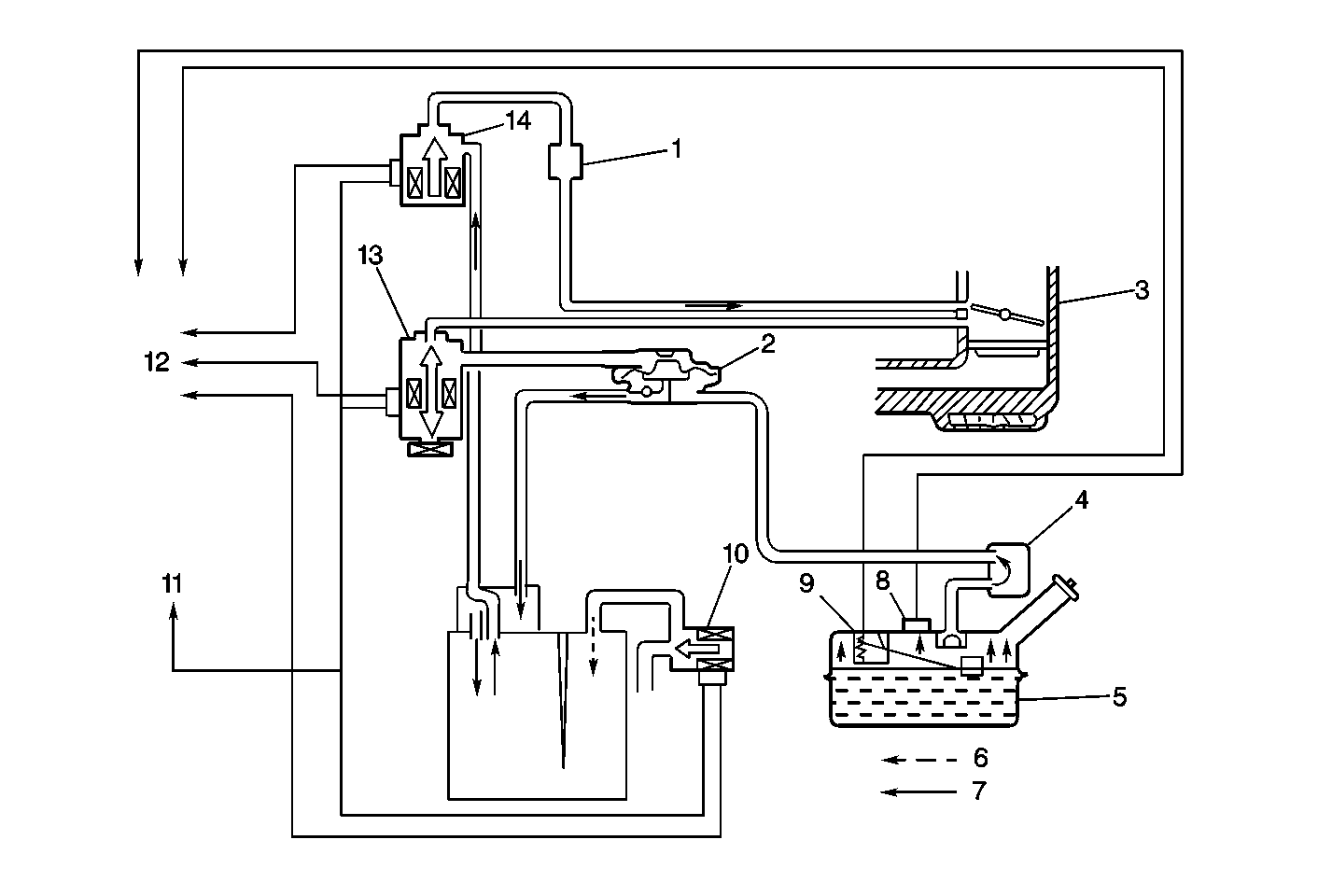
Object Number: 55662  Size: MF
(1)EVAP Canister Surge Tank
(2)Fuel Tank Pressure Control Valve
(3)Throttle Body Injection Unit
(4)Fuel Vapor Separator
(5)Fuel Tank
(6)Air
(7)Vapor and Air
(8)Fuel Tank Pressure Sensor
(9)Fuel Level Sensor
(10)EVAP Canister Vent Solenoid
(11)Ignition Positive Voltage
(12)To PCM
(13)EVAP Tank Pressure Control Solenoid Valve
(14)EVAP Canister Purge Valve

The fuel vapor generated in the fuel tank while driving or idling, passes through a tank pressure control valve and enters the EVAP canister. The EVAP canister contains a charcoal element that absorbs and stores the fuel vapor. When the engine is able to use the stored fuel vapor, the fuel vapor is purged from the carbon element by intake air flow (low intake manifold pressure) and consumed in the normal combustion process.

The EVAP canister purge valve is a powertrain control module (PCM) operated vacuum solenoid that controls the purging of the EVAP canister. The EVAP canister purge valve is mounted on the intake manifold next to the EVAP canister surge tank.

The fuel tank pressure control valve is a pressure operated switching device. The fuel tank pressure control valve controls the vapor pressure in the fuel tank and passes the fuel vapors on to the EVAP canister. The fuel tank pressure control valve is located along side the EVAP canister.

The EVAP tank pressure control solenoid valve is a PCM operated vacuum solenoid that operates the diaphragm of the fuel tank pressure control valve. The EVAP tank pressure control solenoid valve is mounted on the engine bulkhead, next to the EVAP canister vent solenoid.

The fuel tank pressure control valve is normally closed and blocks the fuel tank vapors from entering the EVAP canister unless the vapor pressure in the fuel tank is great. If the pressure of the vapor generated in the fuel tank becomes greater than a specified pressure, the vapor pushes past the fuel tank pressure control valve diaphragm and enters the EVAP canister. The EVAP tank pressure control solenoid valve applies vacuum to the fuel tank pressure control valve opening the vapor passage to the EVAP canister. This allows an equalization of pressure between the fuel tank and the EVAP canister.

The EVAP tank pressure control solenoid valve is turned ON by the PCM under the following conditions:

    • The vehicle is stopped (the engine is running) and the fuel level is lower than the specified value.
    • The vehicle is moving and the fuel level is higher than the specified value.

The EVAP tank pressure control solenoid valve is turned OFF by the PCM under the following conditions:

    • The engine is OFF.
    • The engine is running but the vehicle is stopped and the fuel level is higher than the specified value.

The EVAP canister vent solenoid and the fuel tank pressure sensor are provided for the diagnosis of an EVAP control system leak. The EVAP canister vent solenoid is controlled by the PCM and allows air to enter the EVAP canister. The EVAP canister vent solenoid is normally open but is closed by the PCM when checking for EVAP control system leaks. The EVAP canister vent solenoid is mounted on the engine bulkhead, next to the EVAP canister

For information on the fuel tank pressure sensor refer to Information Sensors/Switches Description .

Results Of Incorrect Operation

Poor engine idle, engine stalling and poor engine driveability can be caused by the following:

    • A damaged EVAP canister.
    • Vacuum or vapor hoses that are split, cracked or incorrectly installed.
    • A malfunctioning EVAP canister purge valve.

Evidence of a fuel loss or a fuel vapor odor can be caused by the following:

    • Liquid fuel leaking from the fuel pipes.
    • A cracked or a damaged EVAP canister.
    • Disconnected, misrouted, kinked, deteriorated or damaged vapor hoses.
    • Broken or leaking vacuum solenoids and components.