GM Service Manual Online
For 1990-2009 cars only
Makes
🢒
HUMMER
🢒
2008
🢒
H2
🢒
Diagnostic Navigation
🢒
Vehicle Diagnostic Information
🢒 Power Moding Schematics
Figure
1:
Ignition II/III Voltage
Master Electrical Component List
Power Mode Description and Operation
Control Module References
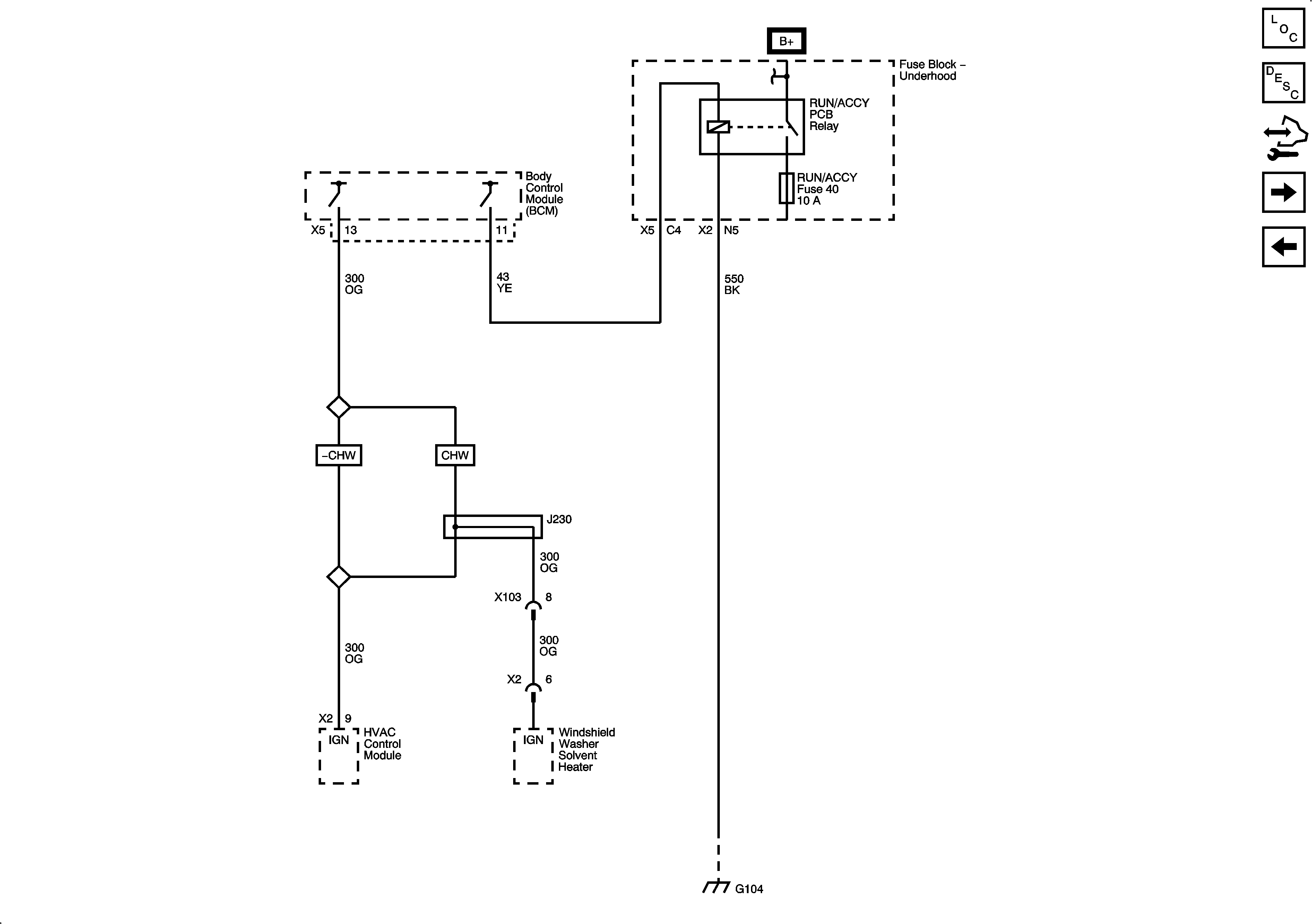
Accessory Voltage
Figure
2:
Accessory Voltage
Master Electrical Component List
Power Mode Description and Operation
Control Module References
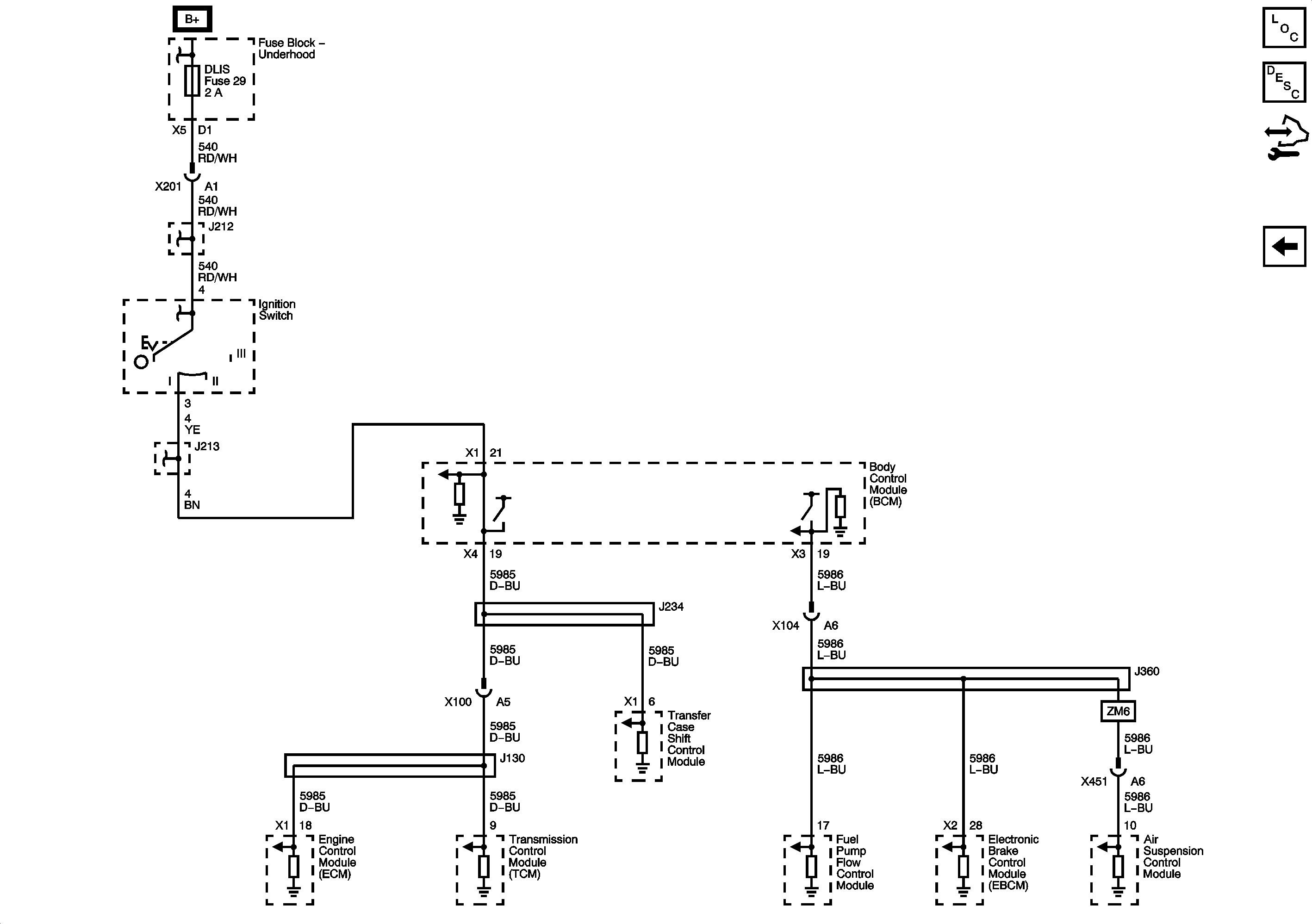
Ignition III Voltage
Ignition II/III Voltage
Figure
3:
Ignition III Voltage
Master Electrical Component List
Power Mode Description and Operation
Control Module References
Accessory Voltage