GM Service Manual Online
For 1990-2009 cars only
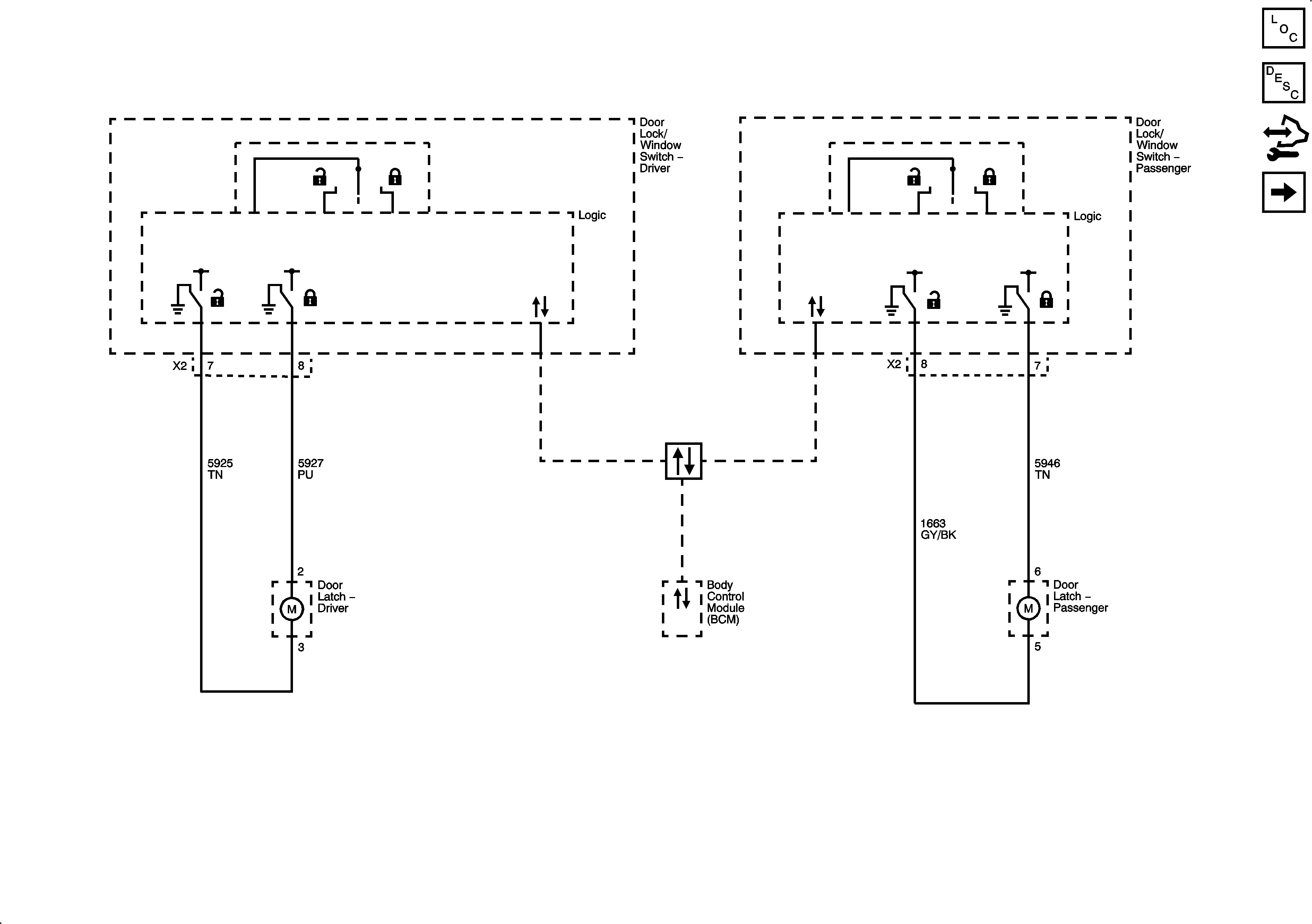
Figure 1:

Door Lock Controls and Front Door Locks


Object Number: 2097149  Size: FS
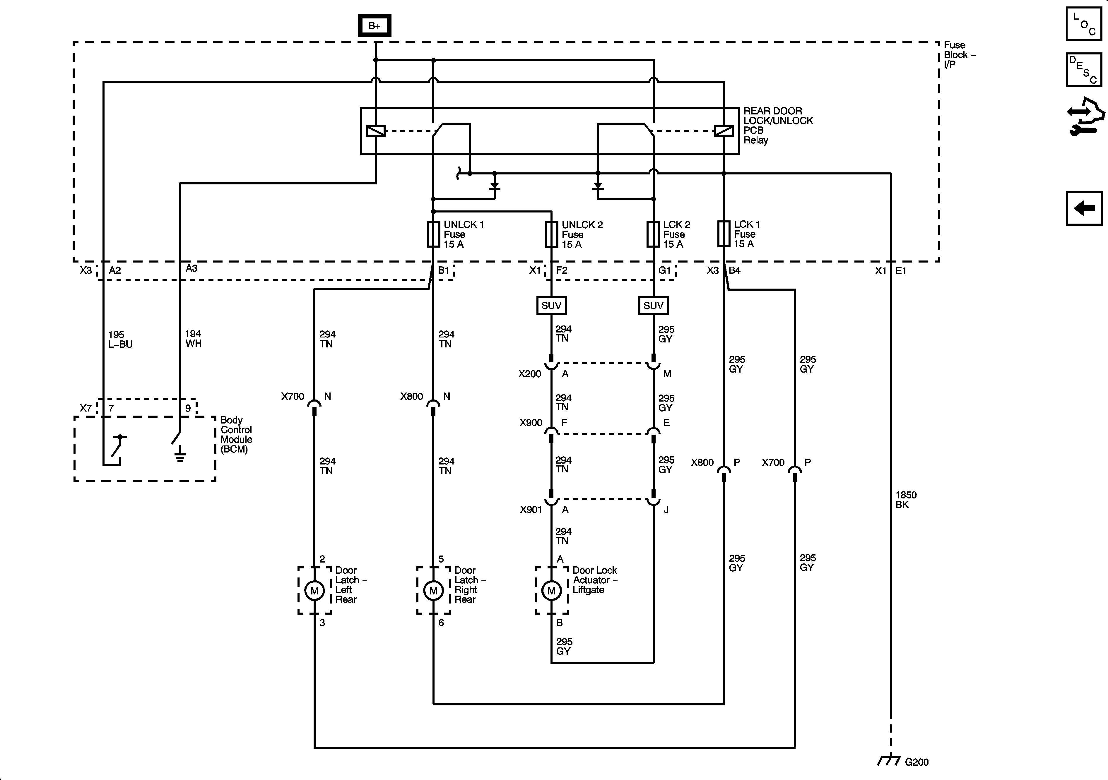
Figure 2:

Rear Door and Liftgate Locks


Object Number: 2097150  Size: FS