GM Service Manual Online
For 1990-2009 cars only
Makes
🢒
Holden
🢒
2007
🢒
WM Sedan
🢒
Brakes
🢒
Hydraulic Brakes
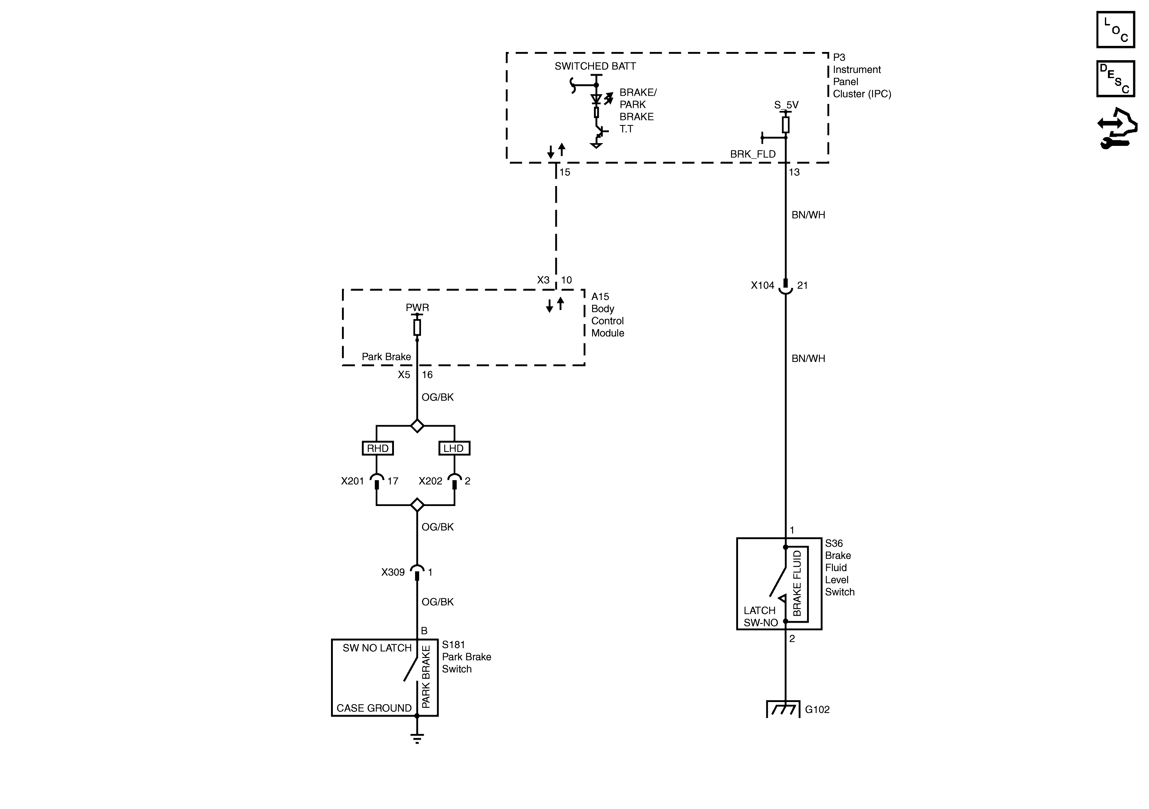
🢒 Brake Warning System Schematics
Park Brake and Brake Fluid Level Switches
Master Electrical Component List
Brake Warning System Description and Operation
Control Module References
G101 and G102