GM Service Manual Online
For 1990-2009 cars only
Makes
🢒
Holden
🢒
2009
🢒
WM Sedan
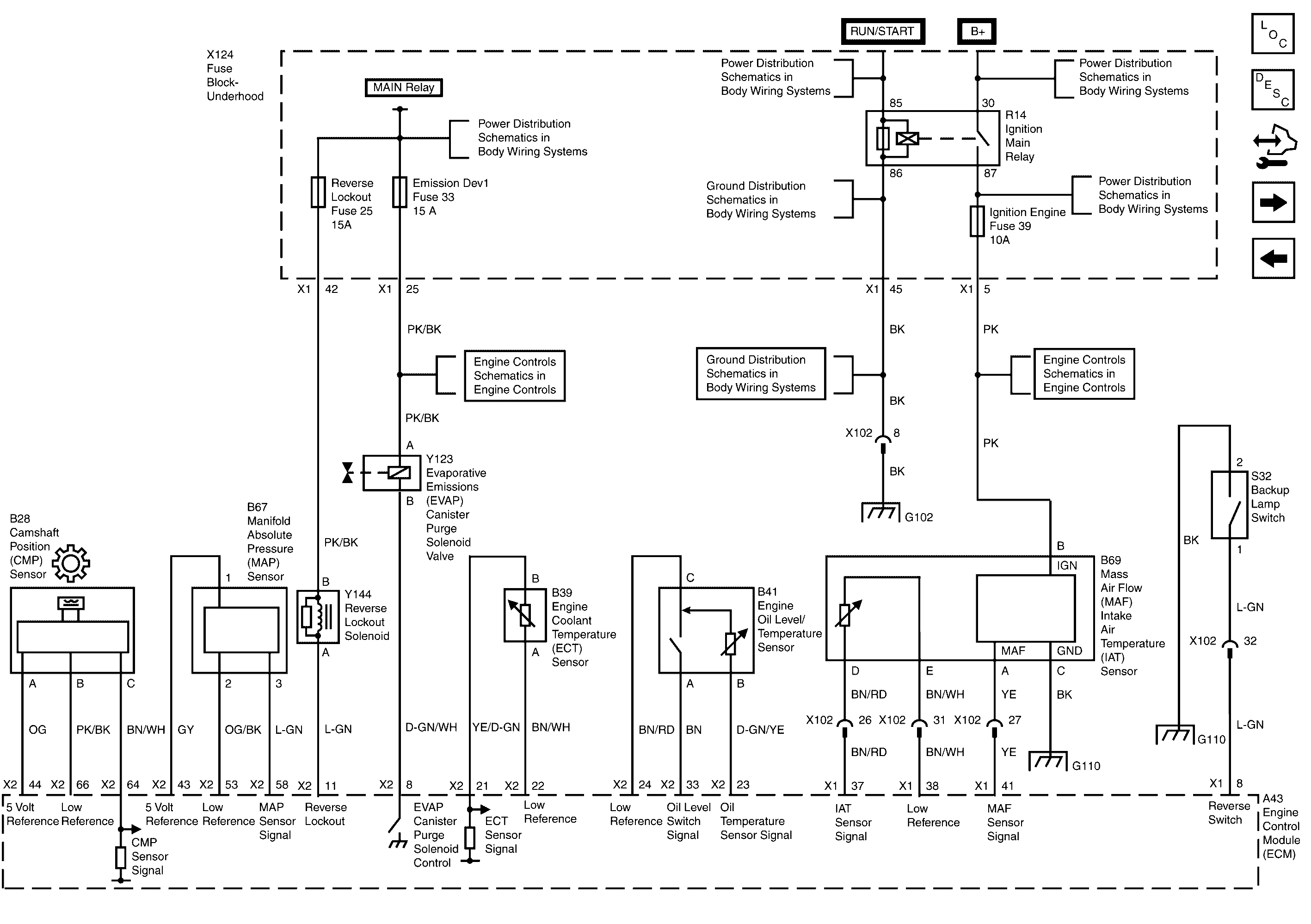
🢒 Camshaft Position Sensor, MAP Sensor, Reverse Lockout Solenoid, EVAP Canister Purge Solenoid, Coolant Temp Sensor, MAF Sensor, Oil Level and Temp Sensor and Backup Lamp Switch
Camshaft Position Sensor, MAP Sensor, Reverse Lockout Solenoid, EVAP Canister Purge Solenoid, Coolant Temp Sensor, MAF Sensor, Oil Level and Temp Sensor and Backup Lamp Switch
Camshaft Position Sensor, MAP Sensor, Reverse Lockout Solenoid, Evap Canister Purge Solenoid, Coolant Temp Sensor, MAF Sensor, Oil Level and Temp Sensor and Backup Lamp Switch
Master Electrical Component List
Electronic Ignition (EI) System Description
Control Module References
Throttle Body and APP Sensor
Heated Oxygen Sensors
Batt Main 2, Console Lighting, BCM Logic, Stop Lamps/Park Assist and IGNSW/Theft Fuses and Ignition Switch
B+ Bus - 2 of 2
G102 and G310
G103, G110, G111 and G112 (6.0L)
PWR/TRN Bus - ECM 1, Emission 1 and REV/LOCK Fuses
Batt Main 2, Console Lighting, BCM Logic, Stop Lamps/Park Assist and IGNSW/Theft Fuses and Ignition Switch
IGN II/III Bus - Airbag, IGN Engine and Phone/Cruise
IGN II/III Bus - Airbag, IGN Engine and Phone/Cruise
Heated Oxygen Sensors
ECM Power, Ground and Serial Data
G102 and G310
G102 and G310
Batt Main 2, Console Lighting, BCM Logic, Stop Lamps/Park Assist and IGNSW/Theft Fuses and Ignition Switch