GM Service Manual Online
For 1990-2009 cars only
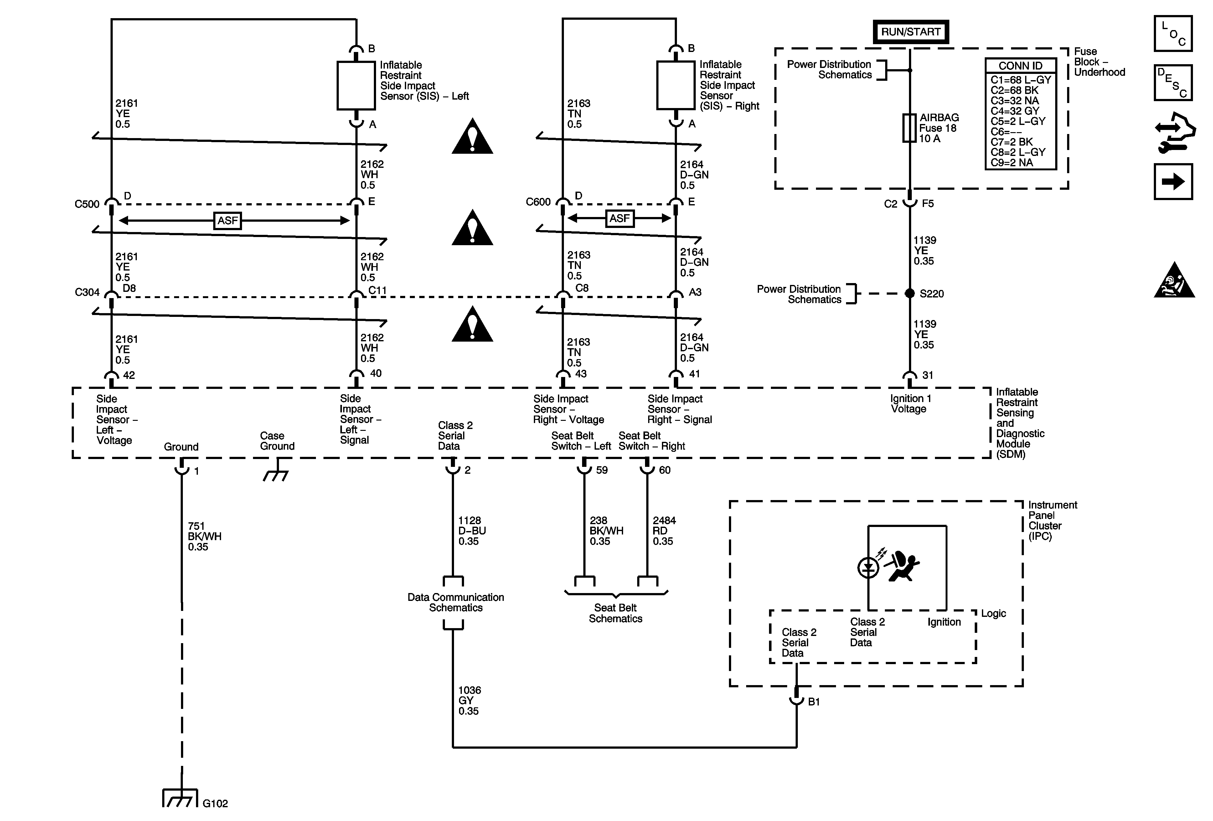
Figure 1:

Power, Ground, Serial Data, Indicator, and Side Impact Sensor


Object Number: 1748153  Size: FS
Master Electrical Component List
SIR System Description and Operation
Control Module References
Front Sensors and Modules
SIR Schematic Icons
SIR Schematic Icons
SIR Schematic Icons
SIR Schematic Icons
Ignition Switch - ACCY/RUN, RUN/START Bus Bars and IGN B Fuse
4WD, AIRBAG, ECMI, HVAC, and TRANS Fuses
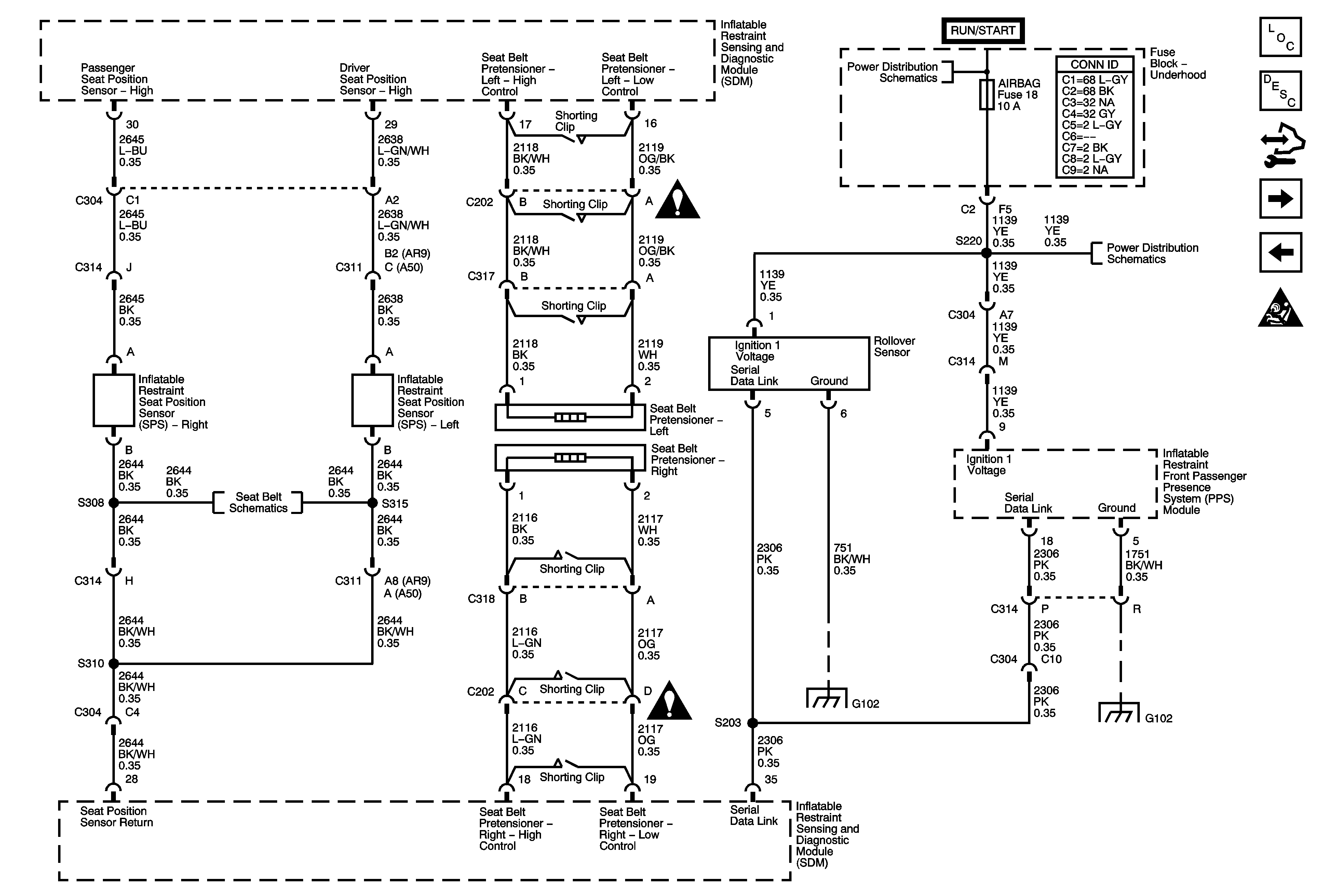
Figure 2:

Front Sensors and Modules


Object Number: 1748154  Size: FS
Master Electrical Component List
SIR System Description and Operation
Control Module References
Seat Position Sensors, Rollover Sensor, and PPS Module
Power, Ground, Serial Data, Indicator, and Side Impact Sensor
SIR Schematic Icons
SIR Schematic Icons
SIR Schematic Icons
SIR Schematic Icons
SIR Schematic Icons
SIR Schematic Icons
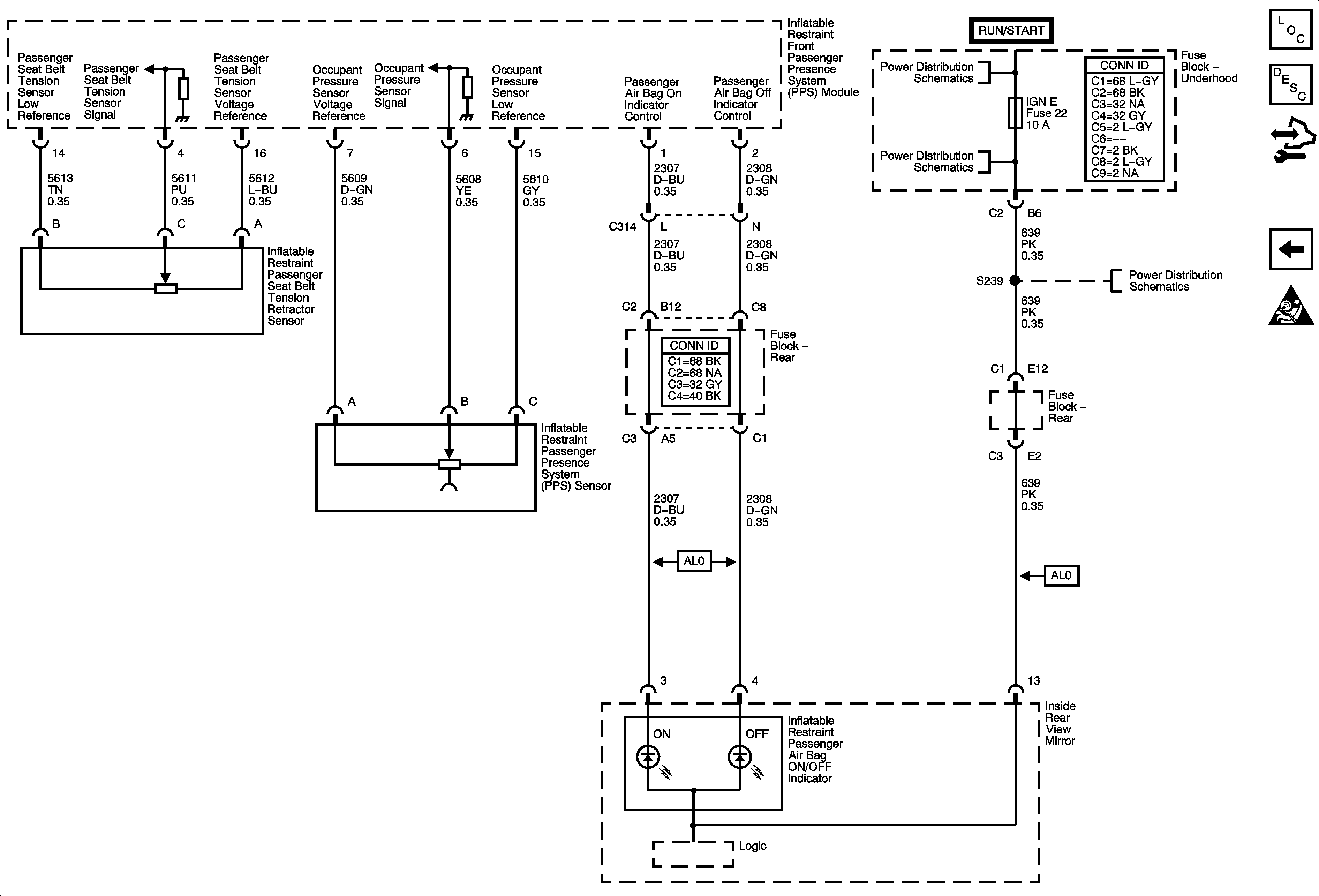
Figure 3:

Seat Position Sensors, Rollover Sensor, and PPS Module


Object Number: 1748155  Size: FS
Master Electrical Component List
SIR System Description and Operation
Control Module References
PPS Sensors and Indicators
Front Sensors and Modules
SIR Schematic Icons
Ignition Switch - ACCY/RUN, RUN/START Bus Bars and IGN B Fuse
SIR Schematic Icons
4WD, AIRBAG, ECMI, HVAC, and TRANS Fuses
Seat Belt Schematics
SIR Schematic Icons
G102
G102
Figure 4:

PPS Sensors and Indicators


Object Number: 1748156  Size: FS
Master Electrical Component List
SIR System Description and Operation
Control Module References
Seat Position Sensors, Rollover Sensor, and PPS Module
SIR Schematic Icons
Ignition Switch - ACCY/RUN, RUN/START Bus Bars and IGN B Fuse
BCK/UP, BTSI, IGN E, TBC IGN 1, and TRLR BCK/UP Fuses
BCK/UP, BTSI, IGN E, TBC IGN 1, and TRLR BCK/UP Fuses