GM Service Manual Online
For 1990-2009 cars only
Figure 1:

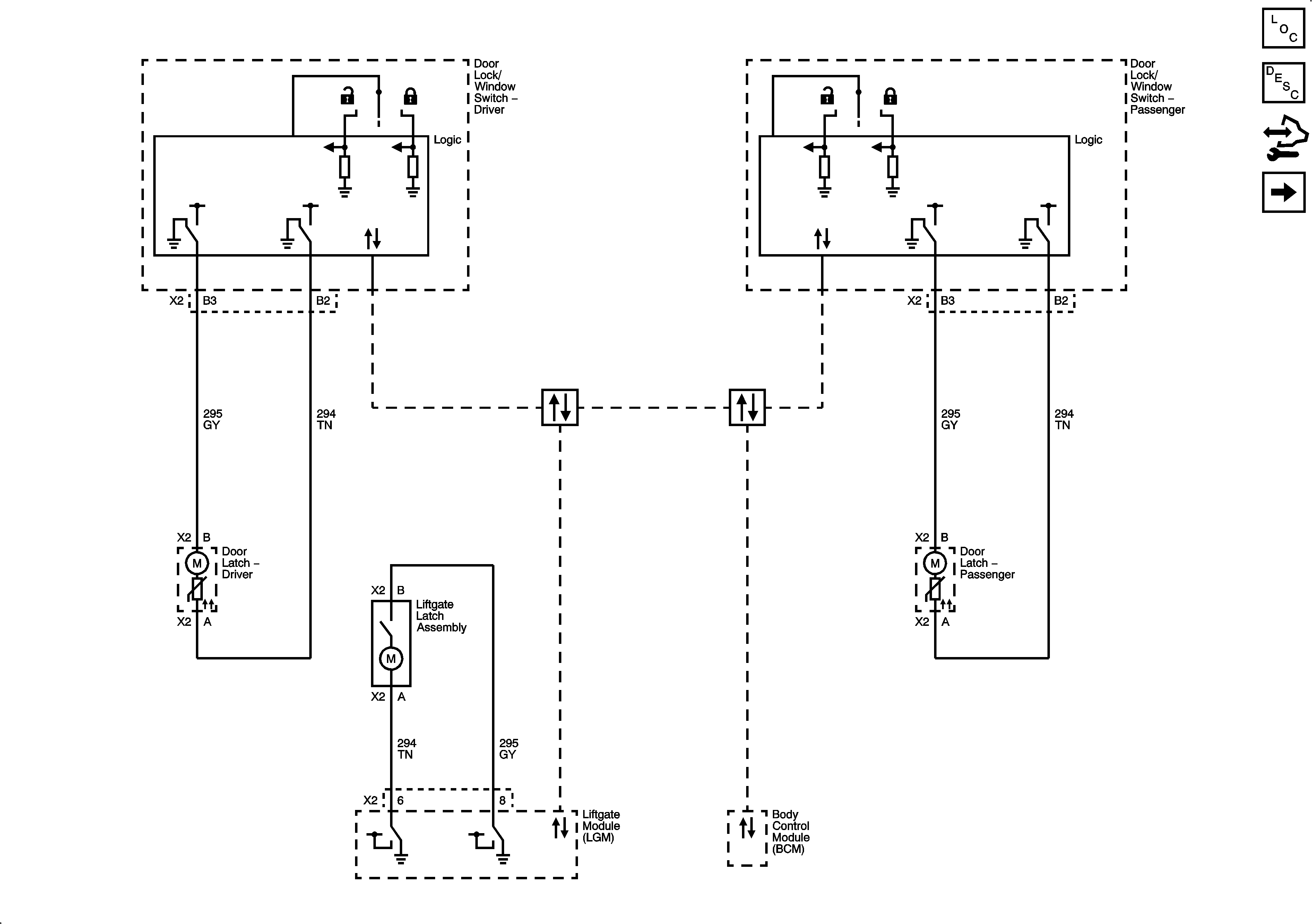
Front Doors and Liftgate


Object Number: 1923763  Size: FS
Master Electrical Component List
Door Ajar Indicator Description and Operation
Control Module References
Rear Doors
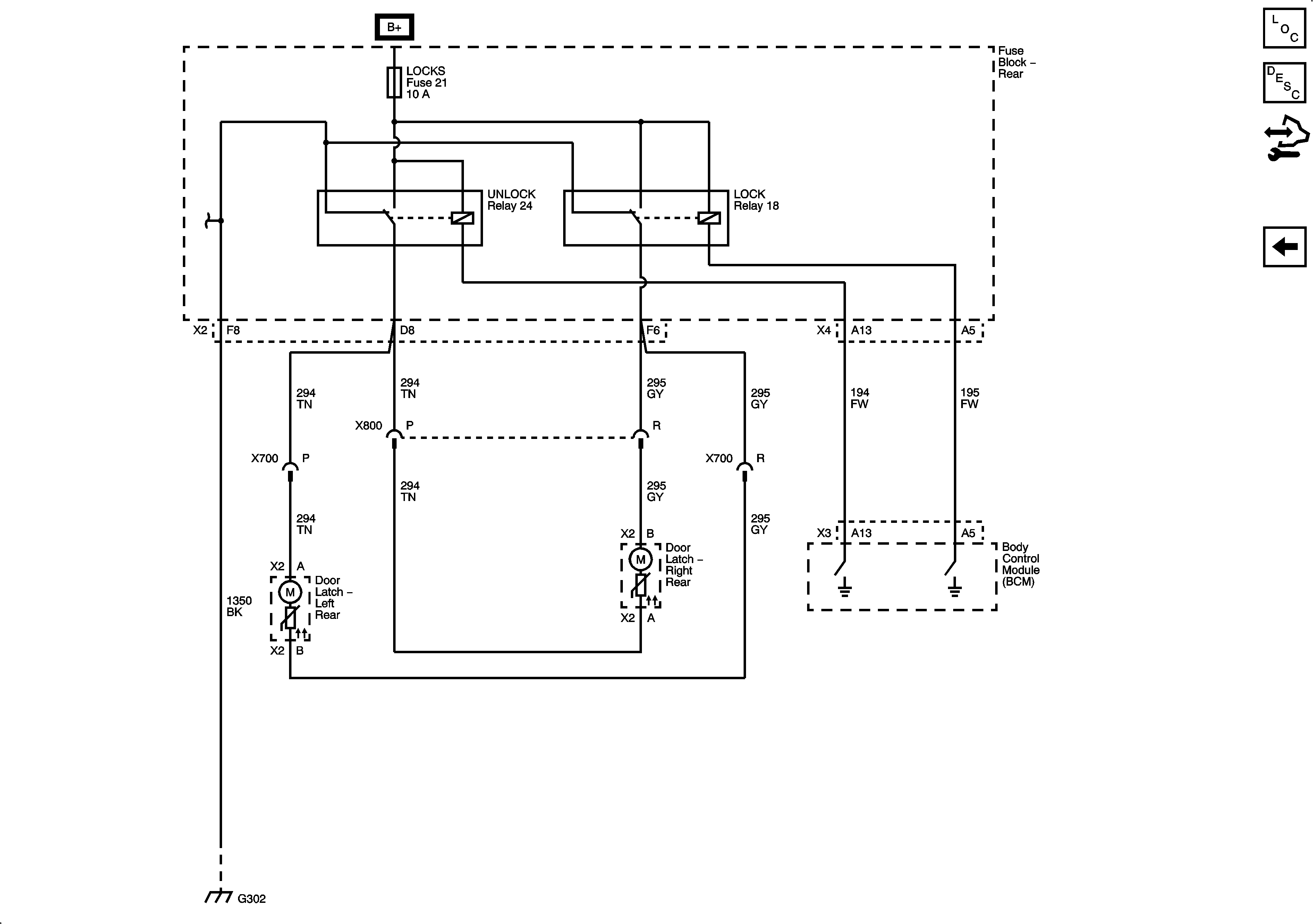
Figure 2:

Rear Doors


Object Number: 1923766  Size: FS
Master Electrical Component List
Door Ajar Indicator Description and Operation
Control Module References
Front Doors and Liftgate