GM Service Manual Online
For 1990-2009 cars only
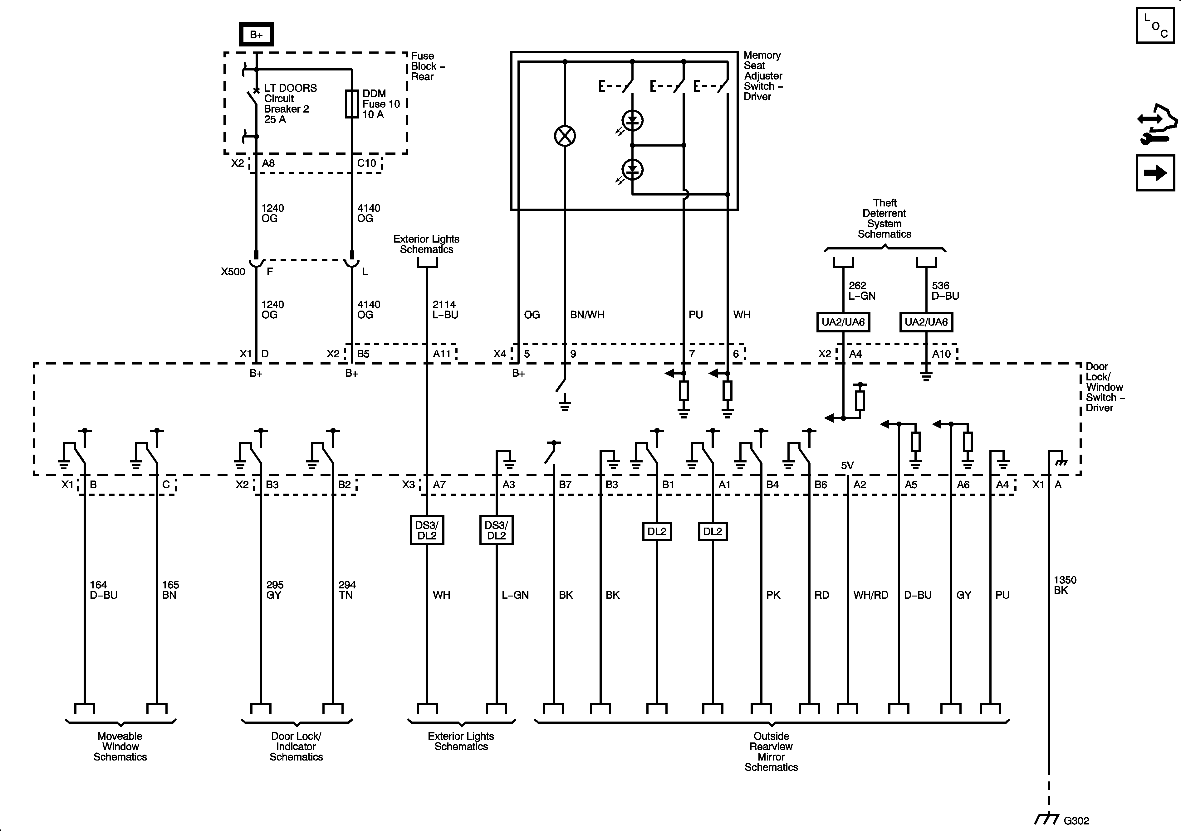
Figure 1:

Power, Ground, and Subsystem References


Object Number: 1923767  Size: FS
Master Electrical Component List
Power Door Locks Description and Operation
Control Module References
Serial Data and Subsystem References
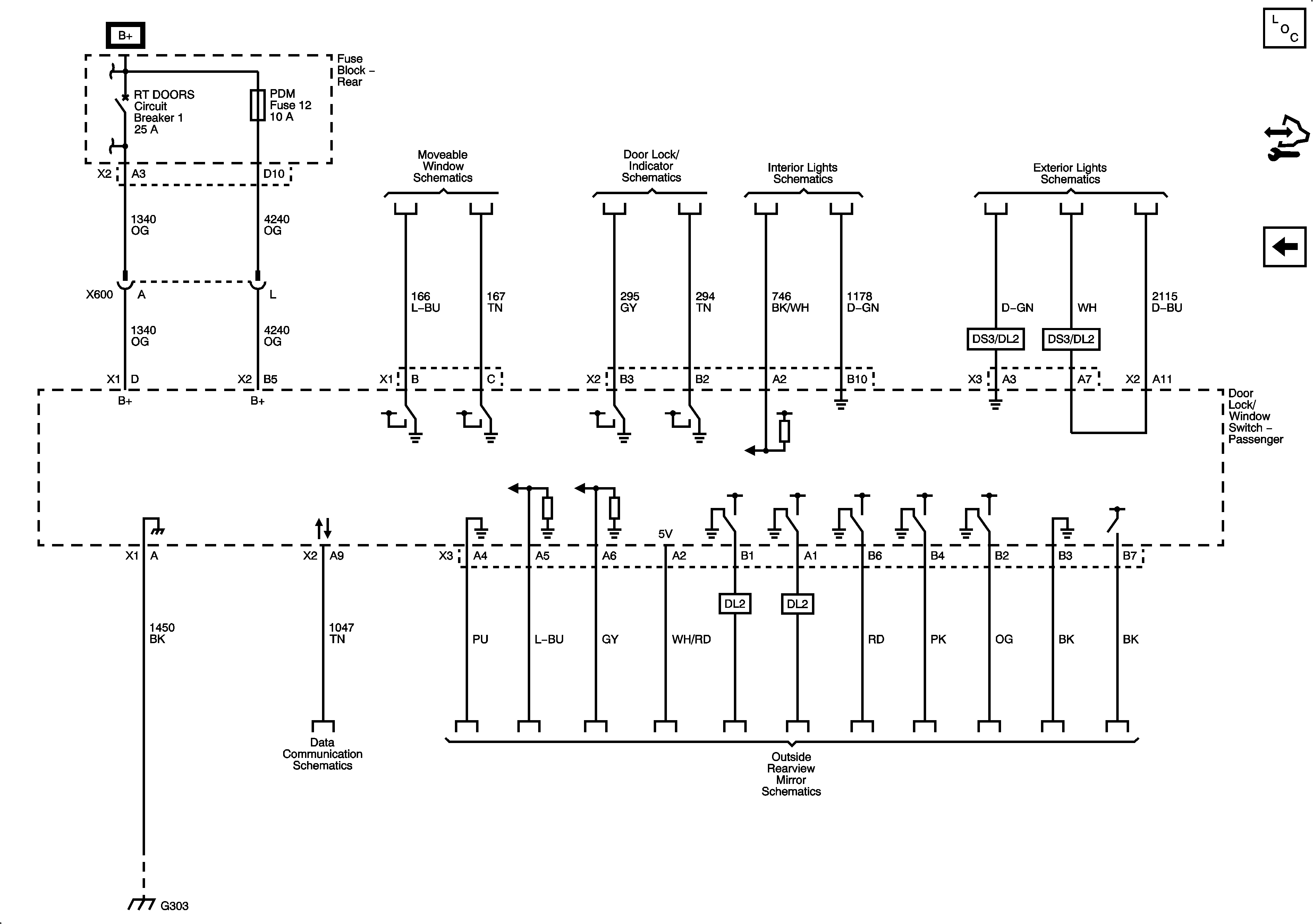
Figure 2:

Serial Data and Subsystem References


Object Number: 1923771  Size: FS
Master Electrical Component List
Power Door Locks Description and Operation
Control Module References
Front Passenger
Power, Ground, and Subsystem References
Figure 3:

Front Passenger


Object Number: 1923773  Size: FS
Master Electrical Component List
Power Door Locks Description and Operation
Control Module References
Serial Data and Subsystem References