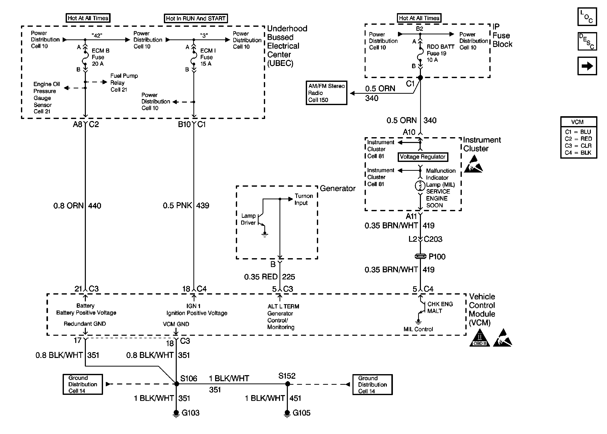
| Figure 1: |
Power, Grounding, Generator, And MIL
|
| Figure 2: |
Power Sheet 2: W/ Two Wheel Drive
|
| Figure 3: |
Power Sheet 2: W/ Four Wheel Drive
|
| Figure 4: |
Data Link Connector
|
| Figure 5: |
Ignition Controls
|
| Figure 6: |
Fuel Level Sensor
|
| Figure 7: |
Fuel Pump Controls
|
| Figure 8: |
Fuel Injection Controls
|
| Figure 9: |
Engine Sensors
|
| Figure 10: |
MAF Sensor And EVAP Valves
|
| Figure 11: |
EGR And IAC Valves
|
| Figure 12: |
Heated Oxygen Sensors
|
| Figure 13: |
Brake Switch Input W/ A/T
|
| Figure 14: |
Brake Switch Input W/ M/T
|
| Figure 15: |
Four Wheel Drive Inputs
|
| Figure 16: |
Vehicle Speed Sensor Input
|
| Figure 17: |
Vehicle Speed Outputs
|
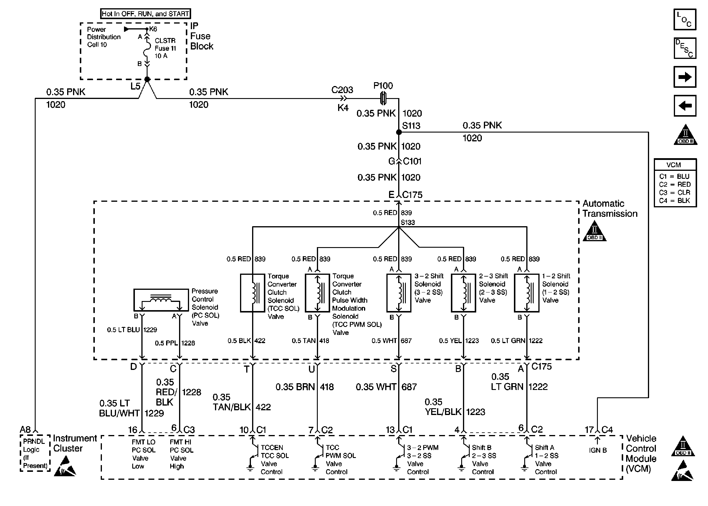
| Figure 18: |
Automatic Transmission Valve Controls
|
| Figure 19: |
Automatic Transmission Switch Inputs
|
| Figure 20: |
A/C Compressor Controls
|