GM Service Manual Online
For 1990-2009 cars only
Makes
🢒
Isuzu
🢒
1998
🢒
S/T Isuzu - 2WD
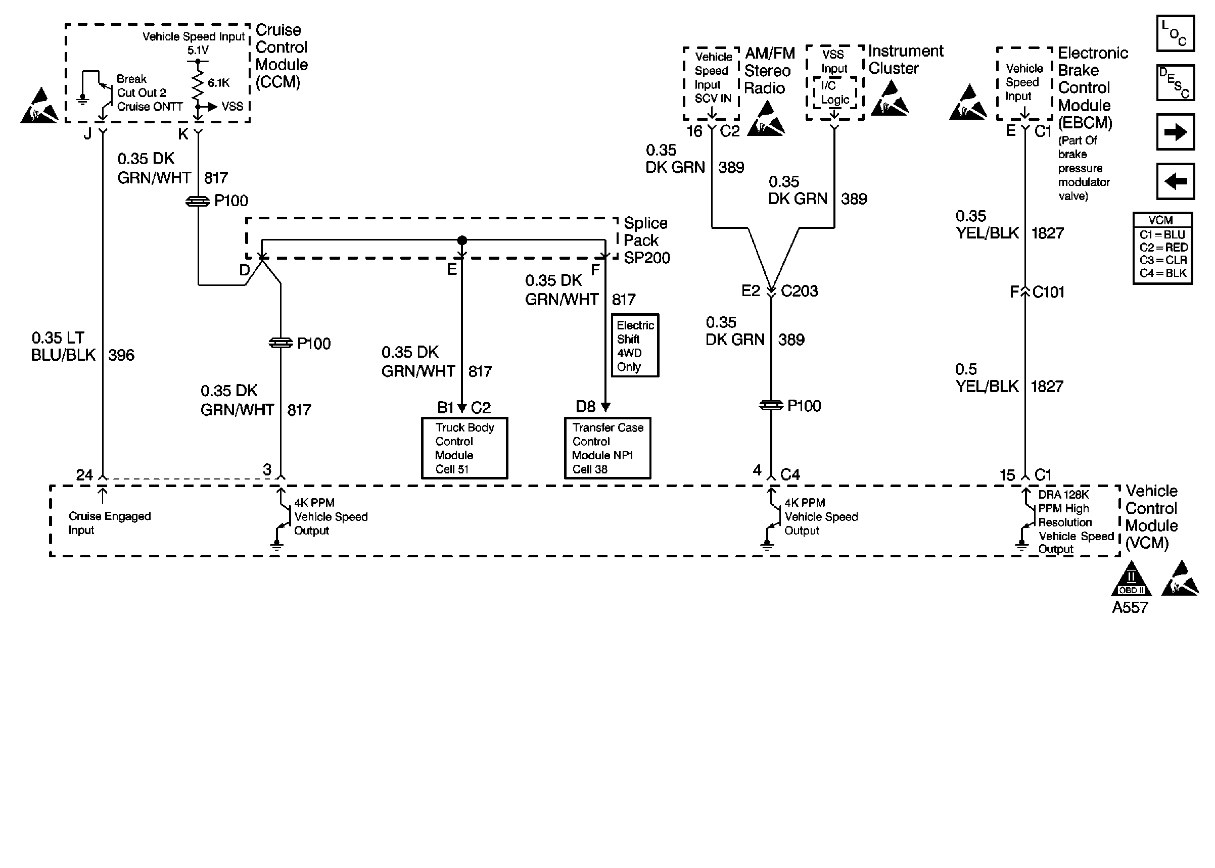
🢒 Vehicle Speed Outputs
Vehicle Speed Outputs
Vehicle Speed Outputs