GM Service Manual Online
For 1990-2009 cars only

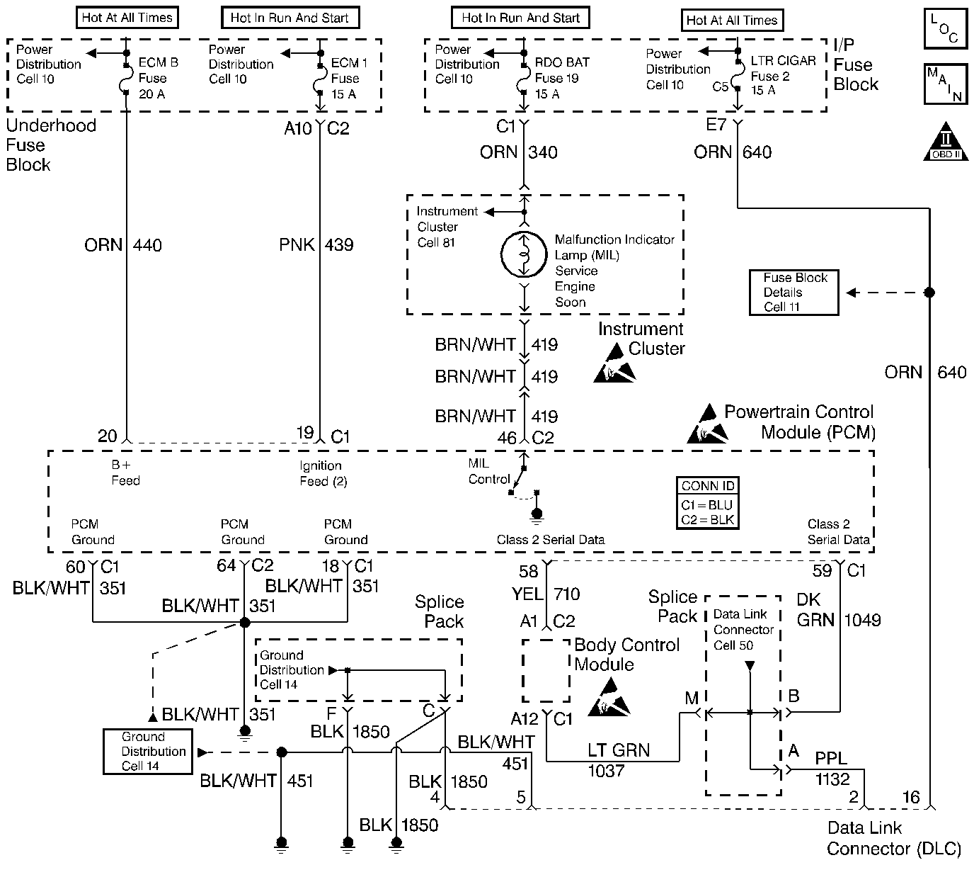
Object Number: 387307  Size: LF
Engine Controls Components
MIL and Generator
OBD II Symbol Description Notice
Powertrain Control Module Connector End Views
Handling ESD Sensitive Parts Notice
Handling ESD Sensitive Parts Notice
Handling ESD Sensitive Parts Notice

Circuit Description

The data link connector (DLC), which is usually located under the instrument panel, allows a scan tool to communicate with the powertrain control module (PCM). The scan tool is able to perform the following operations when connected to the PCM through the data link connector:

    • Identifying stored diagnostic trouble codes (DTCs)
    • Clearing DTCs
    • Performing output control tests
    • Reading serial data

Battery power and ground is supplied for the scan tool through the DLC. The Class 2 Serial Data circuit to the DLC allows the PCM to communicate with the scan tool. The Class 2 Serial Data circuit is also used to communicate with the electronic brake control module (EBCM), and the body control module.

Diagnostic Aids

Ensure that the correct application (model year, car line, VIN code) has been selected on the scan tool. If communication still cannot be established, try the scan tool on another vehicle to ensure that the scan tool or cables are not the cause of the condition.

An intermittent may be caused by any of the following conditions:

    • A poor connection
    • Rubbed through wire insulation
    • A broken wire inside the insulation

Thoroughly test any circuitry that is suspected of causing the intermittent complaint. Refer to Testing for Intermittent Conditions and Poor Connections in Wiring Systems.

If a repair is necessary, refer to Wiring Repairs or Connector Repairs in Wiring Systems.

Test Description

The numbers below refer to the step numbers on the diagnostic table:

  1. The replacement PCM must be programmed and the Crankshaft Position System Variation Learn procedure must be performed.

Step

Action

Values

Yes

No

1

Did you perform the Powertrain On Board Diagnostic (OBD) System Check?

--

Go to Step 2

Go to Powertrain On Board Diagnostic (OBD) System Check

2

With the scan tool, attempt to communicate with the following control modules:

    • Body control module (BCM)
    • Electronic brake control module (EBCM)

Does the scan tool communicate with these control modules?

--

Go to Step 3

Go to Scan Tool Does Not Communicate with Class 2 Device in Data Link Communications

3

  1. Inspect/Test for the following conditions in the Class 2 Serial Data line from the Splice Pack SP 201 to the PCM:
  2. • Poor connection
    • Open
  3. If a problem is found, repair as necessary. Refer to Wiring Repairs or Connector Repairs in Wiring Systems.

Did you find and correct the condition?

--

Go to Step 5

Go to Step 4

4

Important:: The replacement PCM must be programmed.

  1. Turn OFF the ignition.
  2. Replace the PCM. Refer to Powertrain Control Module Replacement/Programming .

Did you complete the replacement?

--

Go to Step 5

--

5

With the scan tool, attempt to display PCM Data.

Does the scan tool communicate with the PCM?

--

System OK

Go to Step 2