1992 "N" vehicles equipped with power windows RPO A31 and built AFTER the following VIN breakpoints have the Express Down Power Window Module relocated from the driver's side door to the left instrument panel sound insulator:
Buick - NC638718 Oldsmobile - NM429230
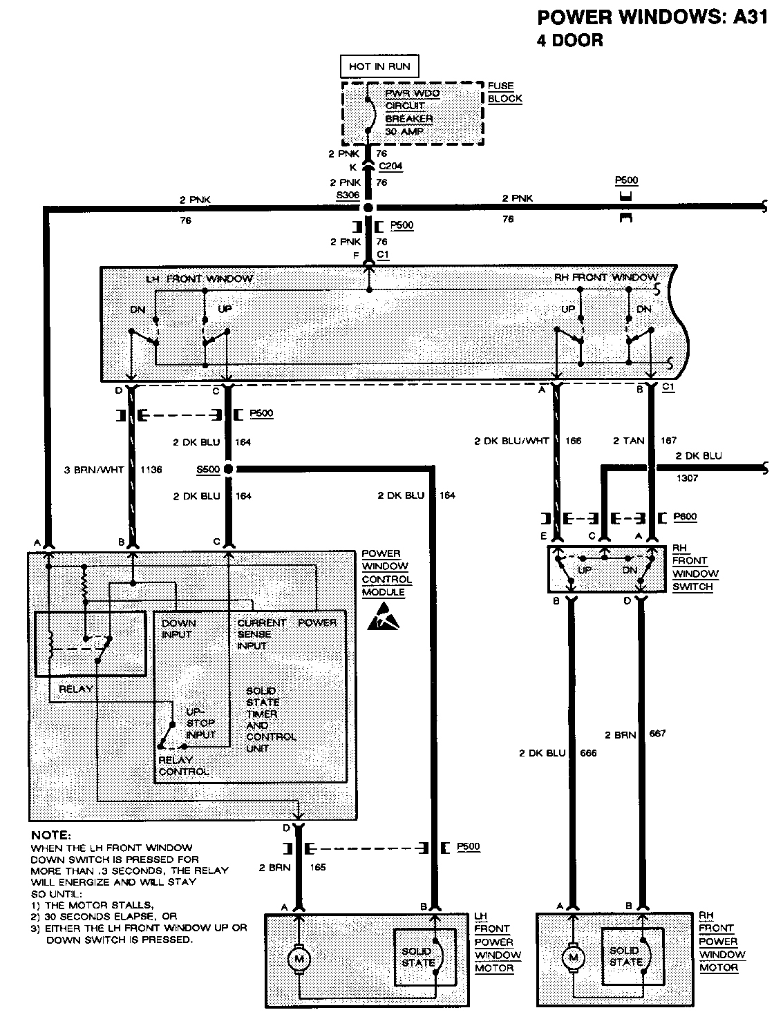
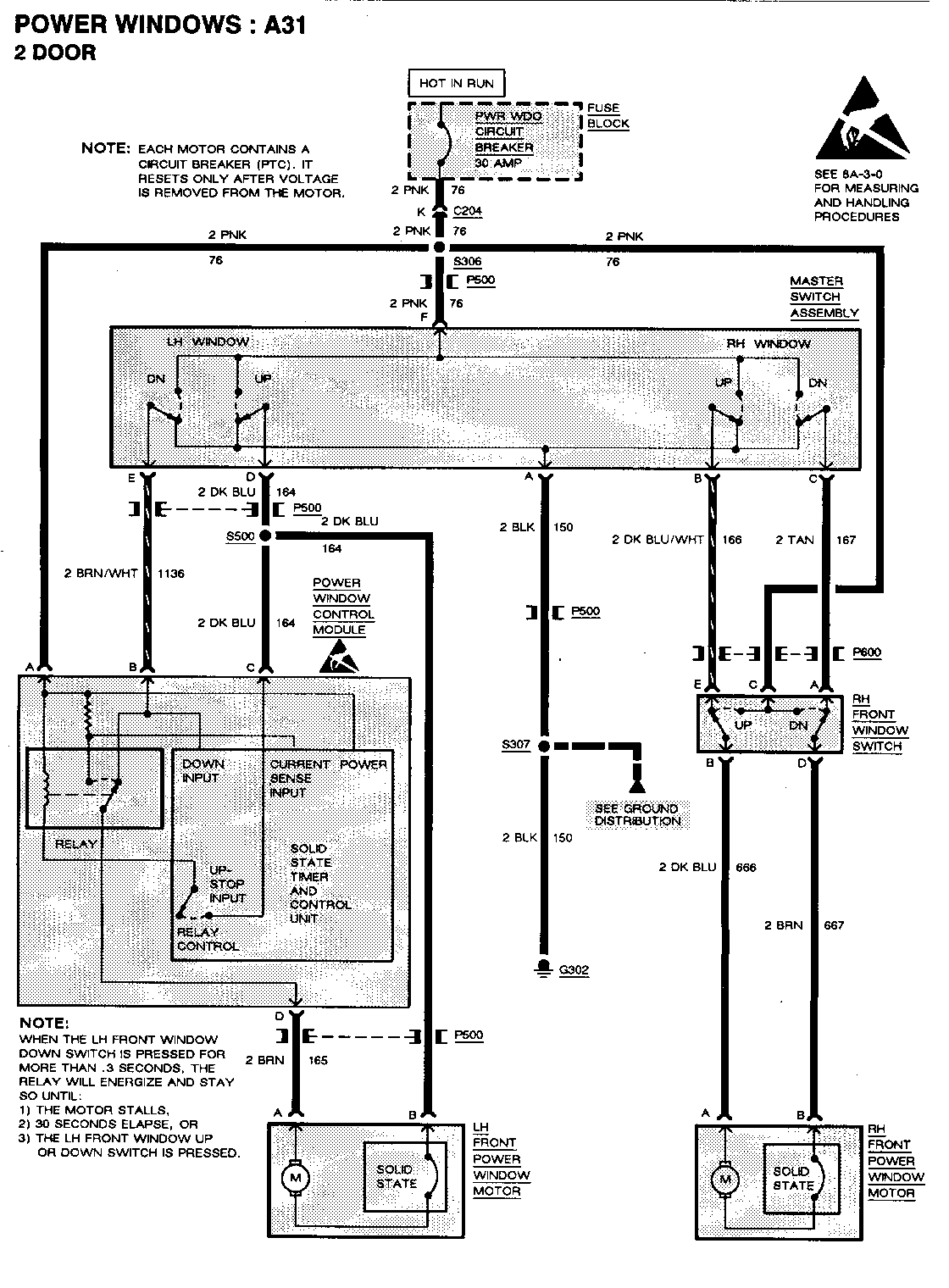
Refer to illustrations for component location and schematics.
For vehicles repaired under warranty use:
Labour Operation: N-4831 Labour Time: 0.3 Hour
General Motors bulletins are intended for use by professional technicians, not a "do-it-yourselfer". They are written to inform those technicians of conditions that may occur on some vehicles, or to provide information that could assist in the proper service of a vehicle. Properly trained technicians have the equipment, tools, safety instructions and know-how to do a job properly and safely. If a condition is described, do not assume that the bulletin applies to your vehicle, or that your vehicle will have that condition. See a General Motors dealer servicing your brand of General Motors vehicle for information on whether your vehicle may benefit from the information.