GM Service Manual Online
For 1990-2009 cars only

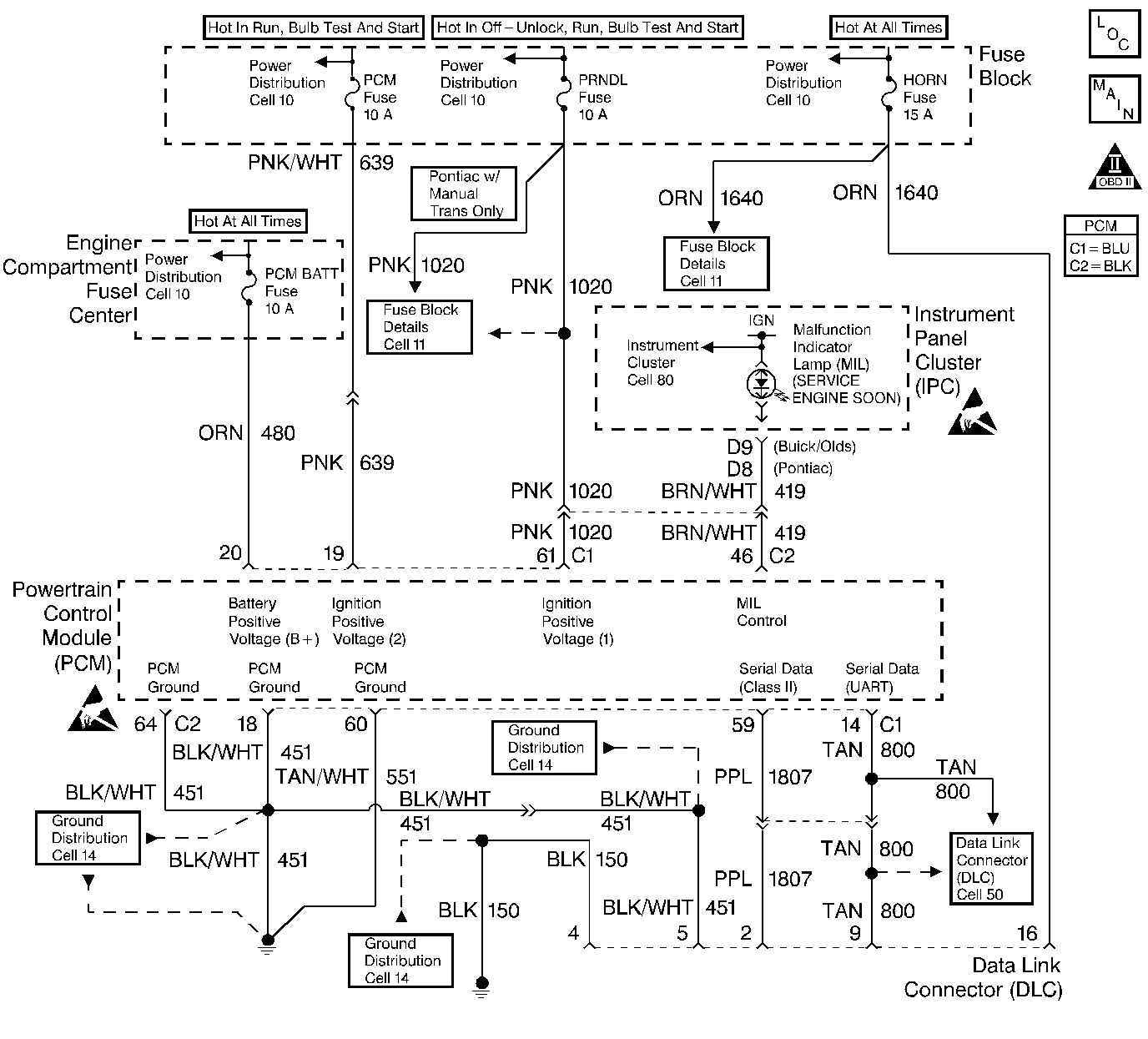
Object Number: 53657  Size: LF
Engine Controls Components
Power, Ground, MIL, and DLC
OBD II Symbol Description Notice
Engine Controls Connector End Views
Handling ESD Sensitive Parts Notice
Handling ESD Sensitive Parts Notice

Circuit Description

When the ignition is turned ON, the malfunction indicator lamp (MIL) will momentarily flash ON then OFF and remain ON until the engine is running, if no diagnostic trouble codes (DTCs) are stored. The powertrain control module (PCM) controls the MIL by providing a ground path through the MIL control circuit to turn ON the MIL.

Diagnostic Aids

An open ignition #1 fuse will cause the entire cluster to be inoperatve, and may set DTCs P1601 and P1629.

Check the battery and ignition 1 feed circuits for poor connections if the MIL is intermittent.

Any circuitry, that is suspected as causing an intermittent complaint, should be thoroughly checked for backed out terminals, improper mating, broken locks, improperly formed or damaged terminals, poor terminals to wiring connections or physical damage to wiring harness.

Test Description

Number(s) below refer to step number(s) on the Diagnostic Table.

  1. The Powertrain OBD System Check prompts the technician to complete some basic checks and store the freeze frame and failure records data on the scan tool, if applicable. This creates an electronic copy of the data taken when the malfunction occurred. The information is stored in the scan tool for later reference.

  2. Connections that are suspected of being faulty shuld be thoroughly checked as described in the diagnostic aids.

  3. If the engine fails to start and the MIL is inoperative, then the fault can be isolated to either the PCM ignition feed 1, the battery feed, a poor ground at the engine block, or the PCM.

  4. Probing the MIL circuit with a test light to ground simulates the PCMs control of the MIL. If the MIL illuminates, then the malfunction can be isolated to the control of the MIL or a poor connection at the MIL terminal to the PCM. Connections that are suspected of being faulty shuld be thoroughly checked as described in the diagnostic aids.

  5. It takes very little resistance for the battery and ignition 1 feed circuits to cause an intermittent condition and should also be checked for a poor connection as described in diagnostics aids.

  6. Before replacing the PCM, check for backed out terminals, improper mating, broken locks, improperly formed or damaged terminals, poor terminals to wiring connections or physical damaged to the wiring harness.

    The replacement PCM must be programmed and the crankshaft position system variation procedure must be preformed. Refer to the latest Techline procedure for PCM reprogramming and also refer to the Crankshaft Position System Variation Procedure.

  7. A shorted MIL circuit can be diagnosed with a scan tool. Refer to Powertrain Control Module Outputs Diagnosis .

  8. An open MIL circuit can be diagnosed with a scan tool. Refer to Powertrain Control Module Outputs Diagnosis .

  9. For MIL bulb replacement procedures, refer to Instrument Panel and Console of the service manual.

  10. For IPC replacement procedures, refer to Instrument Panel and Console of the service manual.

  11. PCM grounds will only cause a problem if all of the grounds are not making a good connection. If a PCM ground problem is suspected, the most probable place to check is where all the grounds meet, at the engine block.

  12. PCM grounds will only cause a problem if all of the grounds are not making a good connection. If the PCM ground problem is suspected, the most probable place to check is whre all of the grounds meet, at the engine block. Connections that are suspected of being faulty should be thoroughly checked as described in the diagnostic aids.

  13. If no faults have been found at this point and no DTCs were set, refer to the daignostic aids for additional checks and information.

No Malfunction Lamp (MIL) Check Engine

Step

Action

Value(s)

Yes

No

1

Was the Powertrain On-Board Diagnostic (OBD) System Check performed?

--

Go to Step 2

Go to

Powertrain On Board Diagnostic (OBD) System Check

2

Turn the ignition switch ON, with the engine OFF.

Is the MIL ON?

--

Go to Step 3

Go to Step 4

3

Check for a poor connection in the battery feed or ignition 1 circuits and repair as necessary.

Was a repair necessary?

--

Go to Step 22

Go to Step 5

4

Attempt to start the engine.

Does engine start?

--

Go to Step 6

Go to Step7

5

Check for a faulty PCM ground connection at the engine block or PCM connector ground terminals and repair as necessary.

Is the action complete?

--

Go to Step 22

--

6

  1. Turn the ignition switch OFF.
  2. Disconnect the PCM connectors from the PCM.
  3. Turn the ignition switch ON.
  4. Probe the MIL driver circuit with a test light connected to ground.

Is the MIL ON?

--

Go to Step 8

Go to Step 9

7

Inspect the ignition and battery feed fuses.

Are the fuses OK?

--

Go to Step 10

Go to Step 11

8

Check for a poor connection in the battery feed, ignition 1 or MIL control circuits and repair as necessary.

Was a repair necessary?

--

Go to Step 22

Go to Step 12

9

Did the test light illuminate?

--

Go to Step 13

Go to Step 14

10

  1. Turn the ignition switch OFF.
  2. Disconnect the PCM connectors from the PCM.
  3. Turn the ignition switch ON.
  4. Probe the ignition positive voltage #2 circuit with a test light connected to ground.

Does the test light illuminate?

--

Go to Step 15

Go to Step 16

11

  1. Check for a short to ground in the circuit of the fuse that was open and repair if necessary.
  2. Replace the open fuse.

Is the action complete?

  1. Check for malfunctioning PCM connections.
  2. If OK, replace the PCM.

Is the action complete?

--

Go to Step 22

--

12

Replace the PCM.

Is the action complete?

--

Go to Step 22

--

13

Repair the short to voltage in the MIL control circuit.

Is the action complete?

--

Go to Step 22

--

14

Check for an open or a poor connection in the MIL control circuit and repair as necessary.

Was a repair necessary?

--

Go to Step 22

Go to Step 17

15

With a test light still connected to the ground, probe the ignition feed 1 terminal.

Does the test light illuminate?

--

Go to Step 18

Go to Step 19

16

Repair open battery feed circuit.

Is the action complete?

--

Go to Step 22

--

17

Check for an open ignition feed circuit or fuse to the MIL and repair as necessary.

Was a repair necessary?

--

Go to Step 22

Go to Step 20

18

Check for a poor connection in the battery feed or the ignition 1 circuits and repair as necessary.

Was a repair necessary?

--

Go to Step 22

Go to Step 21

19

Repair the open in the ignition feed 1 circuit.

Is the action complete?

--

Go to Step 22

--

20

Replace the IPC, refer to Instrument Panel and Console of the service manual.

Is the action complete?

--

Go to Step 22

--

21

Check for a faulty PCM ground connection at the engine block or PCM connector and repair as necessary.

Was a repair necessary?

--

Go to Step 22

Go to Step 12

22

  1. Allow engine to idle until normal operating temperature is reached.
  2. Check if any DTCs are set.

Are any DTCs displayed that have not been diagnosed?

--

Go to the applicable DTC table

System OK, refer to Diagnostic Aids.