GM Service Manual Online
For 1990-2009 cars only

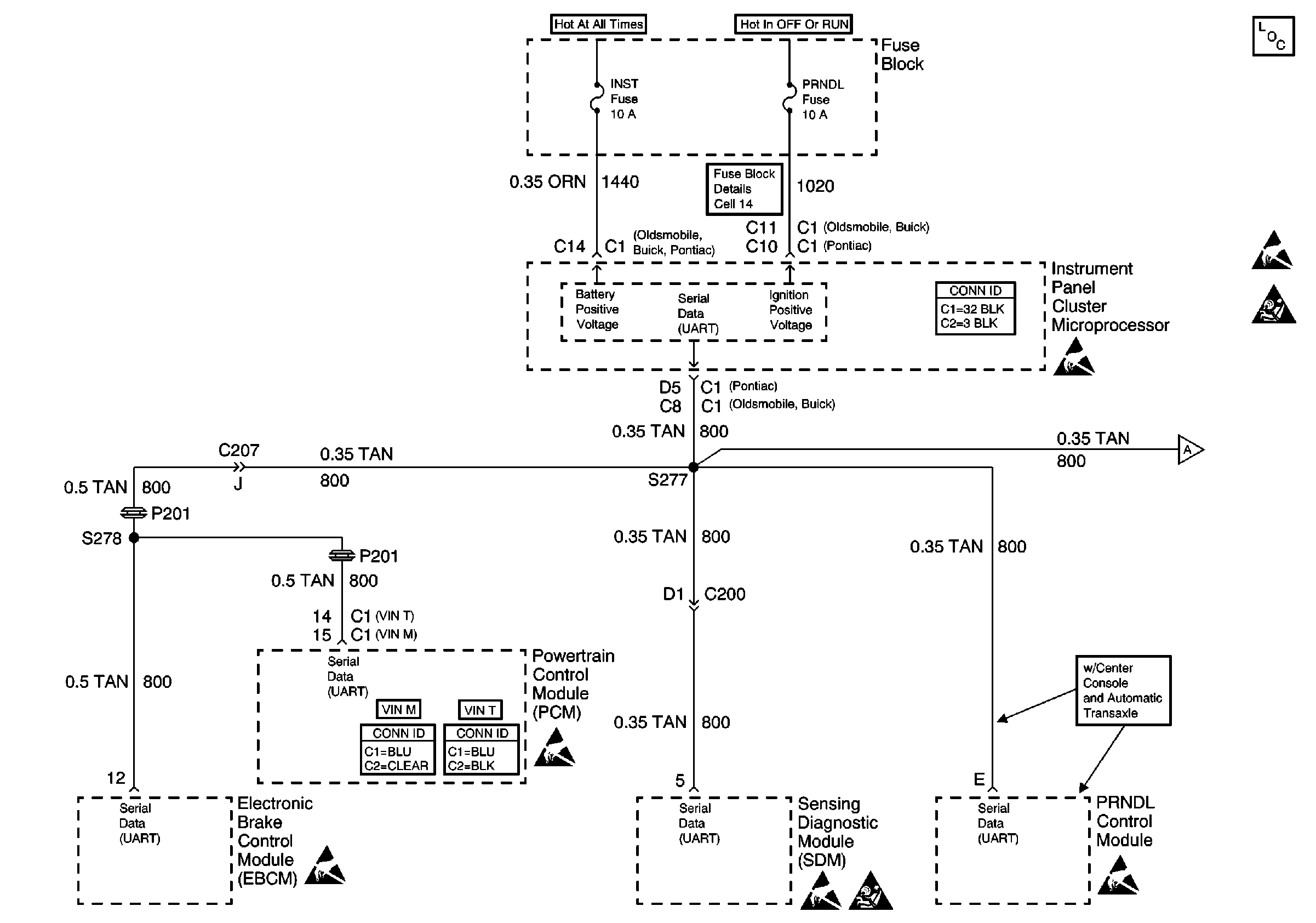
Cell 50


Object Number: 523947  Size: FS