GM Service Manual Online
For 1990-2009 cars only
Makes
🢒
Oldsmobile
🢒
1999
🢒
Aurora
🢒
Body and Accessories
🢒
Wipers/Washer Systems
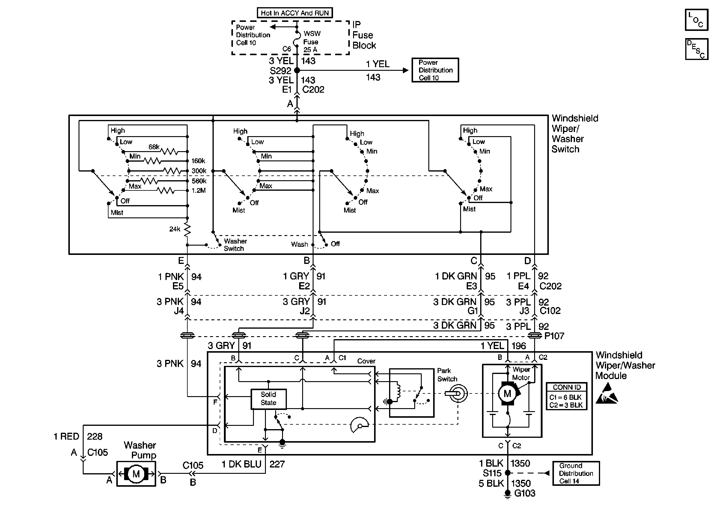
🢒 Wiper/Washer System (Pulse) Schematics
Cell 91
Wiper/Washer System Components
Wiper/Washer System Operation
Cell 10: HVAC BLOWER Fuse, AIR BAG Fuse, and WSW Fuse
Cell 10: HVAC BLOWER Fuse, AIR BAG Fuse, and WSW Fuse
Cell 14: G103 (1 of 2)