GM Service Manual Online
For 1990-2009 cars only

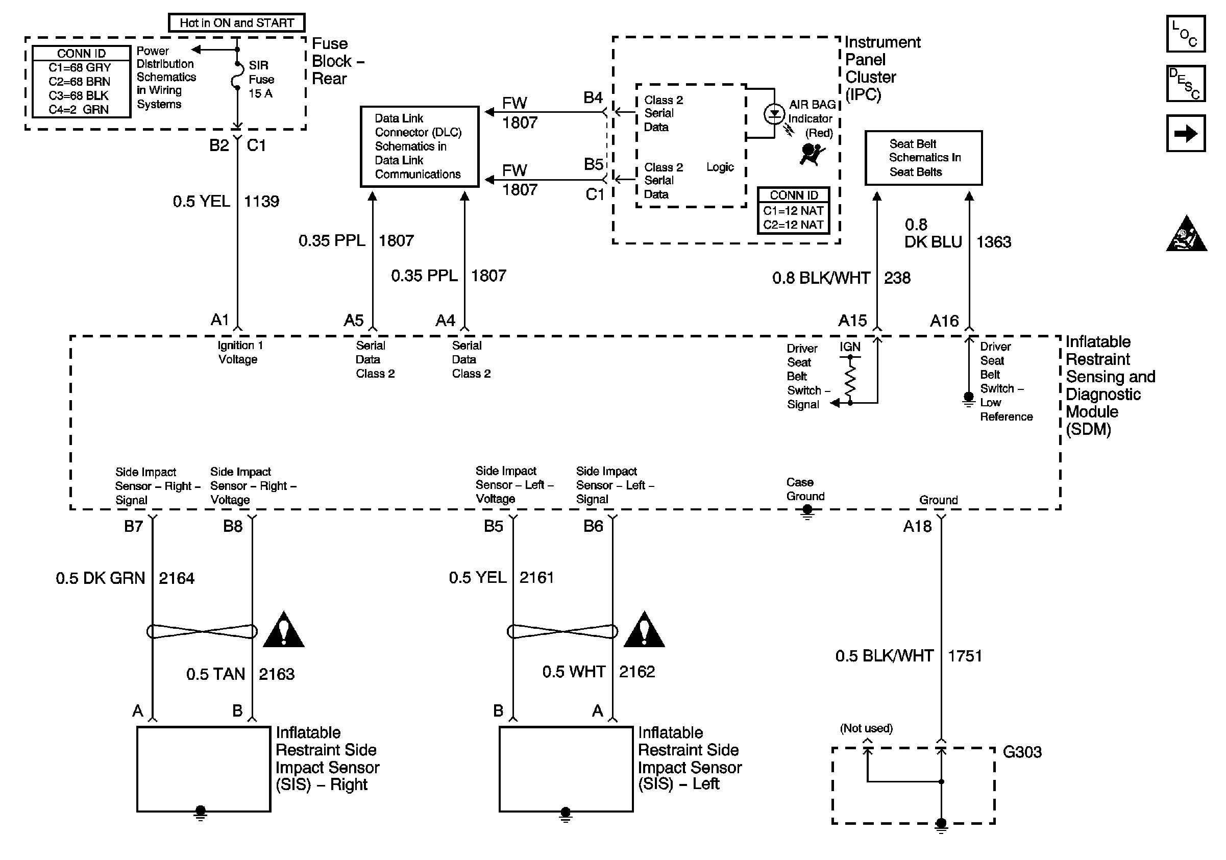
SIR Schematics Standard Air Bags

Figure 1:

Power, Grounds and Side Impact Sensors


Object Number: 618208  Size: FS
Master Electrical Component List
SIR System Description and Operation
Inflator Modules
IGN-1, VENT SOL, SIR Fuses and IGN 1 Relay (Fuse Block-Rear)
Seat Belt Schematics
Serial Data Class 2
Figure 2:

Inflator Modules


Object Number: 709128  Size: FS
Master Electrical Component List
SIR System Description and Operation
Power, Grounds and Side Impact Sensors