GM Service Manual Online
For 1990-2009 cars only
Makes
🢒
Oldsmobile
🢒
2001
🢒
Aurora
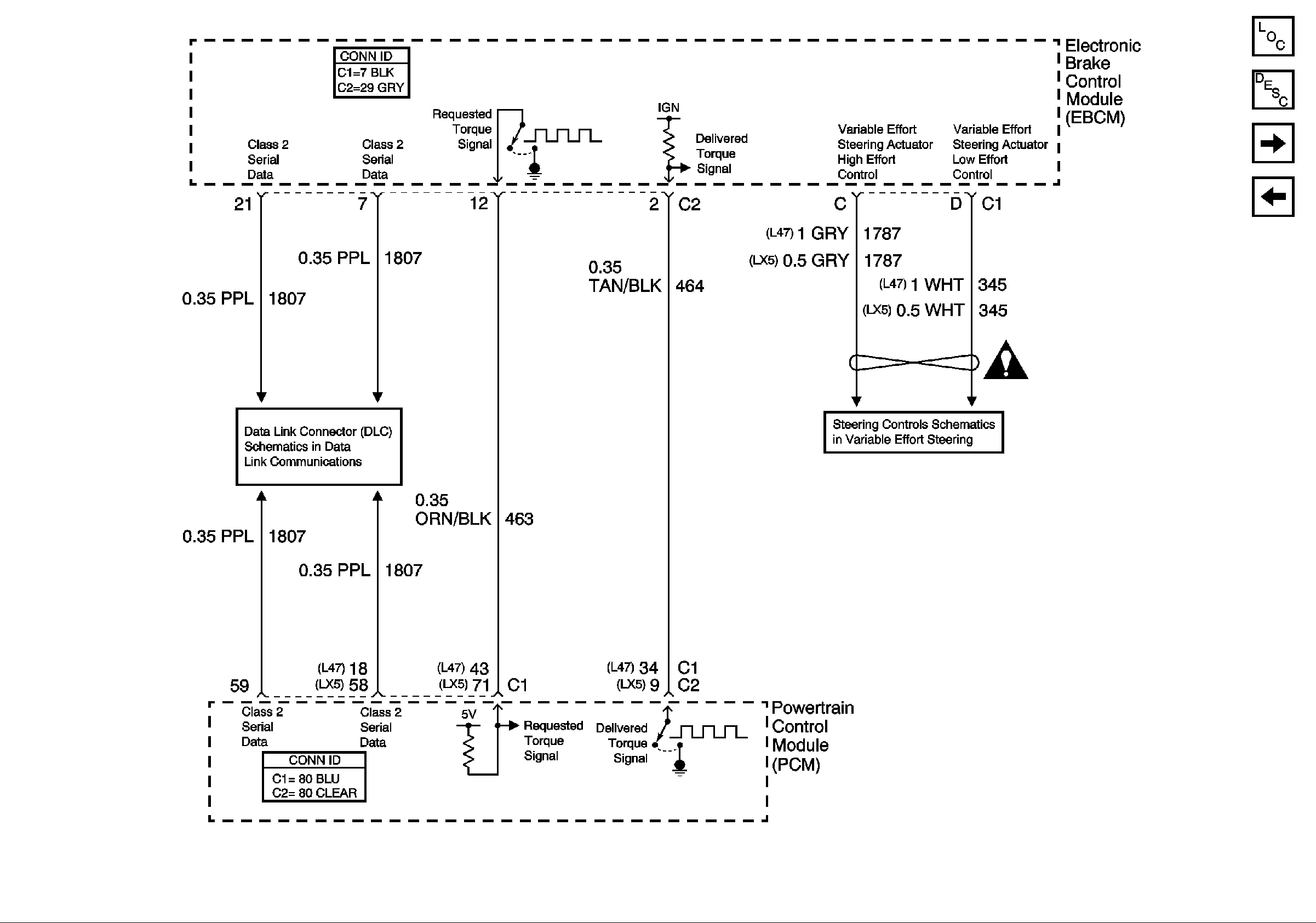
🢒 Traction Control (w/NW9) and Variable Effort Steering (w/NV8)
Traction Control (w/NW9) and Variable Effort Steering (w/NV8)
Traction Control (w/NW9) and Variable Effort Steering (w/NV8)
Master Electrical Component List
ABS Description and Operation
Indicators and Traction Control Switch
Vehicle Stability Enhancement System (w/JL4)
Serial Data Class 2
Steering Controls Schematics (w/NV8)