GM Service Manual Online
For 1990-2009 cars only
Makes
🢒
Oldsmobile
🢒
2002
🢒
Aurora
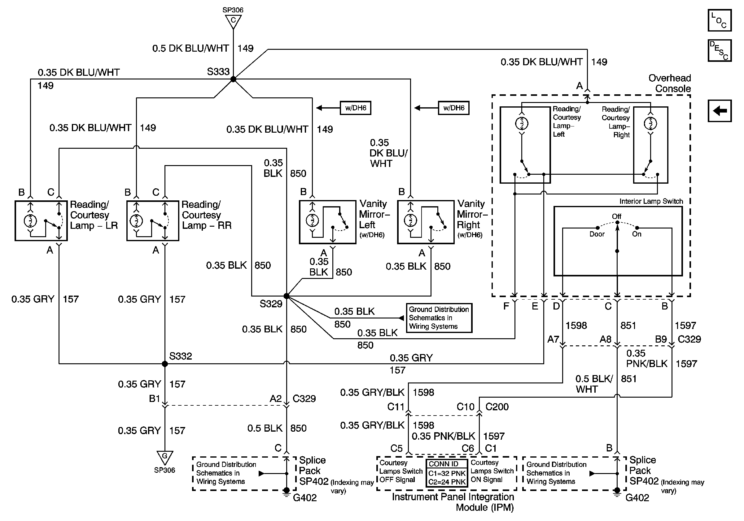
🢒 Overhead Reading, Courtesy, and Vanity Mirror Lamps
Overhead Reading, Courtesy, and Vanity Mirror Lamps
Overhead Reading, Courtesy, and Vanity Mirror Lamps
Master Electrical Component List
Interior Lighting Systems Description and Operation
Courtesy Lamps-Right
Courtesy Lamps-Left
Courtesy Lamps-Left
G402
G402